东芝大屏幕彩电具有多制式接收功能,故色处理部分含有多制式识别电路和多制式解调电路等,由集成电路TA8783N及外围电路组成。本文对该电路作些介绍,供大家学习参考。
一、多制式识别电路
在TA8783N电路中是根据色同步信号来确定输入信号的彩色制式和色信号处理的。识别信号叠加到色同步信号上,每一个识别电路根据副载波频率和特性来确定输出的彩色制式。例如:NTSC制式副载波信号的频率是3.58MHz或4.43MHz,色同步信号的相位恒定;PAL制式副载波频率是4.43MHz,色同步信号±45°逐行倒相;SECAM制式副载波频率4.25000MHz/4.40625MHz,色同步信号的频率逐行切换。
l.PAL/NTSC识别电路

图1所示为PAL/NTSC识别电路。在NTSC信号情况下,色同步信号的相位0°,而CW(副载波)矩阵电路是+90/-90°输出,色同步信号与副载波信号在相位检波器中鉴相的结果输出低电平的识别信号。双稳态电路对于低电平不动作。在PAL信号情况下,色同步信号在±45°当中摆动,相位检波器的输出是高电平。例如,+45°的色同步信号与CW矩阵电路+90°输出信号进行相位比较,鉴相器输出高电平,在下一个周期时,色同步信号是-45°,CW矩阵电路被切换为-90°(被行脉冲控制的双稳态电路切换),因此鉴相器的输出仍然是高电平。如果CW矩阵输出的-90°副载波与+45°色同步信号进行相位检波,鉴相器将输出低电平,双稳态电路不翻转,但是在下一个周期时,CW矩阵电路仍然输出-90°副载波,而色同步信号已经变为-45°,鉴相器的输出仍为高电平,由此可见,若出现错误的相位关系时,鉴相器输出低电平,并可在下一个行周期得到纠正。综上所述,对于NTSC信号鉴相器输出低电平的识别信号,而对于PAL信号鉴相器输出高电平的识别信号。这样根据识别信号电平的高低就可以确定输出的彩色信号制式。
2.SECAM识别电路
在SECAM信号情况下,色同步信号的频率4.40625MHz和4.25000MHz是逐行切换的,因而不能使用CW矩阵电路,而是采用如图2(a)所示的识别电路。要求检波器特性如图2(b)所示。

当4.40625MHz色同步信号输入到检波器时,相位检波特性如图2(b)实线所示时,检波器输出高电平。对于下一个行周期,色同步信号是4.25MHz,这时双稳态电路被行脉冲翻转变为相反的特性如图2(b)中的虚线所示,故检波器仍输出高电平。反之,当对于4.40625MHz色同步信号检波特性如图2(b)中的虚线时,检波器输出低电平,在低电平情况下,由于双稳态电路停止翻转,故对检波特性不予以切换,结果在下一个行周期色同步信号频率变为4.25MHz,但检波特性仍保持为图2(b)中的虚线,所以检波输出为高电平。由此可见,当出现检波特性和色同步信号频率不一致时,检波器输出低电平,并可在下一个行周期得到纠正。SECAM信号的识别就是基于上述的原理完成的。连接到TA8783N的LM04识别线圈,就具有图2(b)所示的响应。
二、副载波恢复电路
同步解调正交平衡调幅的NTSC信号和PAL信号时,首先应恢复到载波。并且在收端恢复的副载波与发端的副载波必须是同频同相,副载波的两个分量应正交。因此,要求副载波恢复电路形成的基准副载波必须满足上述要求。图3所示为副载波恢复电路的方框图。

副载波恢复电路包括TA8783N的外围电路和内部的3.58MHz/4.43MHz压控振荡器(VCO)、鉴相器(APC)及CW矩阵电路等。由于TA8783N电路需要恢复3.58MHz和4.43MHz两种副载波,故又增加了CW矩阵电路。如前所述CW矩阵电路是为了识别PAL信号和NTSC信号的。
作为相位检波器的基准是色同步信号。通过色同步选通电路从彩色信号中检出色同步信号。从图3可以看出,只有当箝位脉冲输入到色同步门电路时,方能从输入的彩色信号中取出色同步信号。色同步信号送入APC电路以便与VCO产生的副载波进行相位检波。由3.58MHz晶体等元件组成的谐振电路连接到,由4.43MHz晶体等元件组成的谐振电路连接到。VCO的输出通过CW矩阵电路加到APC电路。在APC电路中色同步信号和VCO的振荡信号进行相位比较,由APC电路输出一个与两者频率偏差成正比例的误差电压,该电压被连接到的积分电路(低通滤波器)滤波,滤波后的直流电压用来控制VCO的振荡频率和相位,使VCO锁定在色同步信号的频率和相位上。VCO经由CW矩阵电路输出0°和90°的正交基准副载波。对于NTSC信号进行同步解调时,0°副载波和90°副载波分别直接送到(B-Y)同步检波器和(R-Y)同步检波器。而对于PAL信号同步解调时,0°副载波可以直接送入(B-Y)同步解调器,但90°副载波需要通过PAL开关切换,形成逐行倒相的90°/270°副载波,然后送入(R-Y)同步解调器。
如果输入信号中的色同步信号是3.58MHz,而经CW矩阵电路输出的是4.43MHz,结果被识别的输入信号不是4.43MHz,但在下一个周期,CW矩阵电路能自动地从4.43MHz转移到3.58MHz,这时VCO能够锁定在输入的3.58MHz色同步信号上。所以VCO输出的基准副载波与输入信号有同样的频率,并且3.58MHz被识别。
三、多制式解调电路
解调电路对于NTSC、PAL、SECAM中的每一种制式都是根据彩色识别电路给出的信息在TA8783N内部进行切换。每种彩色制式都有与之对应的解调电路。图4示出了解调电路方框图。

图4中的、脚是一行延迟线端子。从P/S/N门电路输出的PAL和SECAM信号,其中一路直接进入各自的解调电路;另一路通过延迟放大输出,然后经过外部一行延迟线再进入脚,作为延迟信号送入解调电路。
对于SECAM信号,(R-Y)解调器的外围电路元件接在③、⑧、⑨脚,其中LM03是(R-Y)解调线圈,(B-Y)解调外围电路元件接在①、④、⑤脚,LM02是(B-Y)解调线圈。
每一种解调电路,都是根据识别信号的类型进行切换。解调后的色差信号通过P/S/N开关电路输出。其中色差信号(E\(_{R}\)-EY)从②脚输出,(E\(_{B}\)-EY)从输出。
1.NTSC彩色信号解调
对于NTSC制式,已调色度信号E\(_{CN}\)=EU+E\(_{V}\)=Usinωst+Vcosωst。压缩后的色差信号U=(EB-E\(_{Y}\))/2.03,V=(ER-E\(_{Y}\))/1.14。图5示出了NTSC信号解调方框图。

NTSC信号是正交平衡调幅波,要从正交平衡调幅波的色度信号E\(_{CN}\)中解调两个色差信号,必须采用同步检波方式。方法是用基准副载波的两个正交分量sinωst和cosωst分别与色度信号ECN相乘,然后再通过低通滤波器取出色差信号。例如,当需要解调出V信号时,就用cosωst与E\(_{CN}\)相乘。再通过0~1.3MHz低通滤波器,即可把色差信号V分离出来。同理,用sinωst去乘ECN,再经低通滤波器滤掉二次谐波,U信号便分离出来了。在图5中已恢复的基准副载波通过移相器,移相180°送入(B-Y)解调器,经同步检波器输出的U 信号乘以压缩系数2.03则可恢复(E\(_{B}\)-EY)色调信号。移相- 90°的副载波送入(R-Y)解调器,将同步检波器输出的V信号乘以压缩系数1.14即可恢复(E\(_{R}\)-EY)色差信号。把(E\(_{R}\)-EY)和(E\(_{B}\)-EY)送入(G-Y)矩阵,叠加后形成(E\(_{G}\)-EY)色差信号。
2.PAL彩色信号解调
PAL制已调色度信号E\(_{CP}\)=EU+E\(_{V}\)=Usinωst+Vcosωst,压缩后的色差信号U=0.493(EB-E\(_{Y}\)),V=0.877(ER-E\(_{Y}\))。PAL信号如同NTSC信号一样也是平衡正交调幅波,为了从色度信号中解调出两个正交的色度信号,也必须采用同步检波方式。但是在对PAL色度信号进行同步检波之前,应通过梳状滤波器从彩色到载波信号中分离出EU和E\(_{V}\)两个信号。

PAL信号同步解调电路方框图如图6所示。在梳状滤波器中,由色度信号的直通行和延迟行在加法器中形成2E\(_{U}\)信号,在减法器中形成±2EV信号。E\(_{U}\)和EV分别送入(B-y)解调器和(R-Y)解调器。
已恢复的基准副载波经移相器输出的180°副载波送入(B-Y)同步解调器与E\(_{U}\)信号进行同步检波形成色差信号(EB-E\(_{Y}\))。移相±90°的副载波通过倒相开关后,把运行倒相的副载波信号送入(R-Y)同步解调器,并与±EV信号进行同步检波形成色差信号(E\(_{R}\)-EY)。
3.SECAM信号解调
SECAM彩色副载波信号是一个频率调制的信号。色差信号(E\(_{B}\)-EY)和(E\(_{R}\)-EY)逐行轮换经副载波调频后与亮度信号混合在一起传送。因此,在SECAM解码器中,需要恢复每行都有两个色差信号,为此利用延迟时间为64μs的延迟线将收到的前一行信号储存一行时间(延迟行)与本行色度信号(直通行)以及亮度信号一起送入解调矩阵电路。
在发送端由色差信号(E\(_{B}\)-EY)和(E\(_{R}\)-EY)逐行调制的副载波是通过电子开头逐行切换的。这就要求收端解码器中的电子开关应与编码器中的电子开关同步地工作。所以在SECAM制中也要传送色同步信号作为识别信号,以便控制解码器中电子开关的工作状态。电子开关的逐行切换是由行脉冲控制的。色同步信号以频率f\(_{SR}\)(4.40625MHz)和fSB(4.25000MHz)传输。
在SECAM制中,两个色度信号在调频之前分别乘以不同的加权系数。加权后的色差信号分别用D\(_{R}\)和DB表示,即D\(_{R}\)=1.9(ER-E\(_{Y}\)),DB=1.5(E\(_{B}\)-EY)。
SECAM信号要经过两次预加重处理。首先色差信号D\(_{R}\)和DB在调频之前进行视频预加重以提高信号的高频分量;其次是D\(_{R}\)和DB经过调频后进行高频预加重处理。所以在电视接收机的解码电路中应设有视频去加重和高频去加重网络。图7示出了SECAM彩色信号解调电路方框图。

在TA8783N的外接有LM01钟形滤波器调整线圈。在图8(a)、(b)中分别示出了钟形滤波器电路和钟形滤波特性。

因为高频预加重网络的频率特性曲线为倒钟形的,所以在电视机的解码电路中的高频去加重电路其频率特性相反,即采用钟形滤波器。
在SECAM制中,色差信号对副载波的调制采用调频方式,故在解码器中当用鉴频器对调频色度信号进行频率检波。在图7中,SECAM信号E\(_{CS}\)通过钟形滤波器进入后,调频的彩色副载波信号eSR和e\(_{SB}\)的直通行和延迟行通过电子开关逐行切换,并分别送入(R-Y)调频解调器和(B-Y)调频解调器。解调出来的色差信号再通过视频去加重电路就得到色差信号(ER-E\(_{Y}\))和(EB-E\(_{Y}\))。

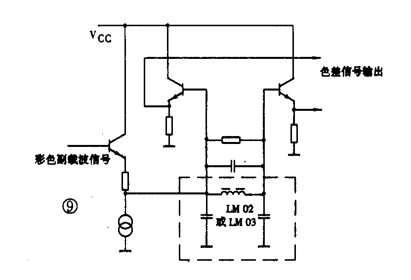
在TA8783N内的FM解调器采用差动峰值检波电路,如图9所示。用图9中的电感线圈LM02或LM03调整中心频率。在SECAM制中两个副载波的频率是f\(_{SR}\)=4.40625MHz、fSB=4.25000MHz。连接在TA8783N④脚和⑤脚的线圈LM02是(B-Y)调整线圈,其中心频率是4.25MHz,连接在⑧脚和⑨脚的线圈LM03是(R-Y)解调线圈,其中心频率是4.40625MHz。一行延迟电路如图10所示。

彩色副载波信号ECS通过TA8783N内部的延迟放大从输出,通过一行延迟电路后的延迟信号经由脚进入SE CAM解调电路与本行直通信号同时进行解调。用电位器R551调节延迟行信号的幅度,用线圈L551调节延迟行信号的相位。 (王锡城 王晶)