A3机心彩色电视机是日本三洋公司开发生产的,电源电路采用自激式脉冲变压器耦合的开关电源,并采用光电转换元件作为稳压取样,工作比较稳定,有关电路见附图。

一、电源电路分析
1.整流电路
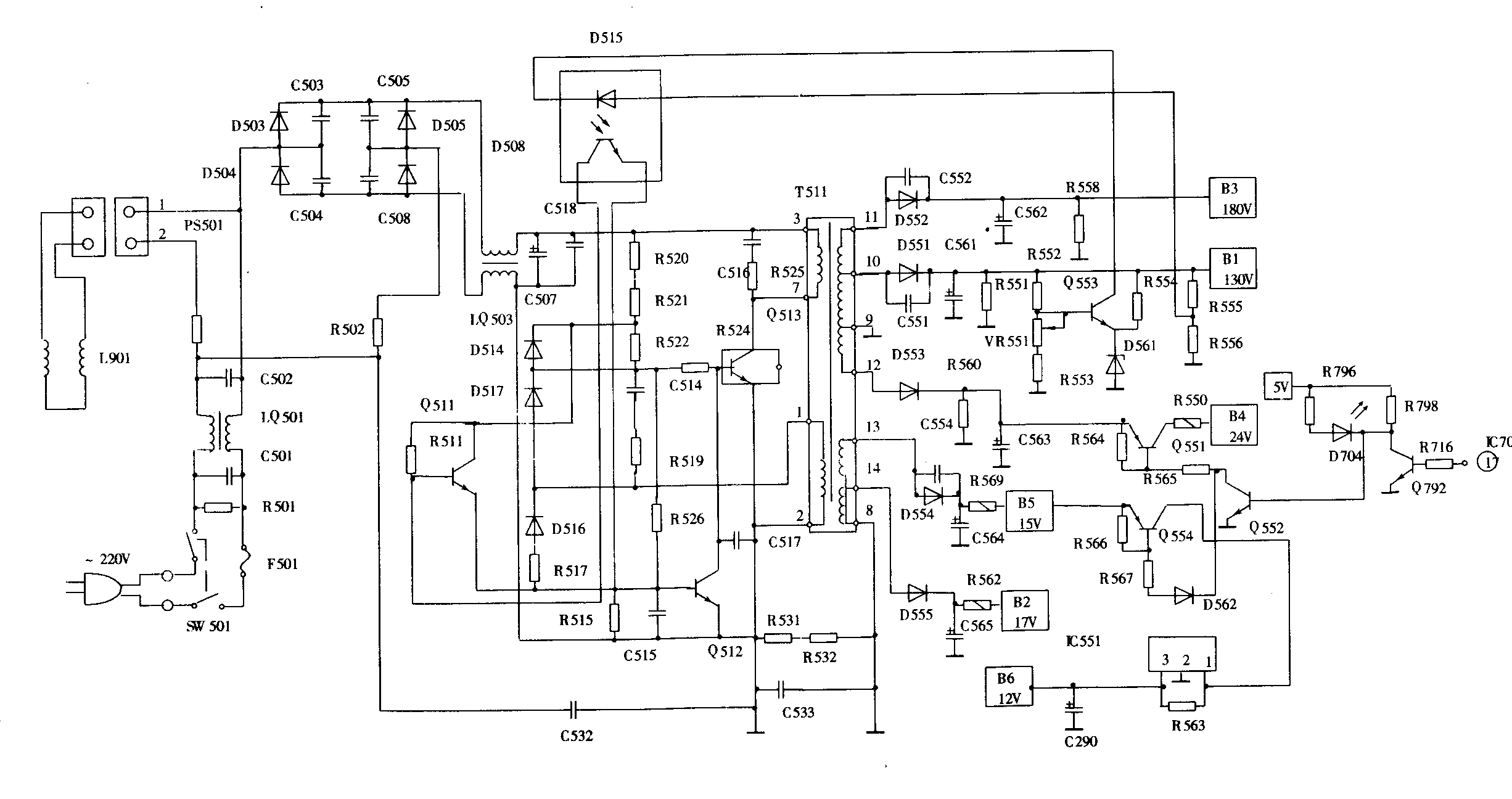
当电源接通时,220V交流由LQ501、R501、C501、C502组成的噪声滤波器滤除电网引入的共模射频干扰,送到由D503~D506组成的桥式整流电路进行整流,再经LQ503、C507、C518滤波后形成300V高压直流,通过开关变压器T511初级绕组给开关管Q513集电极供电。
2.自激振荡电路
自激振荡电路由开关管Q513及开关变压器T511组成的正反馈电路完成。R552~R554、VR551、D561、Q553、D515组成误差信号取样电路。Q512为控制管,其导通内阻又作为Q 513的下偏置电阻,控制Q 513的基极,从而控制其导通时间。
开关变压器T511的③~⑦为初级绕组,①~②为反馈绕组,其它绕组均为不同的低压输出的次级绕组。桥式整流滤波电路输出的300V电压经初级绕组③~⑦送入开关管Q 513基极,作为开关管的供电电压。300V电压经启动电路R520~R522加到Q513基极,开关管在接通电源后便进入微导通状态,集电极电流流过T511初级绕组,在反馈绕组中产生①为正,②为负的感应电压。经D517、R519、C514加到Q513基极,使Q513基极电压升高,集电极电流增大,导致流过开关变压器初级绕组电流增大,进而使反馈绕组①感应的正电压过一步升高,Q513基极电压过一步升高,集电极电流进一步增大,从而形成一个正反馈的雪崩过程,使开关管由起始的微导通状态很快进入饱和导通状态。开关管饱和导通后,其基极电压的升高已不能控制集电极电流的增大。与此同时,①的正电压经电阻R519、R526对电容C514、C515充电,C514的充电极性为下正上负,C515的充电极性为上正下负,随着充电时间的延长,使开关管基极电压逐步降低,导致开关管退出饱和导通状态,进入放大状态。由于开关管基极电压降低,使集电极电流减小,进而使反馈绕组感应出①为负、②为正的电压,导致开关管基极电压进一步下降,集电极电流进一步减小,从而形成反向的雪崩过程,并使开关管迅速截止。在截止期间,C514主要通过R519、D517放电;C515通过R515放电。随着放电时间的延长,开关管基极电压逐渐升高,由截止状态进入微导通状态,于是又进入开机瞬间的初始状态,这样周而复始地不断进行,完成自激振荡。C516、R525组成脉冲限幅电路,避免开关管Q513集电极过压而击穿。C517并接在控制管Q512的c、e极之间,可滤除振荡波形中的高次谐波和电网电压尖峰脉冲,以免Q512击穿。
3.稳压过程
光电耦合器D515内部由一只发光二极管和一只受光控的光敏三极管组成。光敏三极管的导通受发光二极管的发光强弱控制。当发光二极管正向电压升高时发光增强,使三极管导通,电流增大,内阻减小;反之,发光二极管正向电压下降时发光减弱,使三极管导通电流减小,内阻增大。这样,光敏三极管就形成一个受发光二极管发光强弱控制的可变电阻,它与Q512等组成的脉冲宽度调制电路,控制开关管Q513的导通和截止时间,从而完成稳压作用。而控制发光二极管发光强弱的电压又是通过由R552~R554。VR551、D561、Q553组成的取样电路取自接在130V电源的电压输出端。Q553基极的电压由130V经电阻R552、VR551、R553到地分压取得,集电极的输出电压加到光电耦合器D515中的发光二极管负极,用来控制发光二极管的发光强度。
若220V电网电压突然升高,使开关电源130V输出电压随之上升时,取样电路Q553基极电压也升高,使集电极输出电流增大,电压下降。这个下降的电压加到D515中的发光二极管负极,而发光二极管正极经分压电阻R555、R556取自升高的130V电压,使发光二极管正、负极电压均向正偏变化,从而使发光二极管导通电流增大,发光强度增加。光敏三极管受光照后导通电流上升,并经Q511放大后加到控制分流管Q512极,使Q512导通电流增大,集电极电压下降,也就使开关管Q513基极电压下降,工作点降低,导致开关管导通时间缩短(截止时间延长),最终使开关电源输出电压下降,完成稳定输出电压的任务。光电转换产生电流的大小,决定次级电压升降的幅度。同理,由于220V电压降低或负载过重而引起130V电压降低时,通过上述的反控作用,使开关管的导通时间加长,输出电压升高,从而达到稳压的效果。
4.脉冲整流滤波电路
脉冲变压器T511有5个次级绕组,为电视机提供不同的工作电压,并把市电与电视机供电隔离。
由次级输出180V、130V、24V、15V、17V五组直流电压。绕组Ⅰ,由经D552、C562整流滤波后产生180V直流电压供给视放电路。绕组Ⅱ,由⑩经D551、C561整流滤波后产生130V直流电压供给行扫描电路。绕组Ⅲ,由经D553、C563整流滤波后产生24V直流电压,并通过Q551控制、 R550限流后供给行激励电路和场扫描电路。绕组Ⅳ,由经D554、C564整流滤波后产生15V直流电压,并通过R569限流。Q554控制输出,分别产生12V和5V电压;12V电压供给波段选择、制式切换、图像和伴音中放等电路,5V电压供给微处理器。绕级V,由D555、C565整流滤波后产生17V直流电压,并通过R562限流供给伴音信号功放电路。电容C551、C552、C554为旁路浪涌电流。
二、故障实例检修
A3机心彩电不同于一般常见的电源电路,它除了显像管工作所需高压由行输出变压器提供外,其余电源全部由开关电源提供。现根据故障实例,结合电路原理,分析检修过程。
[例1]机型:北京牌2132MA型
故障现象:通电开机,保险丝熔断。
分析与检修:电源开关一接通,保险丝管F501就随着火光一闪烧断,表明机内电流过大,电路元件有短路性故障。着重检查电源电路的整流、滤波和开关振荡电路。用万用表R×10Ω档在路测量有关元件,发现Q513正反向电阻值异常,拆下测量,证实已击穿。更换Q513后,故障排除。
[例2]机型:南宝牌NC51-ER型
故障现象:通电开机,无光栅。
分析与检修:检查保险丝管F501完好,测130V输出电压、行输出管集电极电压均正常,测行激励管集电极无工作电压,继而检查24V供电电路。24V的输出由Q511控制,而Q551、Q552的工作状态受 IC701脚的输出状态控制。当按下副电源开关时IC701脚输出低电平,经隔离电阻R716到倒相管Q792基极,使其截止,Q792集电极电压为5V。该电压加到Q552基极,使其饱和导通,并为Q551基极提供偏流,使Q551导通,24V经Q551e,c极、限流电阻R550后输出。用万用表R×10Ω档在路测量有关元件,发现Q551正反向电阻值异常,拆下检查证实已断路。更换Q551后,故障排除。
[例3]机型:凯歌4C5403-1型
故障现象:光栅亮度过亮且失控,图像淡,满幅场回扫线。
分析与检修:按下遥控或手控亮度减小按键,调整辅助亮度控制电位器,光栅的亮度变化不明显,即使关至最暗,也无法使电子束完全截止。测红、绿、蓝三只视放管集电极电压,均偏低(实测约110V),检查视放级供电电路D552、C552、R558,均正常,继续检查,发现C562严重漏电。C562漏电后,使视放级供电电压降低,造成显像管的阴极电压偏低,引起束电流增大,亮度失控,导致满幅场回扫线。更换C562,故障排除。(林平)