本装置通过对婴幼儿施加来自不同方位的声光刺激,以提高婴幼儿对事物的注意力,加速其听觉、视觉系统的完善,促进婴幼儿大脑的发育。
电路原理
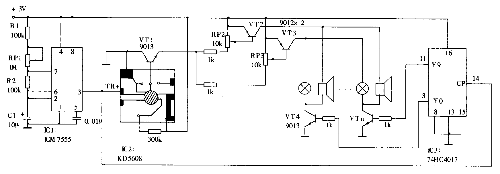
附图是电路原理图。时基电路IC1构成无稳态多谐振荡器,振荡周期T≈0.7(RP1+R1+2R2)C1,约2~9秒,可通过调节RP1改变。其3脚输出端连至模拟声电路IC2的高电平触发端TR+和计数器IC3的时钟输入端CP,为IC2、IC3提供触发和时钟脉冲。

模拟声电路IC2输出的音频信号经VT1、VT2和VT3放大后,驱动扬声器和小灯泡发声发光。电位器RP2、RP3用来调节声光强度。IC3和VT4-VTn等构成多路转换开关,用来切换扬声器和小灯泡。IC3的输出端Y0~Y9可通过二极管任意组合,带动两三对到十对扬声器和灯泡。
调试与使用
电路连接好后,接上3V直流电源,电路就开始工作,这时某对扬声器和灯泡将发声发光。调节RP2、RP3使扬声器音量和灯泡亮度适中,并将RP1阻值调到最大,使循环周期最长。然后把三、四对扬声器和灯泡摆在婴幼儿周围,你会发现宝宝开始四下张望,最后会盯住闪光的小灯泡,八、九秒后,另一对喇叭和灯泡发声发光,宝宝又会朝另一处看。开始宝宝可能做不到这一点,对此漠不关心,这时你可以调节RP2和RP3,适当提高声光强度,但应以婴幼儿能够感知为准,不要调得过响、过亮,以免对婴幼儿的健康造成损害。当宝宝适应以后,可以调节RP1逐渐缩短循环周期,以提高宝宝的反应速度。
当宝宝会爬以后,可以再增加几对喇叭和灯泡,把它们摆成一条直线或一个大圆圈,使喇叭和灯泡由近到远发声发光,宝宝会跟着声光爬行,这时可以调节RP1寻找适当的声光移动速度。如果模拟声电路选得合适,声音有趣,宝宝会边爬边笑,好玩极了。
你也可以单独使用扬声器或灯泡分别训练婴幼儿的听觉和视觉注意力。家里要是养有小猫、小狗,还能用此装置逗它们玩儿。
元器件选择
扬声器可用8Ω、0.1W的,小灯泡用1.5V或2.5V的,模拟声电路IC2选KD5608,模拟狗叫,也可依各人爱好自选,如猫叫、哭笑声等。为了和IC2的工作电压相适应,时基电路IC1用CMOS型的ICM7555,也可用TLC555,IC3用74HC4017,这样电路可在2~5V内正常工作,由电池或小型稳压电源供电。(张斌)