本文介绍的电话线路监控器,是在完成原电话机功能基础上,有效地防止电话外部线路被他人非法并机盗用,同时可监示电话外线是否工作正常。在下述情况下:
1.无论偷盗者采用脉冲式还是双音频式电话机,欲在外线上并机盗用拨打电话时;
2.在外线上欲进行开路盗用拨打电话时;
3.当外线出现故障时;
本电话线路监控器均能立即发出报警声,同时将外线接上假负载,使盗用者无法使用。
工作原理
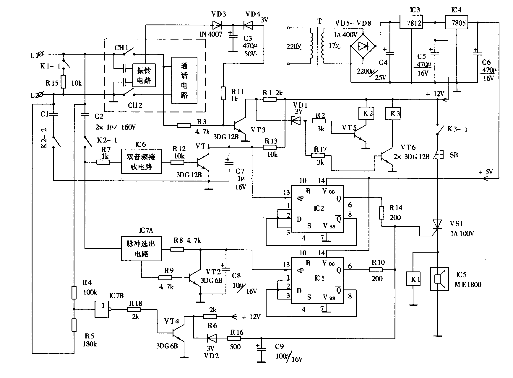
附图是该电话线路监控器的电原理图。虚线方框部分为原电话机方框图。当电话机处于挂机守候状态时,因VT3基极无偏置而截止,+12V电压经R1、VD1后分别使VT5及VT6导通,继电器K2、K3动作,K3-1接通VS1阳极电源,K2-1、K2-2将外线接通至监示电路,此时由于VS1的控制极无控制电压,VS1仍截止,报警电路及保护电路不工作,使监示器处于监示状态。

当外线上有人利用并机拨打电话时,若并机者使用脉冲电话机拨打电话,脉冲信号经脉冲选出电路输出,经VT2放大。每拨一个号码就向计数器IC1输送一个计数脉冲。当偷盗者向外线拨出两个号码后,IC1第6脚即输出一个高电位,从而触发VS1工作。当VS1工作后,则电子音源IC5得电工作,发出报警声;同时继电器K1也工作,使外线接上假负载,从而使偷盗者在拨打第三位电话号码时使用无效,起到防盗作用。若偷盗者使用双音频电话机向外拨号,则每拨一位号码即向外线发送一个双音频信号,该信号经R7进入音频选出电路,再经R12、VT1输送一个计数脉冲,当偷盗者拨出两个号码后,IC2第6脚也输出一个高电位,从而触发VS1工作。此时报警电路及保护电路同上述一样,即会起到报警保护作用。
当本机在正常使用电话及接收铃流信号时,则从原电话机通话电路及振铃电路中通过R3及VD3、R11等取得控制电压使VT3导通,从而使VD1截止,VT5、VT6因失去控制电压而截止。这样由于继电器K2及报警器电路均失去工作电压而停止工作,所以它不会影响本电话机的正常使用。
由VT4、VD2等其它元件组成的是外线工作状态监示电路,当外线工作正常时,外线中的供电电压使VT4导通,这时VD2截止,该电路不起作用;而当外线被开路盗用或出现故障时,则由于VT4基极失去控制信号而截止,从而使VD2导通,经延时后触发VS1使其导通,这样本监示器同样会起到报警保护作用。
元器件的选择及安装调试
IC1、IC2选T076型计数器,IC5选由常州微电子研究所生产的ME1800系列二针式电子音源,IC6选DTMF接收器YN9102型集成电路,IC7选CD4069型集成电路。继电器K1、K2、K3选JRX-13F型12V小型继电器。其余元器件选择参见附图所示。安装时,集成电路最好配上相应的集成电路插座,以便检修。本监控器只要元器件质量可靠,安装无误,一般无需调试即可正常工作。(朱建坤)