在无线电遥控航模运动中,多通道比例遥控设备是广大航模爱好者梦寐以求的。但目前国内市场上的成品多是进口的,价格昂贵,一般业余爱好者难以问津。而业余制作多通道比例遥控设备,由于条件限制,很难达到理想的效果,因此极大地制约了我国航模运动的普及与发展。为了满足广大航模爱好者的渴求,吉林市振华遥控技术研究所研制了ZH938系列比例遥控设备,并为业余爱好者提供四通道比例遥控设备的全套组件,其中的电路部分已经过初调,这给业余爱好者自制多通道比例遥控设备创造了极好的条件。一般爱好者只要按照说明书介绍的方法进行装配,稍加调试即可获成功。由于该设备采用的是最普通的数字集成电路,爱好者易于理解其工作原理,更便于今后维修。
电路原理

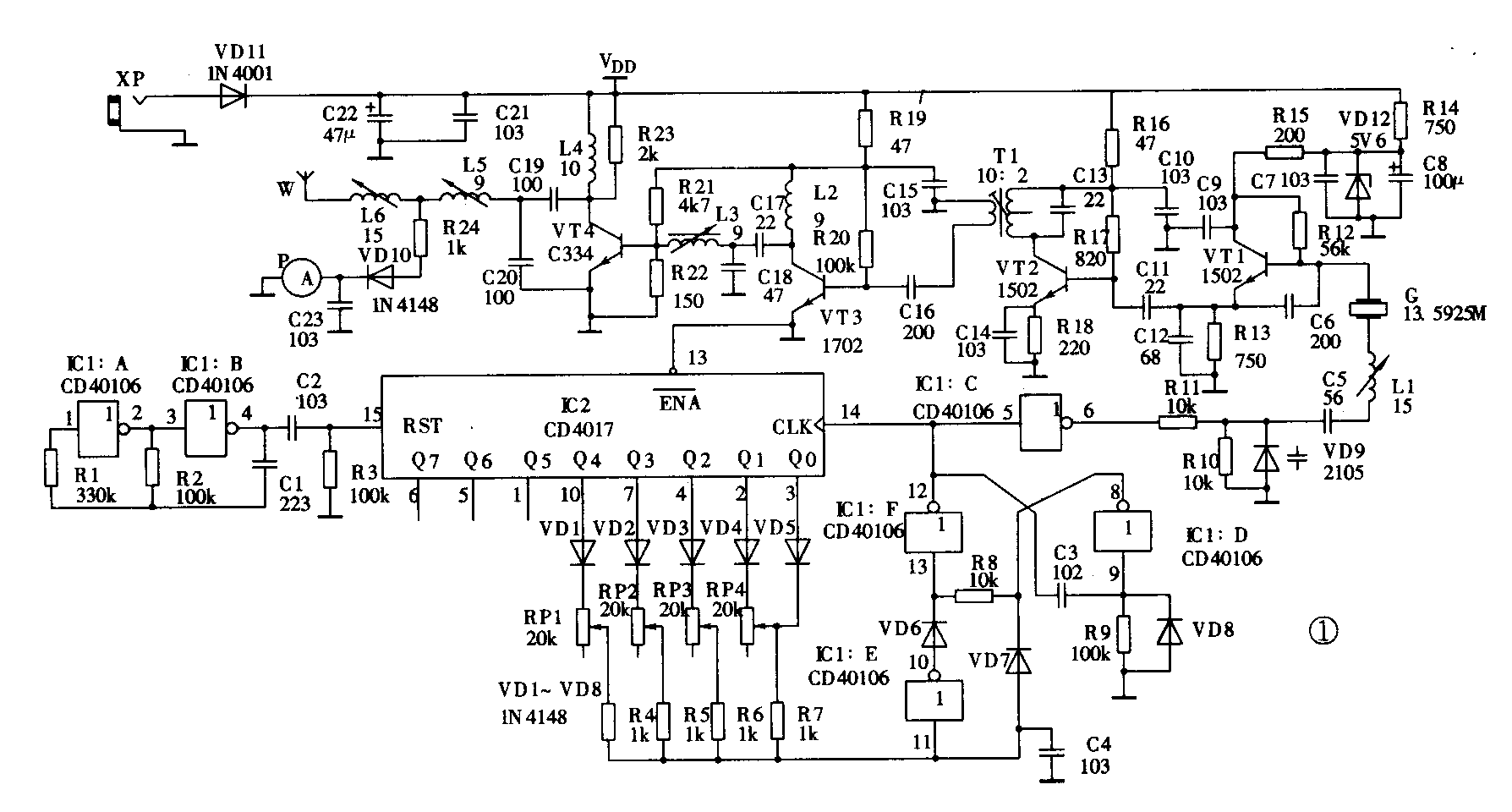
图1是发射机电原理图。编码部分采用了一片CMOS施密特六反相器CD40106和一片十进制脉冲分配器CD4017。RP1~RP4是四个比例操作电位器。编码过程是这样的:门A和门B组成方波振荡器,每隔20ms给IC2清一次零,IC2被清零以后,Q0端输出高电平,其余都是低电平。Q0端高电平通过VD5和R7给电容C4充电,当C4上的电平达到门E的开门电平时,门E输出一个负跳变脉冲。门F和门D组成了一个单稳态触发器,静态时因电阻R9接地的限制,门D输出高电平,门F输出低电平。当门E输出负跳脉冲时,单稳态触发器被触发,门F输出一个正脉冲。该脉冲一方面作为编码的同步脉冲,经门C反相后加到变容二极管VD9上对本振进行频率调制;另一方面送到IC2的移位端14脚作为移位脉冲。在门F输出正脉冲时,门D输出负脉冲通过二极管VD7将电容C4上的高电平迅速放掉。 IC2移位后高电平由 Q0移到了Q1,Q1通过VD4、RP4、R7再次给 C4充电。当C4上的电平达到开门电平时,门E又会输出一个负脉冲并再次触发单稳,产生第一路的信号脉冲。调节RP4可以改变C4达到开门电平的时间,从而调节两个脉冲的间隔,所以RP4也是比例操作电位器。这样,高电平从Q0~Q4移动一遍,便产生一组编码脉冲,称为一帧。通过总成操纵杆操纵RP1~RP4即可调节相应脉冲间隔,从而送出比例指令信号。VT1产生的本振信号经编码调制后由VT2二倍频、VT3缓冲、VT4功放后通过天线向空中发射。R24取部分射频信号经检波、滤波后驱动场强表。

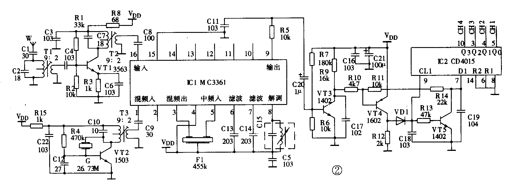
图2是接收机电原理图。IC1是调频接收专用集成电路MC3361。由天线接收到的信号经由VT1放大并与VT2产生的本振信号在IC1内部进行混频、中放、鉴频后,从9脚得到还原的编码信号,再经VT3、VT4整形后送给IC2译码。IC2是一片双四位移位寄存器CD4O15,IC2的5、4、3、10脚分别是通道1~4的输出端。接收部分的详细工作过程读者可自行分析。
整机装配


图3是ZH938四通道比例遥控设备发射机的外形图,供装配时参照。整机的装配主要是两个双向总成的装配,其它部分参照外形图很容易完成。图4是双向总成装配示意图,其装配步骤为:1.先将搬把架(1)装到半圆筒子(2)中,并穿上小轴(3);2.将大侧板(4)、小搬把(5)、调节环(6)和电位器固定环(7)按照图示的关系安排好,再穿上电位器(8),拧上螺母(9);3.在大侧板上挂回中杠杆(10)和回中弹簧(11);4.再将装好的两个大侧板上的两只电位器轴分别插入半圆筒子(2)和搬把推架(12)的电位器定位连接孔中;5.将装有半圆筒子的大侧板装配到总成架(14)上并用螺钉固定好,再上好对应的小侧板(13);6.将带搬把推架的大侧板及对应的小侧板装到总成架上用螺钉固定好;7.插上搬把。至此总成装配完毕。这里要注意左右两只总成的区别:左总成为双向回中,右总成为左右回中,而前后阻尼总成,即前后搬动后搬把不自动弹回中位而有定位感觉。这需在装配右侧总成时前后向不挂回中杠杆及弹簧。总成装好后要先调校好阻值中点,即将电位器滑动触头调校到刚好处在阻值中间点上。调中的方法是:首先将总成小搬把(5)搬到中间位置,然后用万用表测量电位器中间触点及两侧点的阻值,调节电位器调节环(6)使两侧阻值相等。调好后用熔铁将调节环(6)和固定环(7)焊在一起。
整机装配的另一个重点是配线的连接,连接不好甚至出错会严重影响整机的工作。整机布线应注意以下几个问题:所有连线应尽量短,避免交叉,尽量远离天线。因为比例操作电位器需在一定范围之内转动,所以连线应留有活动余地并做适当固定以免使用时断线。不过,发射机的制作、销售和使用要严格遵守国家有关法规和管理条例。
接收机的装配很简单,这里不详述了。
整机调试
ZH938四通道比例遥控设备组件,其机心在出厂前已经初调,组装后的调试工作已大大简化了。在业余条件下,不需专门的仪器,稍懂些无线电知识即可获得较满意的效果。值得提醒的是在接电前一定要仔细核对连线,特别是电源线是否接错,不要匆忙接电试机。另外机心板上已蜡封的部分在出厂前已调好,在无专用设备的情况下切勿自行调试,以免调乱。
发射机场强的调试:调节L5和L6的磁芯,观察发射机的场强表P使指示值最大,如无指示,应检查一下连线及电源是否正确。
接收机灵敏度的调试:因机心已经初调,正常情况下接收机接上电源即可工作。业余条件下可用发射机进行联调。先将发射机天线缩至最短,接收机插上一只舵机,并不断地操作发射机对应通道的操作手柄,同时观察舵机旋转是否跟随发射机手柄。当舵机稍有不跟随时用螺丝刀微调接收机上的T1和T2磁芯使其跟随效果最好。再逐渐拉大距离,直到最远为止。调试完毕用蜡将所有磁芯封好,装好机壳,整机装调工作即告完成。
ZH938四通道比例遥控设备控制距离可达500米。发射机功耗电流在200mA左右,接收机静态时为20mA。从前面对工作原理的介绍中读者不难看出本机的电路可根据自己的需要增加通道,最多可以增加到八个,其方法可参照原有通道分析便知。增加通道时接收机无需做任何改动,在CD4015相应的输出端上即可得到信号输出。套件中接收机机心已按六通道设计。(朱景丰)