本文介绍的BP机式无线电接收报警器,它的外观造型、主要功能以及报警声响,都与市面上的BP机极为相似,所不同的是,后者的传呼数据使用数码液晶显示,而接收报警器因数据简单,采用声、光两种示警方式,已满足报警要求。因此,电路结构也较传呼机简单,易于制作,除解码IC电路外,均采用通用元器件组装,有较好的性价比。
BP机式报警器采用UHF频段无线电数字加密接收方式,接收频率可根据需要设定在210~380MHz频段,接收灵敏度高,报警声压等级大于85分贝。内部密码设置三位二态和八位四态组合,密码重复度达32万组,整机设有LED显示及复位检测等附加功能。使用两节UM5型电池3V供电,静态功耗小于2mA,更换一次电池可连续守候8天以上,断续使用一般可达22天。
这种BP机式接收报警器,是制造远距离防范、报警、小集团传呼系统以及各种传感器控制设备作远距离监护接收的配套产品。
工作原理
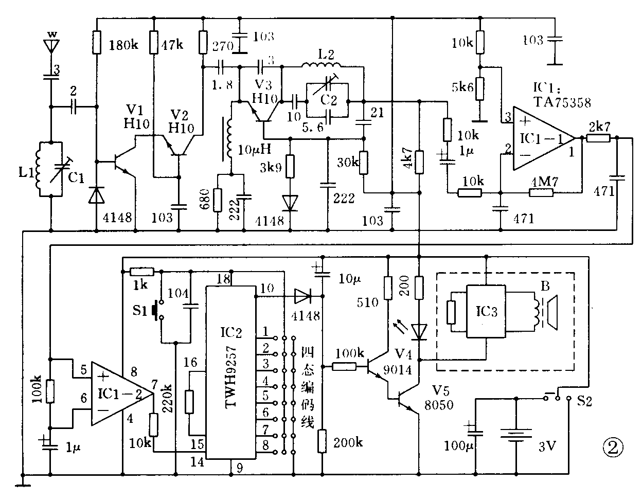
BP机式接收报警器电路结构见图1,电原理见图2。电信号由挂键天线接收,并由L1C1调谐选频,再进入V1、V2超高频三极管组成的宽带高放电路进行放大。V3等对超高频信号进行解调,检出加密数据信号,送入IC1第(2)脚放大和整形,使符合要求的数据由(7)脚送至IC2的(14)脚进行加密解码处理。当进入该脚的串行地址码与IC2第(1)脚至(8)脚、第(11)脚至(13)脚设定的编码地址相同时,IC2第(10)脚输出控制高电平。不同编码或其它任何信号,均不能使IC2输出控制信号。因此,这种接收报警器具有很高的保密度和可靠性。或者说,当发射机采用可变编码时,可控制无数个BP接收机。


报警部分由V4、V5及BP机专用断续报警器组成。当V4有控制电平加入时,V5饱和导通,报警器得电持续报警,LED也同时发出闪光。
密码设置
BP机式报警器的设计考虑了不同用户兼容需要,其接收频率可内部微调以及密码编写用烙铁搭焊自编码方式。用户制作或利用已有的发射机时,只要收发频率相同,编解码方式一致,即可投入使用。
该机采用TWH9256/57专用编解码电路,因此,密码的编设是极为简单的。通常,接收或发射机在电路印板上已设计有方便用户编码、改码联接位置,图3为印板布线图。图中(11)脚至(13)脚为3位接正、或接负的二态编码方式,(2)脚至(8)脚为接正、接负、悬空以及与(1)脚相联的8位四态编码方式,图3示出其中一组密码。

BP机式接收报警的触发信号来自发射机,要求发射机采用数字编码调制载波,其发射编码与接收解码应绝对一致,收、发使用频率亦应相同,并且,发射机的功率越大,传送距离就越远。不过,发射机的制作、销售和使用要严格遵守国家有关法规和管理条例。
由于发射机耗电极微,在任何需要增加远距离反馈报警功能时,利用原报警控制触点输入12V电源,并不影响原有系统的正常使用。例如家庭或仓库的门窗防盗报警或机动车防盗器等,把发射机的电源线按电源极性接在原有报警喇叭两端即可。当现场喇叭报警时,发时机亦同时得电发出无线电信号,BP式接收机将同时告警。
BP机在开机时发现喇叭响度大幅度下降,应即时更新电池。(蔡凡弟)