(高厚琴)画中画电视机可以在一个屏幕上收看和监示多个频道的节目并能方便自如的相互转换,增加了彩色电视机的功能,受到了普遍的欢迎。画中画电视机中小画面信号源有两大类:一类是仅有视频信号输入;另一类是既有视频信号也有高频电视信号输入。前者电视屏幕上只能显示一套正在广播的电视节目,控制电路和设备比较简单。后者即通常所谓的双高频调谐器画中画电视机,需增加一套供小画面专用的高频调谐器、中放及视频检波电路等,且小画面利用多画面检索扫描方式轮流监示多个电视频道的节目,再辅以菜单方式显示于荧光屏上用以区别不同的电视台,方便又实用,但有关控制系统及设备较为复杂。当前国内生产的画中画电视机电路基本上可归为两大类:一类为采用德国 ITT PIP2250画中画处理器及与ITT DIGIT2000系列集成电路配套组成的画中画电视机;另一类为采用日本几家公司的画中画处理器及相应的集成电路组成的画中画电视机。从目前情况综合比较,ITT的画中画系统调整较方便、性能较先进、控制较灵活方便且可靠性较强,较受厂家的欢迎。故这里以PIP2250系统为主分析介绍画中画电视机的性能特点、基本组成及工作过程,其他画中画系统仅作简单介绍。
采用 ITT PIP2250画中画处理系统既可与数字大画面彩色电视系统配合组成数字画中画电视机,也可与模拟大画面系统配合组成画中画模拟电视机。图1为采用 ITT DIGIT2000系列集成电路的双高频调谐器数字式画中画电视机图像信号处理方框图。该电视机除大画面具有微机控制系统外,还具有下述功能:

1.适用于NTSC制、PAL制、SECAM制和D\(_{2}\)-MAC制;
2.小画面压缩系数K=3,且具有多画面功能,可存储和显示一或四个小画面;
3.可方便进行大小画面的切换;
4.小画面可在荧光屏四个角的任一位置显示,且能进行静止、缩小和放大;
5.对小画面能进行亮度、对比度和色饱和度的调节;
6.小画面具有边框,边框可选择6种颜色和黑色或白色等。
一、工作过程
该机中央控制处理电路由CCU2070、EPROMMDA2062、红外遥控前置放大器TBA2800、大小画面选择器、调谐器接口集成电路MEA2901及有关外围电路组成,产生控制整机工作和各参量所需的信号,CCU对整机的控制是通过IM总线进行的,频道调谐采用PLL数字调谐系统,由MEA2901输出调谐电压和频段开关信号,MDA2062用以存储调谐信息及几个模拟调节参数。开机后TBA2800把接收到的红外指令通过选择器进入CCU(1)对大画面进行控制,当 CCU1)收到设置小画面操作状态的控制信号后,便产生一个选择控制信号,由选择器接通小画面的CCU(2),则红外控制信号进入 CCU(2)对小画面进行控制。若CCU(2)收到对大画面操作状态的控制信号,也立刻产生一个选择控制信号,由选择器接通 CCU(1),则遥控器恢复对大画面的控制,这样交换对大小画面的选择控制。
大画面信号经其高频凋谐器、图像中放和检波电路后,得出大画面的复合视频信号I,经VCU2133视频编解码器(A/D部分)进行A/D变换,变成数字信号,由VSP2860视频/同步处理器进行处理后输出数字的 YUV(即Y、R— Y、B—Y)信号,最后经VCU2133(D/A部分)进行D/A变换及矩阵运算后得到大画面的模拟的R、G、B信号。这部分变换处理与一般数字电视信号处理过程相同。
由小画面调偕器、图像通道和检波后,得出小画面的复合视频信号Ⅱ和外接的视频信号,经VAD2150视频A/D转换器,VSP2860视频/同步处理器和PIP2250画中画处理器后得出经压缩处理的小画面Y、U、V数字信号,与大画面信号插入结合,最后在荧光屏上显示出大画面中插入小画面的图像。
视频开关控制信号为由CCU产生的2bit开关控制信号,用于对视频转换开关控制选出复合视频I、以及其它外接信号,同时还可用于对大小画面的图像交换控制。
DUP偏转处理器用于对来自VCU的复合视频信号进行处理从而输出行推动脉冲、场锯齿波、视频箝位脉冲及其他整机所需的辅助脉冲。在DUP中,场锯齿波和水平枕形校正抛物波都是经计算电路和脉宽调制器后得出的。行推动脉冲用以推动行输出级。
二、电路原理分析
1.PIP画中画处理器:画中画处理器用来存储和处理来自视频信号源的小画面数字信号并按需要插入到大画面中。PIP2250为具有60个脚的大规模集成电路,专门用以对小画面信号处理,它包括输入图像处理电路、DRAM接口、输出图像处理电路和IM总线接口与寄存器四部分。输入图像处理电路主要对由VAD2150输出的数字小画面的Y、U、V信号进行剪辑及亮度和色度处理等。对小画面的剪辑,首先需确定剪辑窗口,选定输入图像的水平、垂直启动位置、垂直尺寸及抽样点数,窗口位置和大小确定后由寄存器中读取数据。亮度处理包括时差校正,峰值控制、低通滤波、垂直滤波及行缓冲器等,时差校正主要校正PIP2250对存储小画面信号采用非锁定大画面时钟信号带来的时差。低通滤波主要解决小画面压缩比K=3,取样频率降低(压缩前取样频率为4f\(_{sc}\)=17.73MHz,取样后为5.9MHz)造成的频谱混叠,要求水平低通滤波频率为1.6MHz,垂直滤波采用梳状滤波以滤除压缩前的垂直高频分量。输入色度处理也包括时差校正、低通滤波、色度垂直滤波及行缓冲和多工器等,色差信号取样频率为亮度信号的1/4,即压缩后为 1.48 MHz,显然低通滤波器带宽为 0.6~0.7MHz,其他处理原理与亮度处理相同。
DRAM为动态随机存储器,它通过DRAM接口电路与PIP2250相连接,用于将输入的小画面信号通过接口实时存储写入至DRAM中,输出部分通过接口从DRAM中读出压缩后的小画面图像数据。当使用两片64k的DRAM时,可存储一个小画面数据,用256k的QRAM,可存储四个小画面。
输出图像处理电路包括对输出小画面数据的控制,将小画面的YUV(即Y、R-Y、B-Y)信号送至大画面的YUV总线从而合并组成画中画视频信号。YUV总线上的亮度倍号为8bit,色度信号经多工处理后成为4bit串行色度信号。而输出大小画面图像的实时切换受大画面的行、场消隐和来自IM总线的寄存器控制参数控制实现。该部分还包括对小画面实现多种彩色边框的处理电路。
CCU通过IM总线接口实现对PIP2250寄存器进行编程,为了保存IM总线的地址空间,PIP寄存器由第一、第二电平寄存器构成,第一电平寄存器仅有三个,第二电平寄存器约三十个,第二电平寄存器包括输入图像处理、输出图像处理和外部DRAM接口的编程参数,但要通过第一电平寄存器存取。
2.VSP2860视频/同步处理器:VSP2860是一个44脚的数字信号处理集成电路,它包含了数字电视接收机中的视频和同步部分所有数字信号处理的基本功能。主要由视频信号处理,同步信号处理和时钟发生器组成。
视频信号处理包括亮度信号处理和色度信号处理。数字的复合视频信号首先需经色度陷波、峰化和低通处理后取出亮度信号,再经可调延时电路将亮度信号作适量延时以便与有较长时间处理的色度信号通道相匹配,最后经调整对比度的对比度倍乘器和限幅器处理,变成8bit并行亮度信号输出。色度信号在乘法器组成的色度解码器中被解调出,加入乘法器的取样信号分别是副载波频率的正弦和余弦波,色度信号经低通滤波后加至自动色饱和度控制(ACC)电路完成色饱和度调整。若识别为DAL信号,由RAM组成的一个延时行进行延时解调,输出PAL制的U、V信号,再经同步检波后得出R-Y、B—Y色差信号经多工处理器以4bit形式输出。
同步信号处理包括同步分离、行同步处理、场同步处理、箝位脉冲形成及时钟发生器。
VSP2860中同步分离是将复合视频信号经过1MHz及0.2MHz低通滤波后由同步分离电路得出行、场同步信号。行频脉冲由大画面主时钟17.73MHz经可变分频比获得,可变分频比受相位比较器I控制。同步分离后的行同步脉冲与可变分频器输出的数字信号由相位比较器进行比较得出误差信号经PLL相位滤波后去控制可变分频比,较正后保证正确的行频和相位。利用相位比较器Ⅱ将可编程分频器输出的行频脉冲与行逆程脉冲进行比较以补偿电路引起的相位改变,从而形成所需的行激励脉冲。场同步处理电路中场同步信号由积分电路及工作计数器组成,它可把来自可编程分频器的31kHz信号分频得到场同步信号,经高速处理器、场锯齿波和抛物波处理,由脉宽调制器电路形成场锯齿波、场逆程脉冲和场抛物波,送去产生场偏转锯齿波和水平枕形校正信号。箝位脉冲由箝位脉冲发生器产生。时钟发生器由一块17.734475MHz的石英晶体和相应电路组成的时钟振荡器和激励器组成。上述VSP所有的调整和参数的置定都是利用CCU通过IM总线完成的。有些画中画电视机中设有小画面检索扫描显示方式,可将由小画面高频调谐器收到的各台信号以一定间隔时间轮换显示,便于监视和收看。
由上可见,画中画彩色电视机实为在原彩色电视机的基础上增加小画面的高中频通道、小画面处理电路、小画面插入电路及控制电路。只要选择PIP处理集成电路及插入控制的CCU,以相应的接口接入彩色电视机即可实现画中画功能。下面简单介绍其它系统的画中画系统。
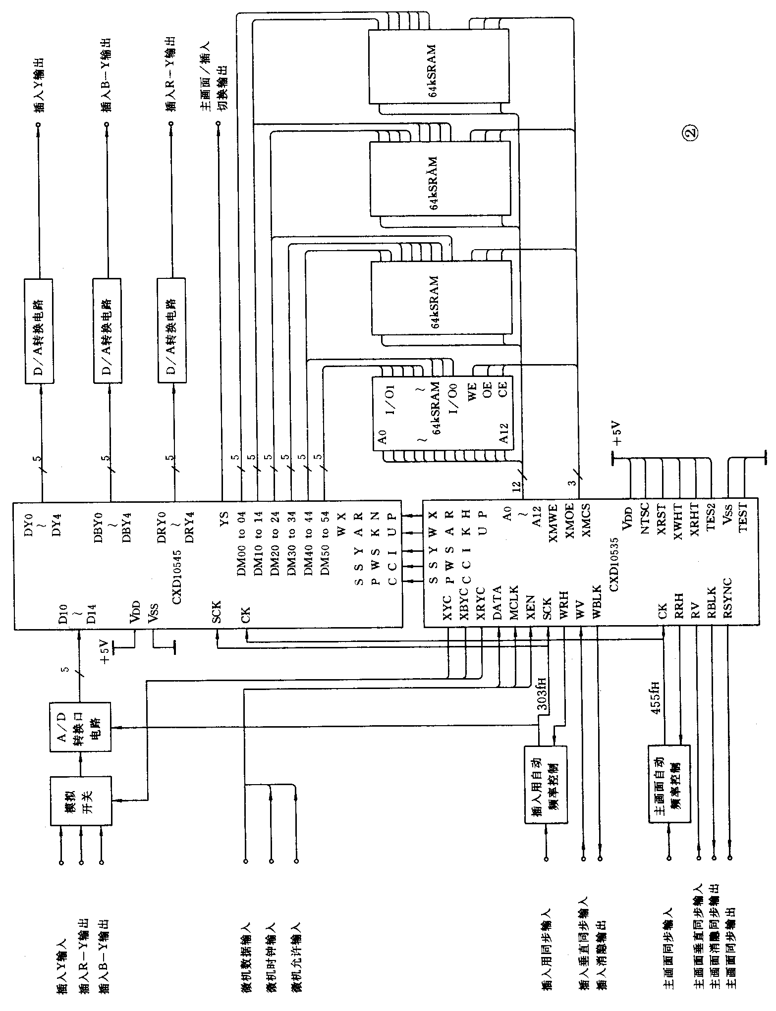
日本索尼公司为画中面处理成功设计了一套CXD1053S和 SXD1054S电视画中画(多画面功能)的集成电路,将这两种集成电路与A/D转换器、D/A转换器及静态RAM一起组合成为一个系统。该系统的功能有:
1.多画面(4个小画面)显示,所有小画面均可静止,也可有3个静止及一个活动画面,但大画面总是活动的。
2.纵向3画面显示,3个小画面可左移或右移。
3.画中画显示一个小画面时,小画面可静止也可活动,可放到大画面任一角落上。
该系统除CXD1053S和CXD1054S外,需要A/D、D/A转换器有5bit 分辨力,RAM供画中画处理要4个2k×8bit,在多画面功能时需要4个8k×8bit。CXD1054S是画中画数据控制集成电路,具有视频数据的串行并行转换功能。CXD1053S是画中画或多画面的存储控制集成电路,具有存储器控制、读写地址发生器及与外部CCU接口的功能。
系统工作原理是:插入画面图像信号(模拟Y、R-Y、B-Y信号)是以时间分割的,在A/D转换前用开关电路进行多路复用,转换器将信号变为5bit数字数据,输入到CXD1054S去,经过内部串行/并行转换输出5bit数字数据中的6个取样(6×5bit=30bit),写入RAM,再以适当的定时一次读出30bit再输入到CXD1054S,经过内部的并行/串行转换后5Y、R-Y、B—Y信号一起读出,输出是规定的数据且地址与插入显示屏幕的地址不同。大画面与插入画面的边界线由规定的颜色与层次线圈出。CXD1053S用来产生CXD1054S、A/D、D/A转换器及RAM所需的控制信号。RAM不能同时读写,用时钟基准时间接写、读、读写的次序预先编程,由写读发生器提供。写与小画面同步,读应与大画面同步,才可使小画面插入并叠加到大画面上。采用这两种集成电路及外围电路的画中画处理及控制器的典型应用电路如图2所示。这是日本索尼公司画中画处理器的典型应用电路。
