一、智能清洁箱的功能和应用
首先它是一个垃圾箱,用来盛放垃圾;其“智能”在于一旦有垃圾丢入,它会自动用中、英及粤语三种语言说一段感谢和鼓励文明卫生的话,然后奏一段轻快的儿童乐曲,每次播音约30秒钟。例如说:“谢谢!讲究卫生、文明健康”,也可以说一些社会公益宣传或播一段商业广告。
这种智能清洁箱较省电,如果用6V、4AH免维护蓄电池可用约2个半月(以每天开机8小时考虑),然后换下电池充电后反复使用(约可充500次)。声音清晰,声量在“箱”调围4米左右可清楚听见(音量不宜太大,以免形成公共场所噪音)。这种智能清洁箱的箱体是一只卡通猫,张开大嘴接受垃圾,看着可爱、惹人驻足。
二、智能清洁箱的原理
这智能清洁箱箱体内装有能受丢入的垃圾触发而自动放音的电子机心,这电子机心本质上是一套“数字化专用放音设备”,加上传感器控制其放音。
数字化专用放音设备是新一代放音设备,它是数字化语音处理技术与微机控制技术结合的产物,完全利用电子器件发声,避免了人工喊话的劳烦或录音机机械动作的种种弊端。本机心的原理方框图如图1所示。

图1中“语音库”是一个称为只读存储器的集成电路,预先将要说的话和乐曲用“语音写入器”变换成数码信号并存储起来。当物体(垃圾)丢入箱口,传感器便发出电信号去触发微机,立即控制音库读出声音数码信号送到解码器,同时控制解码器工作,信号被解码后送到D/A转换器还原为声音模拟信号,再经音频功放放大后播放出来。滤波器是将A/D、D/A转换过程带来的杂音滤去,使播放出来的声音悦耳、自然。
此方框图中虚线框里面便是数字化语音处理的一部分过程,如果用分立电路去实现这些电路,将是很庞大且造价昂贵,幸而现代微电子技术的高度发展诞生了“语音处理大规模集成电路”(简称语音IC),能把虚线中的所有电路集成到一小块(例如指甲大小)IC中。
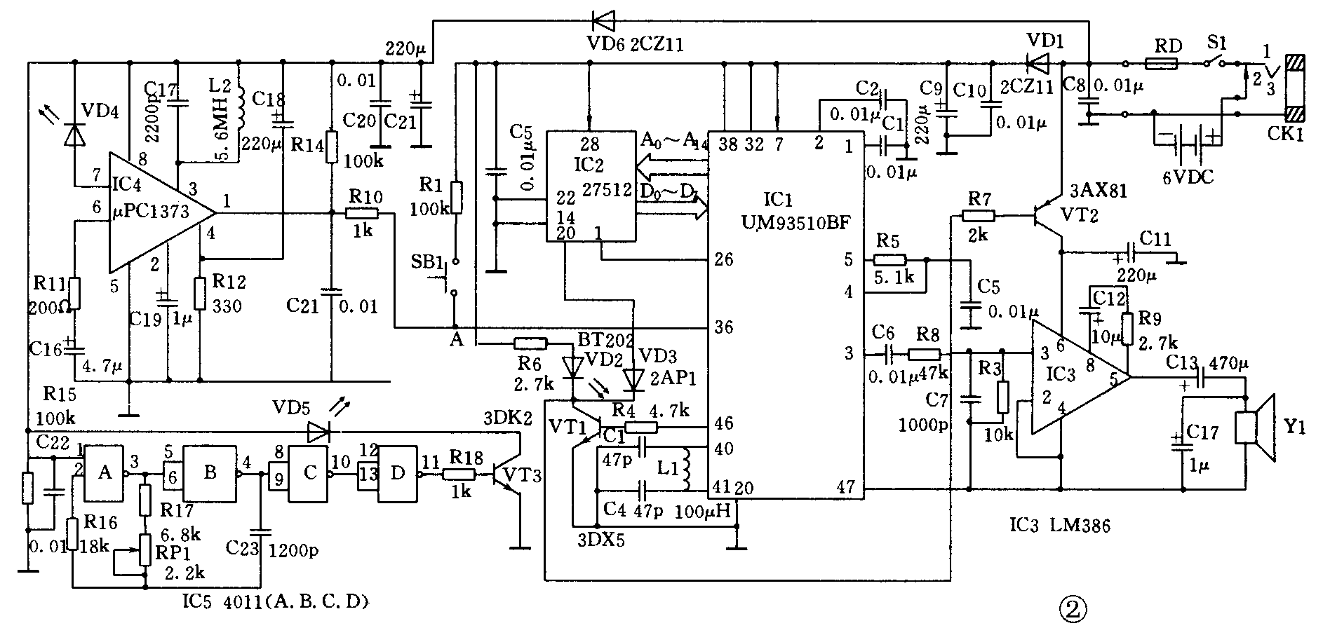
电子机心的电路图如图2所示,图中IC1是语音处理大规模集成电路UM93510BF,它原是处理两片256kbit的语音库,只有A0~A14 15条地址线,用片选信号(26和27脚)来选通两片存储器。IC2是语音库,存储器只用1块512kbit的EPROM(27512)。27512有16条地址线(A0~A15)。我们利用IC1的第1个片选信号(26脚)充当A15和IC2(27512)的A15相联,再利用IC1的46脚高电平经VT1倒相通过VD3后与IC2的20脚联接作为IC2的片选信号,这就把IC1扩展为只需用一片512kbit语音库存储器,节约了成本,缩小了电路板。IC1的46脚与VT1还用来推动发光二极管VD2,UM93510BF工作时46脚为高电平,VT1导通VD2就发亮。这VD2装在箱内,是看不见的,可供调试时指示IC1的状况。IC1的36脚为放音触发脚,要求高电平触发,可以是正脉冲(大于23ms宽度),由传感器产生触发信号。图中按键SB1供调试时手动触发用。IC1的3脚输出还原并滤波后的音频信号,IC3是功放组,用LM386,可用8Ω或4Ω的2.5~4寸扬声器。R1用以调放大倍数,R1越大则放大倍数越小。VT2兼做它的电源开关,使IC1不工作时断开电源以省电。电源用6V4AH的免维护蓄电池(充满电可用2~3月),但当其电压降低到5.4V左右时,需及时换下去充电再用(一般可反复充电使用500次)。若清洁箱放在室内,建议用220V交流变为6伏直流的“电源适配器”,市面易买到又价廉。


传感器可以是多式多样,图2用红外线方法,IC5和VD5组成红外发射,IC4和VD4构成红外接收电路。我们曾用三对红外发、收管,分别安装在清洁箱口的两边,接收管(VD4)3个串联接到红外接收器IC4放大及检波。无垃圾丢入时检波输出高电平,当丢入垃圾阻挡一下,只需有任何一个接收管收不到红外线。该IC4的1脚便输出一个正脉冲,便可输向IC1的36脚去触发其放音。也可以用其他方法做传感器,例如光敏电阻、机械式重力传感等等,不一一列举。红外发、收电路也很普遍、成熟,在此不作细述。
调好的整个机心成品连电池装在一块直径约20cm圆形塑料托板上,托板用螺丝固定在清洁箱猫头顶部,托板底下有电源开关S1,伸手入猫口可扳动此开关以控制机心是否工作。开关旁边还要装一个电源插座CK1,既可作外接6伏电源的插座(现在接法)也可利用来对蓄电池充电,便不需卸出电池(此时CK1的1、2脚换接)。“叮当猫”箱体做成前后对称形状,后面的猫口不打开,涂黑色,打若干个小洞,扬声器就装在口内。猫头与猫身是在颈部用螺丝连接的,维修或拆换电池充电时只需卸下猫头即可。
三、制作中的几个具体问题
1.本机心的IC1和IC2是大规模集成电路,IC1用UM93510BF,是48脚表面贴装的,较娇气,制作时需小心,不可焊错或折断了IC的脚。
2.本机心电路既有高频(数兆赫)也有音频电路,结构排板要讲究紧凑,特别是在每个IC的电源脚与接地脚之间最好跨接一个103~104的去耦电容。
3.IC1和IC2的出脚较多,UM93510BF的功能较强,本机心并未充分发挥它的作用,图2给出了现在用到的脚的连接关系。
4.调试时若觉得语音太快或太慢且声调太高或太低,可改换振荡回路元件L1、C3和C4(加大数值则声音慢而沉,减少数值则声音变快而尖);当IC1的40、41脚产生约1.8MHz的振荡波形时,声音就正常(可用高输入阻抗的示波器或频率计量测)。
5.因有可能改换语言内容,EPROM(IC2)的位置需焊上个28脚双列直插IC插座,使IC2可拨出来重新写入内容再插上去。
6.焊好电路、插上语音库IC2(注意IC2的方向勿错),便可以上电调试。提倡分两部分来调,先调响“专用放音”这部分,用人工触发一下,指示灯应亮,IC1的40、41脚应在1.8MHz左右的振荡波形,同时放音,再调好音量(既有足够音量又不使功放超载而语音失真);然后单独调好传感器部分,这一调试工作较艰巨,且与结构安装是否合理密切相关。传感器装得既要感知垃圾丢入(幼儿拳头大小的垃圾,以平常速度丢入),又要防弄脏弄湿。当试好传感器确能输出触发脉冲时,再将它引接到电路的A点,两部分连机总调。(彭惠娴)