目前国外较流行一种滚筒式干衣机,由于该机耗电量大,在我国电力紧张的情况下,一般用户难以接受,不易在我国推广使用。但随着国内人们生活水平的提高,对电热干衣机的需求日益增长。
本文介绍自制的家用电热干衣柜,可与甩干机配套使用。它具有如下特点:①很适宜在我国普通家庭使用,操作简单、方便;②耗电量省,并具有恒温控制装置,到了所需温度自动停止加温;③衣物不但烘得快,而且挺括不起绉;④还具有其它烘拷的作用,如利用余热去潮去湿,烘鞋、袜等。下面着重介绍其电气原理和制作、使用方法。

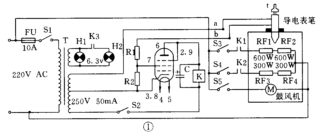
电路原理:如图1所示,当打开电源开关S1后,工作指示灯(红色)H1常亮,电子管灯丝亮,并预热十几秒钟,再打开加温控制开关S2,变压器T高压250V加至阴极(3或8脚)屏极(6脚),此时电子管6P1呈导通状态(相当于一只大功率二极管),交流接触器K线包得电,相应的触点K1、K2、K3闭合,则加温控制指示灯(绿色) H2亮;当需要打开加温开关S3时,电炉丝RF1、RF2发热(600W×2);当需要打开加温开关S4时,电炉丝RF3、RF4发热(300W×2);当需要同时打开加温开关S3、S4时,RF1~RF4同时发热(1800W);为使柜内温度均衡和转换成干燥热风,可打开S5,鼓风电机M运转;当温度达到设定值时(假如60℃),可调试水银导电表笔t上的a、b两电极,通过水银短路,即有一控制电压约50V经电阻R1进入电子管栅极(7脚)。由于二次发射的电子被帘栅极(2或9脚)吸引过去,其放大能力受到限制,则6P1管被截止,接触器K失电,相关的触点全部断开,加温指示灯H2灭,电炉丝RF1、RF2或RF3、RF4停止发热;当柜内温度逐渐下降,t的水银柱也随着收缩下降,a、b两电极断路(即50V电压断开),6P1管恢复导通,如此周而复始地循环下去,可使柜内温度保持在需要的恒温值(60℃)上。恒温值的设定可根据衣服的多少及天气变化情况来调整。

制作方法:如图2所示,其外形如同大衣柜,这里只不过是用薄钢板弯边烧焊成形,表面喷耐温漆而已。整个电气控制和热风发生器装于干衣柜的底部;开关、指示灯等装在底部外壳表面上,便于操作和观察。下部中间装一台鼓风电机,可用小型普通电风扇电机和叶片替代,其作用是使热风上升,还能降低电炉丝温度,延长其使用寿命。电炉丝应悬空安装,可采取如图3所示方法制成,方法是用厚4~5mm的铝条,上面钻瓷管粗细的孔位,将瓷管固定在孔内,电炉丝通过瓷管进出,以便绝缘。读者还可采取其它办法制作而成。在电炉丝上方盖一块热风出孔板,可用铁板或铝板打排孔制成。热风发生器两侧可打孔或制成百叶窗形式作为进风孔;在干衣柜上方也要打孔或制成百叶窗形式作为出风孔,和进风孔形成空气对流;水银导电表笔安装在干衣柜上方中央,其表笔尾部不应与挂衣杆相碰,以防损坏导电表笔。为了安全起见,干衣柜外壳应接地。

元器件选择:电阻器R1、R2为RJ-1W-510k;电解电容器C为CD11-450V-10μF;交流接触器K为CJ10-220V-10A型;电子管为6P1,也可选用6P14或6V6、6P6等;指示灯H1、H2为XD—6.3V;保险座FU为BLX-l型,管芯为10A;开关S1~S5最好采用自锁复位的直键开关,也可用KN3—l—1型扭子开关代替;电源变压器T利用机床BK—50型控制变压器铁芯重新按要求绕制;水银导电表笔选用上海医用仪表厂产电接点式玻璃水银温度计,尾部浸入深度为50mm,开路电压为36V,工作电流为20mA,温度范围为0~100℃;电炉丝RF1~RF4为普通型。
使用方法:将洗好的衣服用甩干机甩干后,直接用衣架挂在烘衣室内,裤子长可对折起来挂,衣物不能碰触铁壳。没有甩干机,一定要将衣裤等物拧干,否则水滴在电炉丝上影响其使用寿命。然后再开启电源等。取衣服时,需将有关的开关统统关掉。烘衣物可根据季节和天气情况,选用不同的加热功率和烘衣时间,其温度保持在60℃~80℃之间为佳,不能超出90℃~100℃,可通过调整水银导电表笔达到恒温控制作用。电炉丝工作时,切莫忘记打开鼓风电机,否则会损坏内部元器件等。(刘明清 陈淑桦)