什么是高保真音响呢?这是个不言而喻却又难以一言以蔽之的问题。广义的高保真音响是指能够真实地再现原始现场声音效果的音响与技术。它应该包括环绕声、逻辑定向、声全息等等。显然,我们所要探讨的不是这些。狭义的高保真音响指的是建立在双声道立体声基础上尽可能逼真地还原音源的放音技术与设备。我们所要探讨的正是后者中影响高保真的因素,以及如何实现高保真音响的具体电路。
为了弄清影响高保真的主要因素是什么,笔者做了如下的实验。用一个输出阻抗为1kΩ的信号发生器送出200kHz前后沿延迟≤0.2μs、幅度为1Vp-p的方波信号,分别送给三个输入阻抗为50kΩ增益约30倍的功率放大器。其中A功放的输出前沿为1.7μs,后沿为1.2μs。用它驳接CD音源的主观感觉是声音偏干、硬,具有典型晶体管放大器的特征。再看B功放,它的输出前沿1.2μs,后沿lμs。主观感觉声音细腻,解析力较强,但仍感到声音发紧,金属敲击声的尾音较短。C功放的前后沿均为0.6μs,它的主观感觉是通透、华丽、具有空间感。
通过以上实验,笔者发现信号延迟越小的放大器保真度越高。而信号延迟越小说明放大器的通频带越宽,从而可以证明影响高保真的主要因素是放大器的通频带。
为什么通频带会影响保真度呢?因为通频带决定通过放大器的信息量,只有足够宽的通频带才能通过更为丰富的信息。这样我们所得到的感受就不再只是一个轮廓,而是细节和色彩更为逼真的声音。
以往我们一般把音频设备的带通指标规定为20Hz~20kHz。它是基于人耳所能听到的基频范围来决定的,这里我们犯了一个错误,就是忽略了人耳对于泛音成份的听觉范围。我们知道基音的频率只决定声音的调高,而泛音的成份决定着声音的音色。我们正是通过丰富的音色来分辨各种各样的声音(这里为叙述的方便暂时忽略调音、音强、节律等因素)。例如我们用竹笛和黑管吹奏同一个音调,我们很容易通过音色来区别它们。泛音转换成电信号就是谐波。信号的谐波成份越丰富,说明它的信息量越大,需要音响设备的通频带越宽。那么,做为高保真音响的通频带究竟应该确定为多少呢?笔者认为,若用200kHz方波检测,前后沿的延迟均应起码小于lμs;若用正弦波检测,保持满幅输出的频率范围应为20Hz~500kHz。有人会说这么高的频率上限早已大大超出了高音喇叭的频响上限,是不是故弄玄虚呢?对此,笔者认为是客观的。君不见许多进口名牌功放所标称的10Hz~300kHz么?难道有谁见过标称达到300kHz的高音喇叭呢?实际上凡是标称为20Hz~20kHz的高保真音响对其20kHz以上频响都是打了埋伏的。又有人会问,CD唱片的采样速率只有44.1kHz,根据耐奎斯特定理它所包含的信息最高频率只有22kHz,那么高达数百千赫的谐波又是从哪里来的呢?因为CD机的D/A转换器为并行转换,因此虽然它的基波频率为22kHz以下,但它可以输出矩形度极好的方波,这就包含了频率大大超过基频的谐波成份。当然,由于唱机的档次不同和唱片录制水平的差异,它们的频响会有差别。实际上这里的差别相当大,国外已有采样速率>100kHz的HDCD问世。
了解了以上原理,我们就不难理解为什么一些不同品牌的高保真音响会有不同的音色表现。当然,这里的差别已经不是通带宽度的问题,而是在宽频带范围内的频响特性问题,也就是频率响应曲线的问题。由于频率曲线的不同,导致谐波成份在放大后的比例发生变化,结果便产生了不同的音色。以往我们的频响曲线只注意0Hz~20kHz这一段,所以无法解释高保真音响的音色差别。假如我们用扫频仪扫描20Hz~1MHz这一段,我们一定会发现它们的原因,从而揭开胆石之争和甲乙之争的奥秘。
有了足够宽的通频带,你一定可以初步领略到高保真音响的感觉。因此可以说宽频带是高保真音响的第一要素。但是要想了解完整的高保真音响还有两个主要因素,一个是动态范围,另一个是信噪比。这两个指标在概念上没有什么新东西,只是要求更高而已。其它如各种失真的问题,原则上要求愈小愈好。要解决上述三个主要因素,在技术上会遇到许多困难。如通频带越宽、越容易产生自激,也越容易产生噪声。要提高信噪比,又不能降低通频带,只能从元器件、退耦、屏蔽和合理布线等方面想办法。
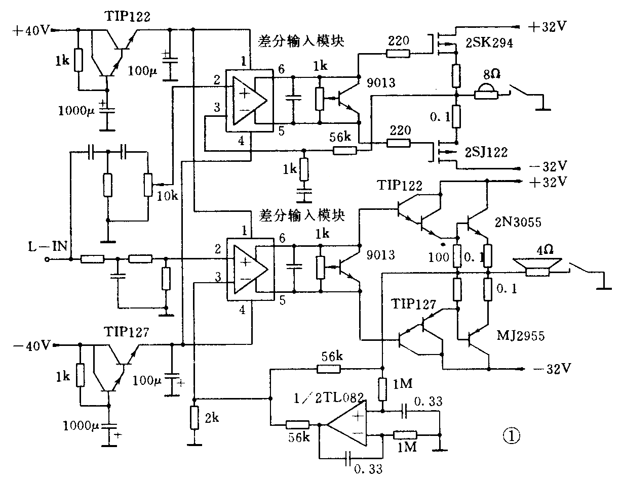
下面结合笔者自己的实验电路来探讨一下高保真音响的具体电路。
笔者的功放部分见图1,图中只画出左声道,另一侧相同。从图中可以看出这是一个电子二分频的类型。采用这种形式主要出于以下考虑:一、信号中谐波成份的频率虽高但平均功率较小;基频成份的频率不高而平均功率较大。采用电子分频对功放管的选择可以取得最高的性价比。二、电子分频容易获得特别宽的通频带,又容易做到工作稳定。图中的高音通道频响上限能达到830kHz,实验证明并不需要这样高的频响,笔者是想摸一下频带上限的底所以才这样做。三、电子分频推动喇叭的效率高、阻尼系数大、失真小,可以自由选择喇叭阻抗,便于进行反复试验和比较。

做为功率放大器理论上可以由电压放大和电流放大两部分组成。做为晶体管高保真功率放大器最关键的部分是电压放大部分。经过人们多年的探索现在普遍公认互补差分放大器最好。它的基本电路见图2,由于各生产厂家的具体电路各有一些特点,故一般都将此部分制成模块。它的主要特点是转换速率高,相位失真小。时下流行局部环路反馈的电路,原意在于避免相移和自激以提高频响。但它会大大降低阻尼系数,使声像定位变劣。用差分输入模块组装的功放可以采用大环路负反馈而不会产生相移和自激,这一点与“金嗓子A100”是一样的,实践证明比局部负反馈的声像定位好。

中低音电流放大部分采用三级射极跟随器,目的是要有足够的电流增益以免增加电压放大级的负担。实际上前两级采用达林顿管以简化结构。这种方式有一个特点,就是当前级管接近饱和时,电流增益会迅速降低,使末级管永远不会进入饱和区。从而实现了过载信号的“软着陆”,避免了由于饱和削顶产生的刺耳失真。当然,信号过载还是应该尽量避免的,这就要求整个功放有足够大的动态范围。决定动态范围的主要因素就是储备功率。
高音通道采用一对MOS管,由于分频点取得较高所以不需要很大的输出功率。目前常见的VMOS管大多由于栅极开启电压高,跨导低,以及非线性区域较大,一般只适用于脉冲开关电路。本机选用的2SJ122和2SK294,它们的栅极开启电压<2V是一种很好的管子。
为了得到很高的信噪比,对电压放大级的供电采用电子滤波器是绝对必要的。电子滤波器会产生一定的电压降,因此为了保证主电源的工作效率一般都采用一对高于主电源7~8V的辅助电源的方式,这也是高保真功放供电的一种典型的模式。
本机的频响,中低音通道0.6Hz~9kHz;高音通道9kHz~830kHz,功率2×100+30W,信噪比90dB。(希平涛)