2SC3280和2SA1301是在Hi-Fi圈内早享盛名的一对日本型号大功率硅三极管,2SC3280是NPN型,2SA1301系PNP型,主要参数如下表所示。

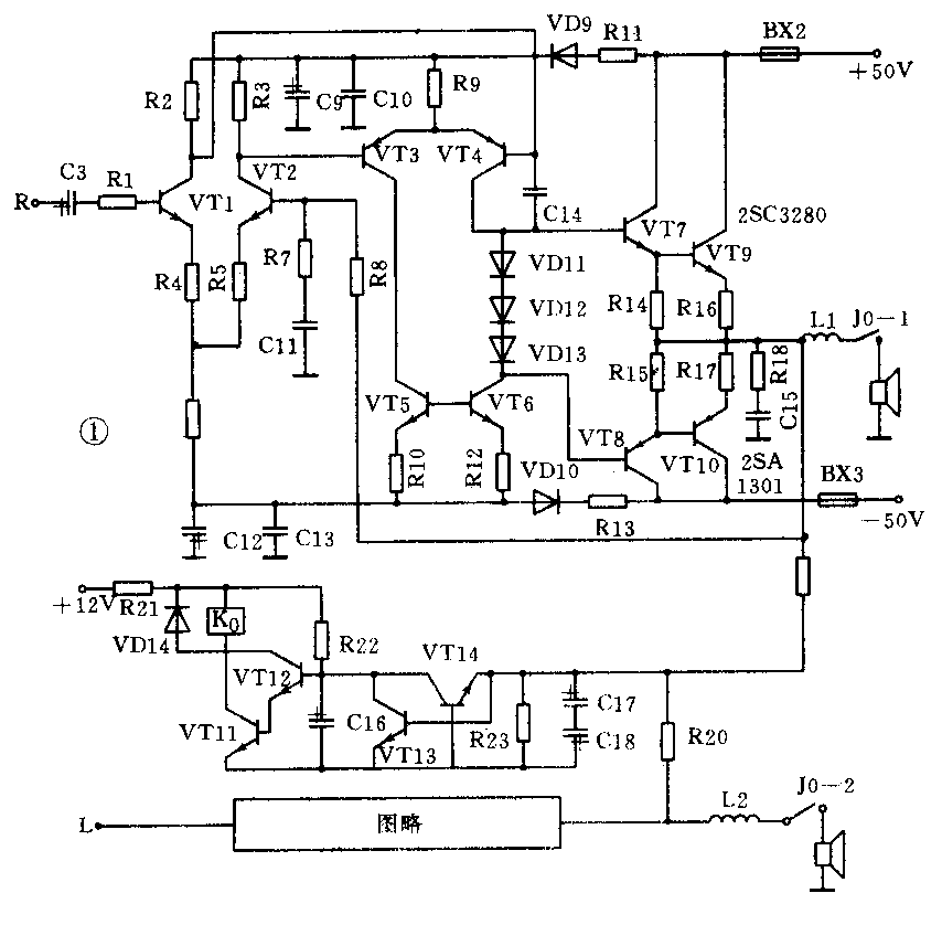
图1便是采用2SC3280和2SA1301制作的输出功率为2×100W的功率放大器(仅画一路,另一路相同),电路采用BTL电路。许多名牌立体声功率放大器常设有一个转换开关,可将工作状态从双声道变成单声道,在负载RL和电源电压Vcc都不变的情况下能提高功率3~4倍,最常见的做法是把两个声道的单端推挽(SEPP)电路合并改为桥接的BTL电路。

BTL系英文Balanced Transformer-less的缩写,意思是平衡无变压器。BTL电路的结构很像一个输出端对地保持平衡状态的电桥,故亦称为桥式无输出变压器电路。图1中L、R是两个相同的功放电路,送给R声道的是经过倒相器的反相信号,两路功放在共用的负载(扬声器)上合并成波形完整的输出电流。尤为值得一提的是在BTL电路里,L、R两路功放再一次互相推挽,使输出信号中的偶次谐波进一步削弱,从而提高了保真度。
图1中信号源从C8输入VT1、VT2组成的差分电路,放大后再输入到VT3、VT4组成的差分电路进行二次放大,通过VT7—10做大功率输出。VT5、VT6在本电路中起恒流作用控制2SC3280和2SA1301的工作电流(静态20mA左右);VD11-13是调整静态电流工作点的。本电路中采用继电器做保护电路,弥补了晶体管在开、关机中产生的冲击波,使电路更加完美。
本功放电路前置级(如图2所示),采用Hi-Fi圈内可信赖的优质双声道前置放大电路NE5532×2来控制前置放大及均衡音调,再配上由3102、3207组成的卡拉OK装置,使电路完整地成为一台具有优良性能、功率强劲、音质纯澈,可自娱自乐卡拉OK的家用功率放大器。电源采用2只150W变压器,整流滤波电路采用大功率二极管做桥堆及4只大容量高耐压电解电容器(4700μF/50V以上),能保证功放功率,改善低音效果。

在制作过程中必须注意接地问题,建议采用一点通地的办法,所有地线都汇总到电源变压器次级绕组中心抽头处再跟金属机壳连通。
2SA1301、2SC3280所采用的散热器必须是大面积正规翼型散热器;机壳采用铝型材做面板,配有多路音源输入、选择开关及两路卡拉OK话筒插孔,并有音量、音调、功能转换、等响度调节钮、卡拉OK混响时间、深度调节钮与大电流电源开关。(李明)