一般来讲,人们对红外线遥控比较熟悉,电视、录像机遥控器都是最常见的例子。红外线的缺点是方向性较强,与被控对象之间不能有任何障碍物。而利用无线电波(射频)遥控电器,便可以实现任意方向的操作和隔墙有“眼”的功能,例如睡在床上可以遥控任意角落的灯光或其它电器,又如在卧室里开关卫生间的灯光,都是非常实用的。这一类环境的电路遥控,红外媒介是难以实现的,唯有利用射频遥控的方式。
这里我们介绍一种多路射频遥控器来说明无线电遥控方式的电路结构,利用这一类电路可以派生出多品种的遥控器。TSG2608是八路发射器,TSG2801A是开关遥控接收插座。图1是射频遥控发射、接收机的原理框图。图2、图3分别是发射、接收机电路原理。这种遥控器的特点是带有数字编码,取代传统的选频方式编码,提高了抗干扰性能,减少了生产难度。



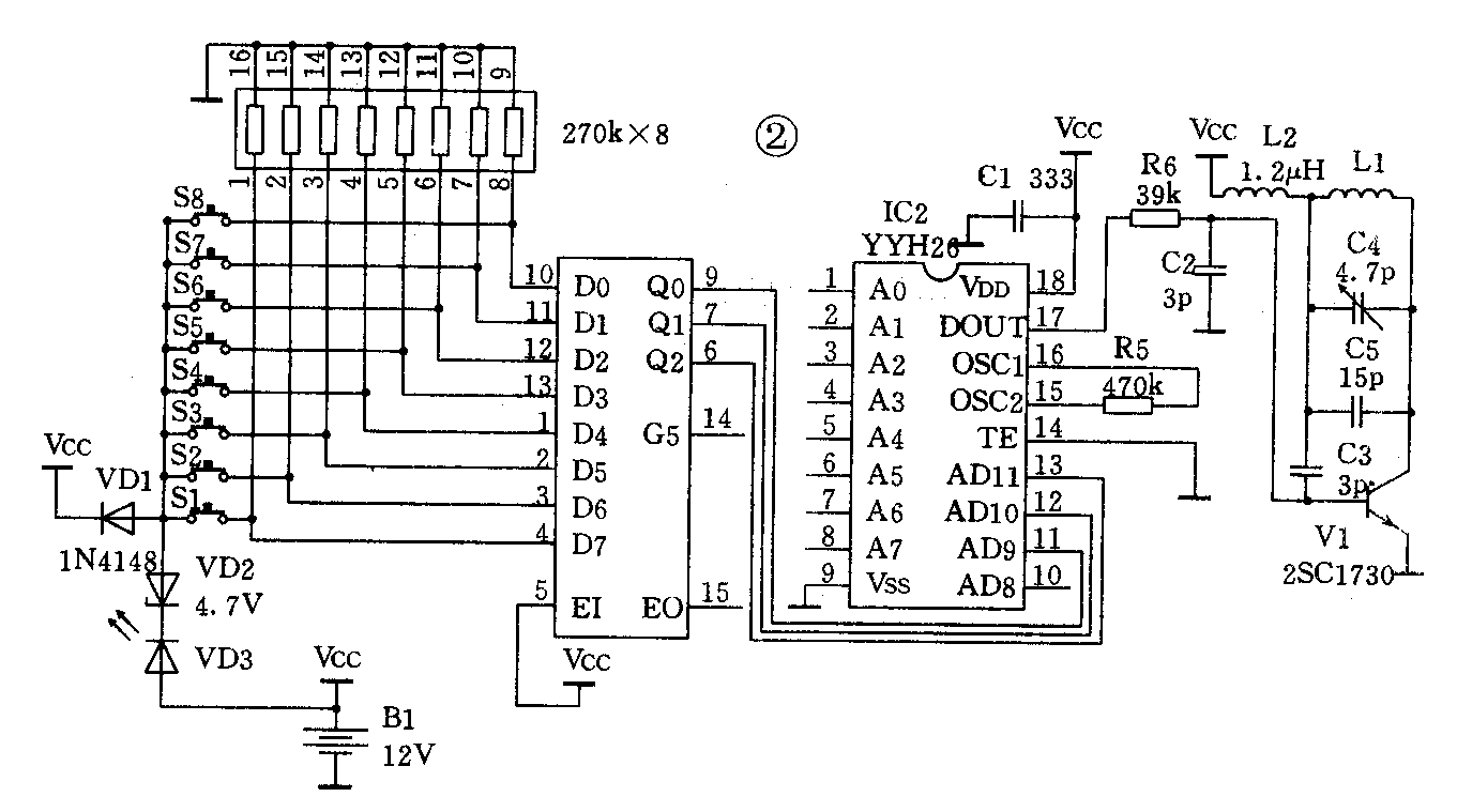
发射机的外壳尺寸仅为110×35,使用薄膜面板轻触键控制,八个键可以分别对应:电视、吊灯、台灯、走廊灯、壁灯、落地灯、床头灯1、床头灯2,适合宾馆饭店客房的需要。同样,你自己也可以设定自家的被控对象。遥控键S1~S8与IC1组成八选一优先编码器,其原理可参考CMOS4000系列手册,不再详述。IC1将单个按键的控制信号转换为BCD码送至IC2YYH26编码器,产生三位数字地址码。A0~A7则以外接线方式编码,IC2可产生的编码组数为400万,与之对应的解码器为YYH28(一路控制脉冲输出)。
多路编译码电路的工作原理,简言之是在译码器设定的地址与编码器所编排的地址相符时。译码器才有相应的输出(控制)信号。如果使用带有多路数据输出型的译码器,则编、译码电路在对应地址码时。还可以使译码电路产生多组控制信号输出、编译码电路的应用范围十分广泛,遥控只是其中一种。在这一类器件应用之前,射频遥控器的生产往往要依靠改变射频载频或调制频率来增加通道数量,使批量生产的控制增加了难度。有了多路编解码器件,大批量生产变得非常容易,只需一个载频频率,任意变换编码器引脚和电位状态便可以产生上万直至更多个不同品种规格的产品,使受干扰的概率降为很小。经过编解码的地址信号变为串行数字码由IC2的Dout输出,控制发射管的起振状态,相当于调制信号。最后经印刷天线、输出被编码脉冲调制的射频信号。
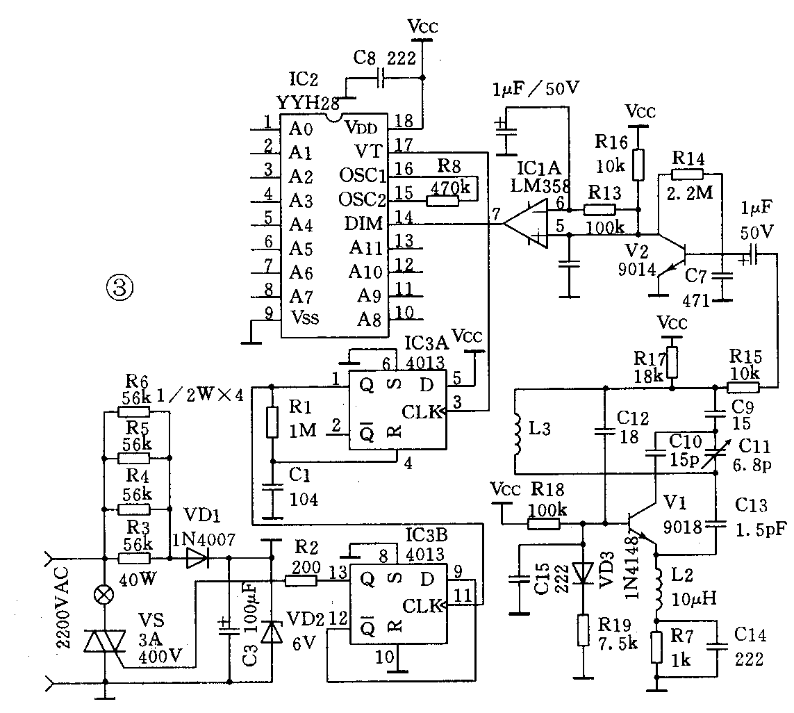
当接收到发射器的射频信号后,接收机的IC1A进行解调及电平放大。进入IC2的接收输出端进行解码。当IC2A0~A11脚电平设置状态与发射器编码电路相符时,VT端产生一脉冲信号,表示已有效接收到发射信号。此信号进入IC3双D触发器4013。经IC3A(单稳防抖电路)和IC3B(双稳态输出)驱动双向可控硅,控制负载的开关。简单地说,IC3将接收到的单脉冲控制信号转换为高、低电平。最终控制电器的开与关。接收机电路彼此是独立设置的,当你认为一个接收单元不能满足控制应用时,可以随意扩充至八个单元,唯一要注意的是编码地址不要有相同的状态。该发射与接收机配合额定有效距离为十米,在保证家庭应用可靠的前提下。使发射机的功耗减至最小。 (澳龙)