这里介绍一种多花样程控装饰彩灯,它具有8路输出、6种基本花样,通过电路设置的4个花样选择端的不同连接,彩灯循环花样可多达二十多种。用它装饰花丛、圣诞树、商品橱窗等可收到极佳的效果。
电路原理
多花样程控装饰彩灯的电路见图1。

电路的核心器件是一块新颖多功能程控闪光集成电路CD71061,它采用16脚双列直插式塑封包装,各引脚功能见表1。

CD71061内部集成了花样控制器、时序脉冲产生器、振荡器、译码器、扩展开关、花样存储器和驱动电路等部分,电路内部框图见图2,外接阻容元件R9和C1使内部振荡器起振产生所需要的时钟脉冲频率,一个八进制计数和外接的3个花样控制选择端B1、B2、B3,其不同的外接电平状态可选择不同花样,从花样控制电路的6根控制线译码后决定选择何种花样,而由时序译码器产生的时序选择每种花样控制各组单元的读出,被选中的ROM单元的信号经驱动电路放大后由输出端Q1~Q8输出,控制可控硅VS1~VS8的导通角,从而使彩灯H1~H8按我们选定的花样闪亮。

CD71061电路共设有6种基本花样,即①弹性张缩、②全亮间隔闪光、③向左倒流水、④向右正流水、⑤向右依次亮同时灭和⑥同时亮向左依次灭,由B1~B3端所按电平高低选择控制。B4则取自系统内部一个方波信号,当B4端与B1~B3端进行不同连接时,可对基本花样进行不同排列组合,因而可形成二十多种变化花样。表2显示其中17种主要花样的连接控制方法,读者可根据此组合规律,还可以构成多种变化花样。

R9和C1是电路芯片内部振荡器的外接阻容元件,增减R9和C1的数值可以调节彩灯花样变化的循环速率。读者如将R9改成可变电阻器,则循环速率就可以在使用时随心所欲地进行调节。
R10、VD5和C2组成简单的电阻降压稳压电路,输出4.5V左右直流电压供集成块A用电。CD71061使用电源电压范围是3~6V,工作电流5~15mA左右,静态电流小于0.2mA。
元器件选择
A采用CD71061多功能程控闪光集成电路。
VD1~VD4可用1N4004~1N4007型硅整流二极管,VD5用4.5~5V、1/2W稳压二极管,如2CW53型等。VS1~VS8可用2N6565、MCR100—8型等小型塑封单向可控硅(0.8A~1A/400V~600V)。
R10用RJ—1/2W型金属膜电阻器,其余电阻均用RTX—1/8W型碳膜电阻器。C1可用CT1型瓷介电容器,C2为CD11—10V型电解电容器。
H1~H10可用市售彩灯串,也可用额定电流相同的小电珠串联组成,然后将它们依次绞合排列在一起,当它们循环点亮时,就会产生流动感,形成各种花样。
制作和使用
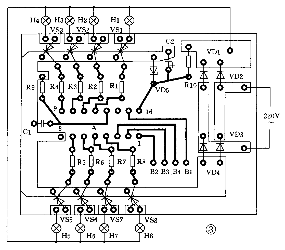
多花样程控装饰彩灯的印制电路板图见图3,印制板尺寸为60×50(mm)。除彩灯外所有电子元器件都装焊在这块电路板上。印制板上没有B1~B4 4个焊点,读者可根据自己需要和爱好将其连接,就可以形成所需要的循环花样。读者也可以用几个小开关,将B1~B3焊点在16脚(即V\(_{DD}\))与8脚(即VSS)间及将B4与B1~B3焊点之间进行切换,就可以选择多种变化花样。

本电路由于采用了专用集成电路,只要元器件良好,接线无误,不需要任何调试,通电后就可以正常工作。为确保使用时安全,应将电路机心装入事先准备好的塑料小盒里,再用导线引出与电源及彩灯连接。彩灯可根据各人喜爱,将它布置在需要装饰的橱柜、花丛或各种工艺品上,也可将它进行各种艺术造型后再装饰布置在厅堂或卧房里。(陈有卿)