进口音响器材普遍靓声,而且同一档次的产品一致性能好,这也是我们专业工作者必须承认的事实。就电路结构而言,国外名机足以让发烧圈内的动手派们模仿。
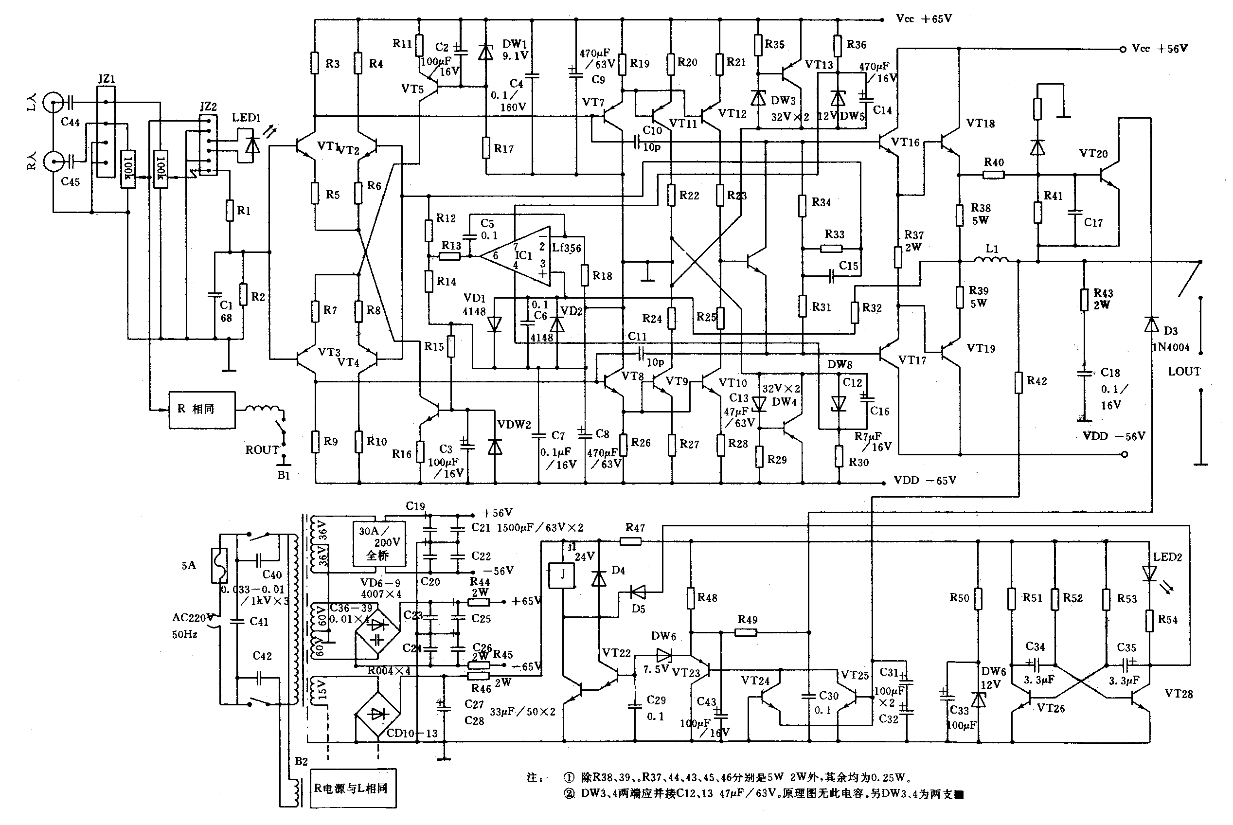
作为一个产品,它首先应具备对主电路的合理选择,元件的布局,一丝不苟的印板设计,这就形成了产品的基础,也是本质,这就是本文所介绍的B系列功率放大器的蓝本。主电路以“全对称,无大环路负反馈”型式,电路见附图。此电路成熟、性能极高,也是外国名机中最常用的电路之一,国内各电子刊物也曾多次介绍。本功率放大器的重点放在怎样充分发挥该电路的卓越性能方面,首先从电源入手,因高素质的电源是靓声的基础。整机用了五组完全独立的电源,两只500VA的环形变压器分别供给左右声道电流放大部分超若干倍的富裕能量,另两组高压采用了目前极为少见的低效率、高成本、精密度极高的分流式稳压电源,这四组电源实现了左右声道、电流放大部分与电压放大部分分别供电,为本机的靓声提供了十分优越的条件。

一个放大器,按放大电路的要求,电压放大部分和电流的大部分有不同的电流要求,电流放大部分的交变成分比电压放大部分高若干倍。假如电流放大部分有电流通过,将一定影响到电压放大部分,因此,设置独立的电源是保证音质不变的一种方法,其效果决不是更换些补品材料可比的。本级所用的分流式稳压电路决非普通的伺服、串联稳压电路,它是在牺牲效率、高的成本条件下获得的低内阻、高转换速率的超洁静能源。
在音响器材的设计中,选择主电路及辅助电路也许不算难事,但要设计出好的印制电路板就不是很容易的事。从某种意义讲,靓声的关键就在于必须考虑元件与元件、级与级、大电流与小电流等之间的关系,相互的影响,以及整体布局等方面的问题。
在原材料方面,所有三极管均通过老化筛选、严格配对,除功率管外,所有三极管f\(_{T}\)均在150—250MHz之间,大功率管选用日本2SA1216和2SC2922以及各项指标更高的美国高频发射专用PCM>300W、f\(_{T}\)>100MHz高品质对管:所有的电阻均用进口五色环金属膜电阻,各部分滤波均使用进口优质电解和发烧级方型无感聚丙烯电容。
本机除电源变压器外,全部元件均装在一块19×32cm的印板上,大功率管与散热器同时固定在印板的前端并与底板固定,功率管之后是每声道各两只10000μf/80V或15000μf/80V的小体积高速电解,再后是八只排列有序装有2SC2275A及2SA985A的电流推动管和分流稳压部分的分流管、交流输入及整流滤波排列在印板的两边,主电路按电流放大、电压放大、输入放大三部分分开排列,与几组电源配合,每部分有单独的地线,实现了最短的走线、相互配合、级间分离的最佳设计,R、L分在两边,中间的前端是保护电路,后端是输入电路,整机布局紧凑,左右完全对称,与机壳配合时,整机布局十分谐调、合理,颇有名机风范。
连机试听,所用的器材如下:

实际聆听效果相当满意,音色自然、纯净,声像定位十分准确,声部的伸展舒畅平直,动态感挥洒自如,既有强劲的力度又有清爽感,魅力十足,此机的中音部分表现力很丰富,这方面也是放大器的薄弱环节,平时听熟的唱片,改由此机放大,特别是用美国高频大功率对管时,声音另有一番情调,管弦乐的谐音显得豁然开朗、清澈透明。该机最为突出的优点是声像定位感、纵深感特别明显,声场宽阔、稳定,歌唱家从内台唱着歌走到前台或左右行走的声像表现历历在目,各种乐器布满前台,耐人寻味。大动态时,输出电压幅度近40V时,各种乐器位置变化甚微,听感失真几乎全无。(何勇)