红外无线耳机是以红外光作为载体传递语音信号的电子系统,它由发射与接收两部分构成。发射部分和音源(电视机、录像机、收音机和唱机等)相连接,来自音源的语音信号调制红外光后在空间传播。红外无线耳机不需要连接导线,它不受电磁波干扰,音质好。
我们采用国家“八五”重点攻关课题“红外语音信号处理集成电路”的研究成果-UE701专用集成电路,制成了新一代单片红外无线耳机。其接收部分由3V或4.5V电池供电,静态电流不大于5mA。UE701包括红外无线耳机接收部分的全部功能电路,因而整机的装配调试过程简单。发射部分采用了自动电平控制技术。本文将介绍红外无线耳机系统的构成、电路原理和调试注意事项。
红外无线耳机系统
在自动控制接口电路中广泛应用的光耦合器是用红外光传递信号的典型例子,但它一般只能传递数字信号。红外无线耳机系统采用双重调制的方式解决高质量传递模拟信号的问题。所谓双重调制就是先将语音信号对某一载波进行频率调制,再将这个调频波对红外光作幅度调制,然后将这个已调的红外光向空间传播。接收部分正好相反,红外接收管截获空间的红外信号,对这个调幅波解调后得到一个调频波,经过第二次解调恢复原来的语音信号。我们注意到调频的有用信息包含在它的相位变化中,幅度是恒值,所以系统有很强的抗干扰能力。我们还可以采用通信中所有成熟的技术,达到高质量传递信号的目标。
由于红外发光管工作频率的限制,应该选用较低的载频,一般都在1MHz以下。对这样低的载频,只能采用窄带调制方案。
电路原理
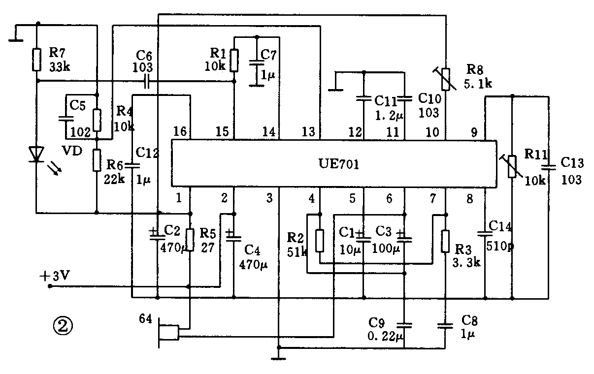
单片红外无线耳机接收部分的核心是集成电路UE701。它包含接收部分的放大、限幅、鉴频、去加重、电子音量调节、音频电压放大、音频功率放大与稳压等功能电路,解决了低电压、低功耗与提高抗干扰能力等关键技术问题,图1是它的内部电路框图,图2是接收部分的电路总图,其电源电压为3V。当电源电压为4.5V时,去掉R4和R6,断开第1脚与R5的连接导线,并在第1脚上接100μF的电解电容。


图2中的红外接收管VD截获空间的红外已调波,在串联电阻R7上得到一个调频信号,经过芯片内放大后进入限幅级,以便抑制在信号传输过程中的寄生调幅。
芯片内其余电路部分的作用如下:调频信号的解调由压控振荡器(VCO)、双平衡模拟乘法器、直流放大器和低通滤波器组成的锁相环完成,使接收部分具有良好的抗干扰能力。外接电位器R8用于调节VCO的振荡频率。解调后得到的音频信号经过去加重电路使发射的预加重信号还原。最后是电子音量调节、音频电压放大和音频功率放大。
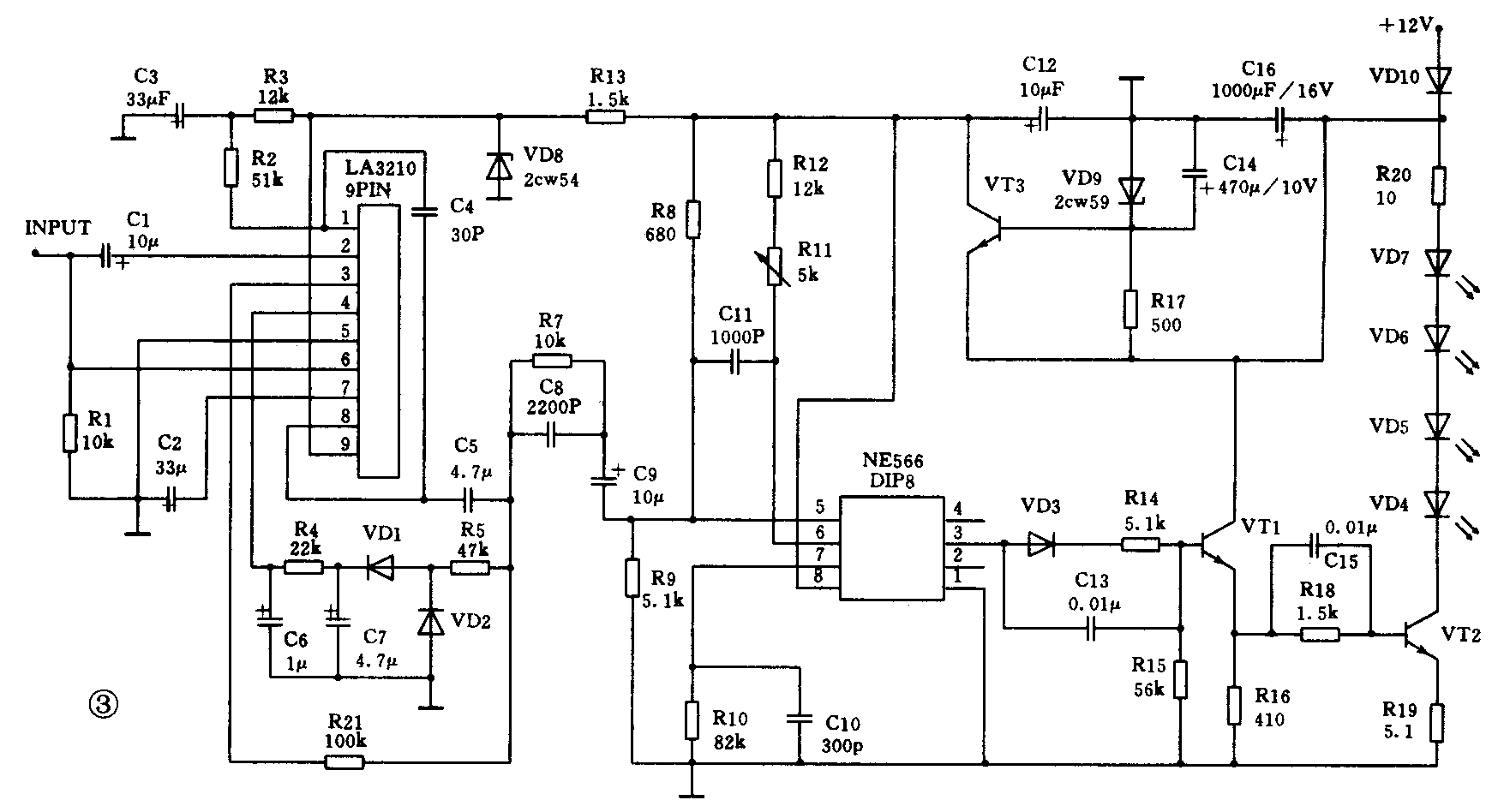
发射部分的电路见图3。采用有自动电平(ALC)控制功能的LA3210作前置放大。信号经C1耦合到它的第2脚,经它放大后的信号由第8脚输出:一路经R7、C8预加重电路送入NE566;另一路经过二极管VD1、VD2及相应的电容与电阻构成的倍压整流电路,在第4脚得到与输出电平成正比的直流电位,作为ALC的控制电平。当输出信号增大时,此控制电平增大,使与输入端并联的第6脚对符号的分流作用增大而实现自动电平控制。

NE566是一个施密特触发型压控振荡器,其振荡频率取决于电容C10及电阻R11,还和受第5脚输入音频电压控制的恒流源有关。第3脚输出是一个调频方波。调频信号经功率放大后推动红外发射管。
发射部分的电源是从电网经整流得到的直流12V,其工作平均电流约125mA。
调试注意事项
调试时注意使接收部分与发射部分的中心频率一致,可调节图2中的电位器R8和图3中的电位器R11。
制作立体声耳机时,两个声道的载频可分别取100kHz和250kHz。为增加隔离度,接收部分的每一个通道中可分别加入滤波网络。所制成的红外无线耳机系统主要技术指标如下:
1.红外光波长940nm。
2.调频波载波100kHz,最大频偏30kHz。
3.频率响应60Hz~15kHz。
4.接收距离不小于7m。
5.发射部分供电电压DC:12V或AC:220V,具有自动电平控制(ALC)功能。
6.接收部分额定工作电压3V或4.5V,静态电流不大于5mA。(李智)