本文向读者介绍一种新颖、实用的电子门锁,它具有以下特点:1.多功能开锁方式,即无线电遥控、密码控制以及普通钥匙开锁。2.遥控操纵门锁时,有效距离大于50米,适合车辆进出厂区、车库大门时提前开启。3.可随时根据需要更改密码。4.密码设置采用高达12\(^{1}\)0=120亿组的专业型密码集成电路,高度可靠。5.当三次错码输入时将引起60秒超响度报警。
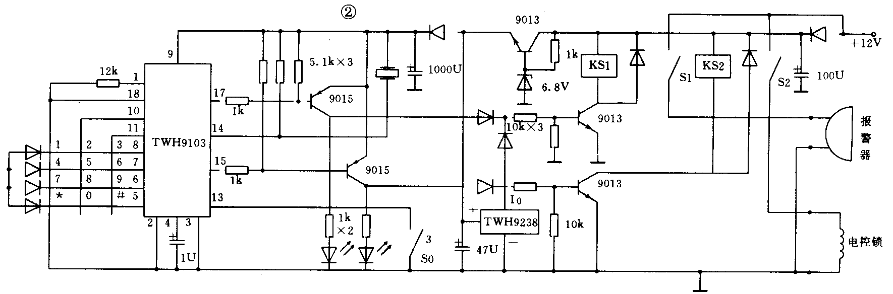
图1是电子门锁的方框图。由图可知,该系统由电控锁、密码键盘、报警器、多功能控制盒以及随身携带的微型遥控发射机组成。整机电原理见图2,其中TWH9238模块与继电器K1、电控锁等构成遥控接收、解码及开锁执行系统,TWH9103专业大规模密码电路与标准十二位键盘,KS1、KS2及电控锁等构成密码开锁系统,下面介绍其各种功能。


一、无线电遥控门锁
无线遥控系统中,其发射与接收电路采用了TWH9256/9257编解码器来控制信号的传送,实现加密遥控开锁功能(详见《无线电》1994年第2期)。由于TWH9256编码器有419万多组编码,因而编码不同的同一无线电频率是不能遥控开锁的。
二、密码控制门锁
TWH9103电子密码电路,具有0~9个自然数的键盘操作,每位数可重复12次编入,每组密码数位循环为20个,每组不相同数位则是任意多个。开锁时只允许两次错码输入,当第三次输入错码时,将触发报警系统发出为1分钟的报警信号。
密码的设置由操作键与控制盒中开关S1,配合使用。操作方法是1、按下密码设置开关S1不放。2、输入新密码。3、按一下键盘上“*”键。4、松开S1。这时,密码已被储存。只要TWH9103的9脚不掉电,所储存的密码就可在以后开锁时使用。
利用密码开锁,其过程很简单。先在键盘上输入正确密码,再按动“#”键,TWH9103的17脚输出一个2秒宽度的开锁脉冲,继电器KS1吸合,电控锁得电开启。
三、电控锁
该锁集电子技术与机械技术于一体,采用杠杆原理,只要用小电流就可开锁。它的原理是,在关门时,锁的副舌头顶住门框,压缩锁内一个弹性很大的储能弹簧,把主舌牢牢扣住。在锁内有一组线圈,用以产生磁力,只须给这个线圈施加一个12V/0.8A、宽度大于0.5秒的电脉冲,就能拨动杠杆开锁。
四、报警器
报警器由报警音源电路和高响度报警喇叭组成。当TWH9103密码锁电路第15脚有报警信号输出时,KS2吸合,报警电路得电工作,发出响度声级大于120dB的超响度报警声。
遥控密码门锁的电源通常由一只12V、1,2AH蓄电池以及一只小型充电器充电。这样,当电源突然中断或电压波动时,门锁均能正常工作。(蔡凡弟)