电子管在音频领域内的应用是十分广泛的,其中有些电子管是专门为音频应用而设计的,如KT88、2A3等,另外还有不少型号原先并不是在音响器材中使用的,如 ECC88(6N11J),原设计为低噪声高频管、FU-7(807),原设计为发射管,但经过音响“发烧友”的潜心实验,使其在音频电路中出类拔萃、大放异彩。
本文分门别类地介绍一下在音响器材中常用的电子管的性能与使用。
一、常用双三极管:
三极管的失真小、噪声低,特性稳定,外围电路简单,但增益稍低(μ值在5~100之间)。常用于电子管前置放大器及功放的电压放大与倒相级。通常在一只玻壳内封装两个特性相同的三极管,称为双三极管。国产的双三极管命名为6N××,(6表示灯丝电压为6.3V),欧洲型号为ECC××(E表示灯丝电压为6.3V,若第一个字母为P,则表示灯丝为串联恒流供电,灯丝电流为0.3A),前苏联型号为6H××(灯丝6.3V)。
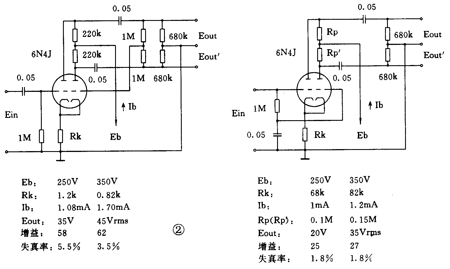
6N4J是高放大率低噪声管,国外型号为12AX7、ECC83。这只管子的特性参数与大量应用的6N2几乎相同,但从结构上看,6N4J采用了降低噪声的设计:(1)灯丝带中心抽头,可平衡供电,降低交流声,其噪声电平低于-60dB;(2)每一只三极管及两管之间均加有屏蔽层,可降低感应噪声;(3)原材料选料更加精良。6N4J在高保真音响器材中常用于小信号放大及倒相级。6N4J作单管电压放大时电路及工作状态见图1及表1;作倒相电路见图2。



6N10J为中等放大率的低噪声双三极管(μ=17),国外同等管为ECC82和12AU7,由于其阳极容许电流较大(Ia=10.5mA),所以更适合作功率推动及倒相级,如著名的麦金托什(Machitosh)C-22前级,即用ECC82作输出级,同厂MC-275用其作倒相器,也有将它用在前级小信号放大电路中的,如古董胆机龙飞(long filed)SL—3,取其动态范围大、线性好等优点。6N10J作单管电压放大时的典型数据见表2,电路同6N4J(图1),用作倒相电路见图3。


6N11J是低噪声高频双三极管,它原本是专为电视接收机中作高频宽带放大而设计,国外产品名ECC88、6DJ8,其阳极结构较特殊,中间部分有一个凹槽,据史料(PHILIPS公司电子管手册1961年版)记载,该公司开发出这种特殊结构的双三极管,采用了“电子束成形”技术,使二次电子杂散发射降低,频带展宽。这只管子在音频上的应用亦十分广泛,由于其噪音低,可用于前级小信号放大,阳极容许电流较大(Ia=15mA),可用于功率推动与倒相,由于6N11J的增益适中(μ=33),在放大电路中只需施加较少的负反馈,或者干脆不加负反馈,都可取得良好效果。在超过半数的电子管功放和百分之八十以上的胆前级中,均能看到6N11J(ECC88、6DJ8)的倩影,甚至现有的激光唱机设计者还把它放到CD机的模拟输出部分,声称能降低CD机的“数码声”。美中不足的是:笔者查阅了欧、美、日、俄、中十余本电子管手册,也未见有该管在音频上应用的典型数据,可能是原设计为高频放大用途的缘故。但这正好给孜孜不倦的音响“发烧友”提供了不断探索与尝试的机会,有兴趣的读者可查阅历史上各款名机的电路,比较其优劣异同。
接下来就是几款中功率的双三极管。
6N6,国外同类管12BH7,原为电视机行、场振荡管,常用于推动级、倒相级或作阴极输出器。
6N8P为中等放大率的中功率双三极管(μ=20),6N9P则为高放大率管(μ=70),这两只管由于封装形式为大八脚管,所以散热较好,功率裕量较大,亦常用于功率推动级与倒相级。
另外还有几款大功率旁热式双三极管,分别为6N5P和6N13P,国外型号有6AS7、5998、6080等,灯丝功率大(6.3V、2.5A),最大阳极耗散功率大(13W),内阻低(小于450Ω),所以常用于功率输出级和电子管稳压电路中,也有人用多只6N5P并联推挽作OTL(无输出变压器)功放,省去了昂贵的音频输出变压器,但产品化的OTL扩音机并不多见,原因在于其稳定性及安全性有待改进。
上述管型为音频常用双三极管,它们的特性参数详见表3。

下一次我们再为你介绍常用功率输出管。(未完待续)(周为)