本文介绍的DT-28A光照控制器可广泛应用于鸡舍、饲养棚、宿舍走廊灯、企事业单位的门灯、柱灯、路灯等照明设施中,它具有以下功能:带有LED双定时电子时钟,可以任意设置开机时间和关机时间;带有光照探头和调节装置,可根据环境光线的明暗程度自动控制开灯和关灯;除普通亮态外还具有独特的慢光启动功能,即开灯时控制灯泡亮度由微亮到全亮缓慢增加,开灯过程长达5分钟以上,关机时则由亮到暗缓慢熄灭,可大大延长白炽灯寿命且不晃眼,在鸡、鸭舍等处使用时不会因灯光突然开亮或关闭造成鸡、鸭惊群;采用41A大功率可控硅,可任意调节灯泡亮度,功率大、带负载能力强。本机还可以应用于其它工农业自动控制设备中。

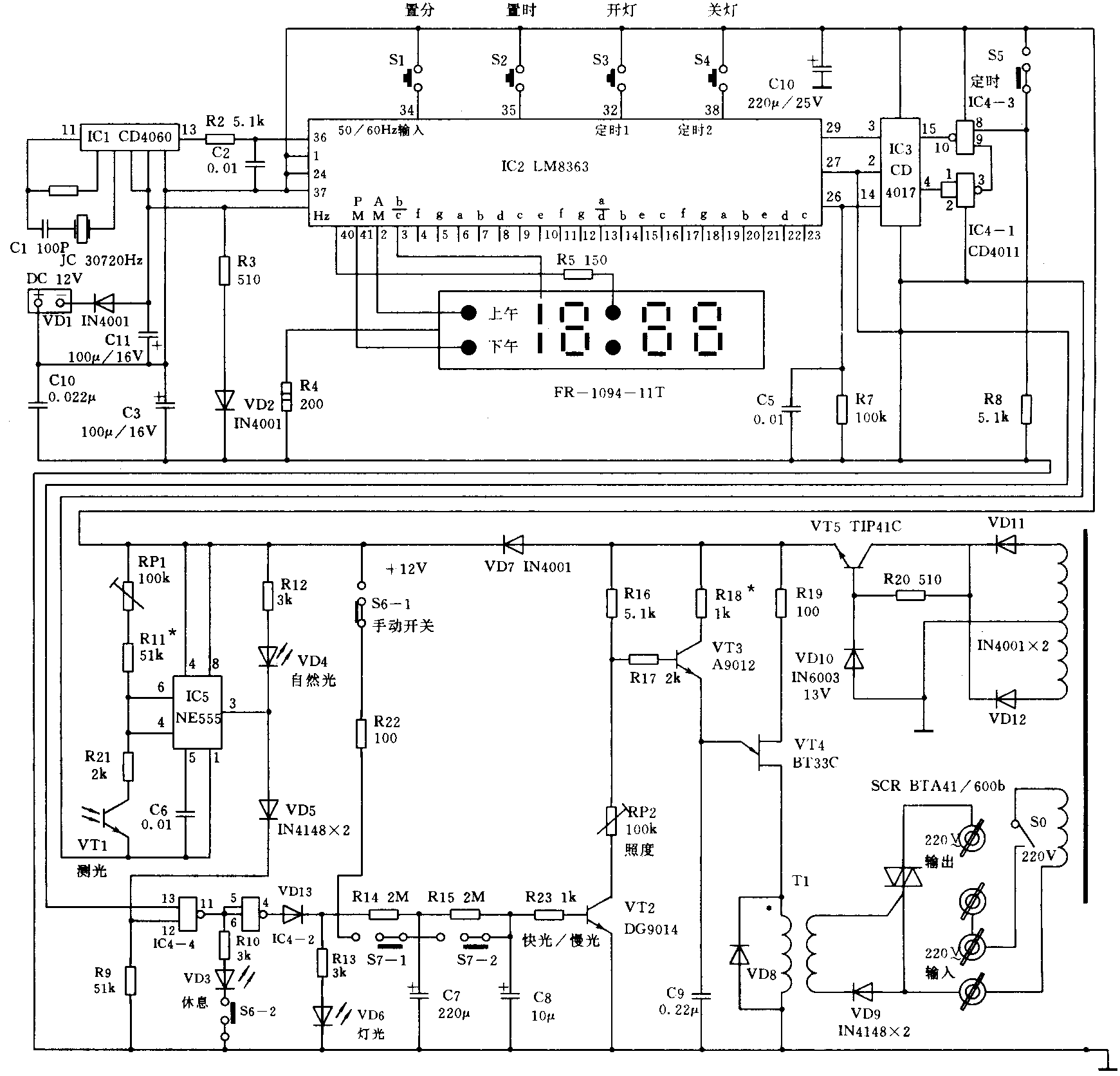
电路图见附图,由IC2(LM8363)组成双定时LED电子时钟,IC1为带振荡器的14级分频器,将30720Hz石英晶振进行9次分频后得到的60Hz信号作为IC2的时基输入。S3、S4可配合S1、S2分别设定开灯和关灯时刻。LM8363有2个定时输出端,本机利用十进制计数器CD4017和2组与非门电路与LM8363配合,实现定时开、关灯功能。将CD4017的第3脚Q0接LM8363的29脚(定时2禁止端,高电平有效),第2脚Q1接LM8363第27脚(定时1禁止端),由于 CD4017在初始状态时 Q0为高电平,Q1等均为低电平,所以 LM8363的定时 1(开灯)开启、定时2(关灯)关闭;当定时开灯时间到来时,定时输出端26脚变为高电平,触发IC3计数,使Q1变为高电平,Q0等均为低电平,使定时1关闭、定时2开启。当定时关灯时间到来时, IC2再次被触发,由于IC3的 Q2(脚)经过两组反相器与15脚(清零端)相连,使IC2复位回到初始状态,等待下次开灯时刻的到来。S5是定时选择开关,接在与非门IC4-3的一支臂上,当S5接高电平时,定时电路工作,S5接低电平时电路关闭。输出信号由IC3第2脚(Q1)取出接至与非门IC4-4输入端13脚。IC5(NE555)等组成施密特触发器,并控制IC4-4的另一个输入端12脚,环境光线强时,光敏三极管VT1内阻小,IC5输出低电平,IC4-4输出高电平,经IC4-2倒相为低电平,可控硅触发电路关闭;环境光线弱时,VT1内阻变大,IC5输出高电平,使IC4—2变为高电平,可控硅电路启动。R14、R15、C7、C8组成积分电路,使VT2集流由小到大缓慢变化,实现可控硅的慢光启动。S6为手动开关,与正电源相连时可不受定时和光照限制,手动开灯;S7为快慢光选择开关,打在短路位置时,R14、R15不起作用,C7、C8迅速充电形成快光、VD4在IC5输出低电平时点燃,为自然光指示灯;VD3在IC4—4输出高电平时点燃,为休息(停止工作)指示灯;VD6在IC4-2输出高电平时点燃,为开灯状态指示灯,调节电位器RP1可改变与光敏管VT1的分压比用以对光照灵敏度进行选控。RP2串接在VT2集电极,可调整VT3、VT4组成的单结晶体管驰张振荡器的工作状态,控制可控硅导通角,从而改变灯光亮度。供电部分由VD11、VD12全波整流,VT5、VT10等组成可控硅触发的同步电源,各集成块的直流电源则由VD7隔离、C10滤波后供给。
本机装接无误,一般毋须调整即可正常工作,使用时应了解和分清S5、S6、S7开关的用途和档位含义,注意观察VD3、VD4、VD6等发光管的指示状态,仔细调节RP1电位器。光敏三极管装在专制的测光盒内,通过2米左右的双股连线经接插件与主机相连,应合理选择其安装位置。本机备有外接直流电源插座,可外接+12V蓄电瓶或电池,停电后显示屏虽然不亮,但走时系统照常走时,来电后即可正常工作。(刘永华)