北京839型彩色电视机的电源是有电源隔离变压器的串联式开关电源。该电源与行输出部分相互牵连,有其特殊性。该机出现的一些故障大都与电源有关。为了便于检修电源故障和其它一些貌似电源部分实际却在其它部分的较疑难故障,本文先分析一下该机开关电源的工作原理,再举出几例维修实例,供读者参考。
开关电源工作原理
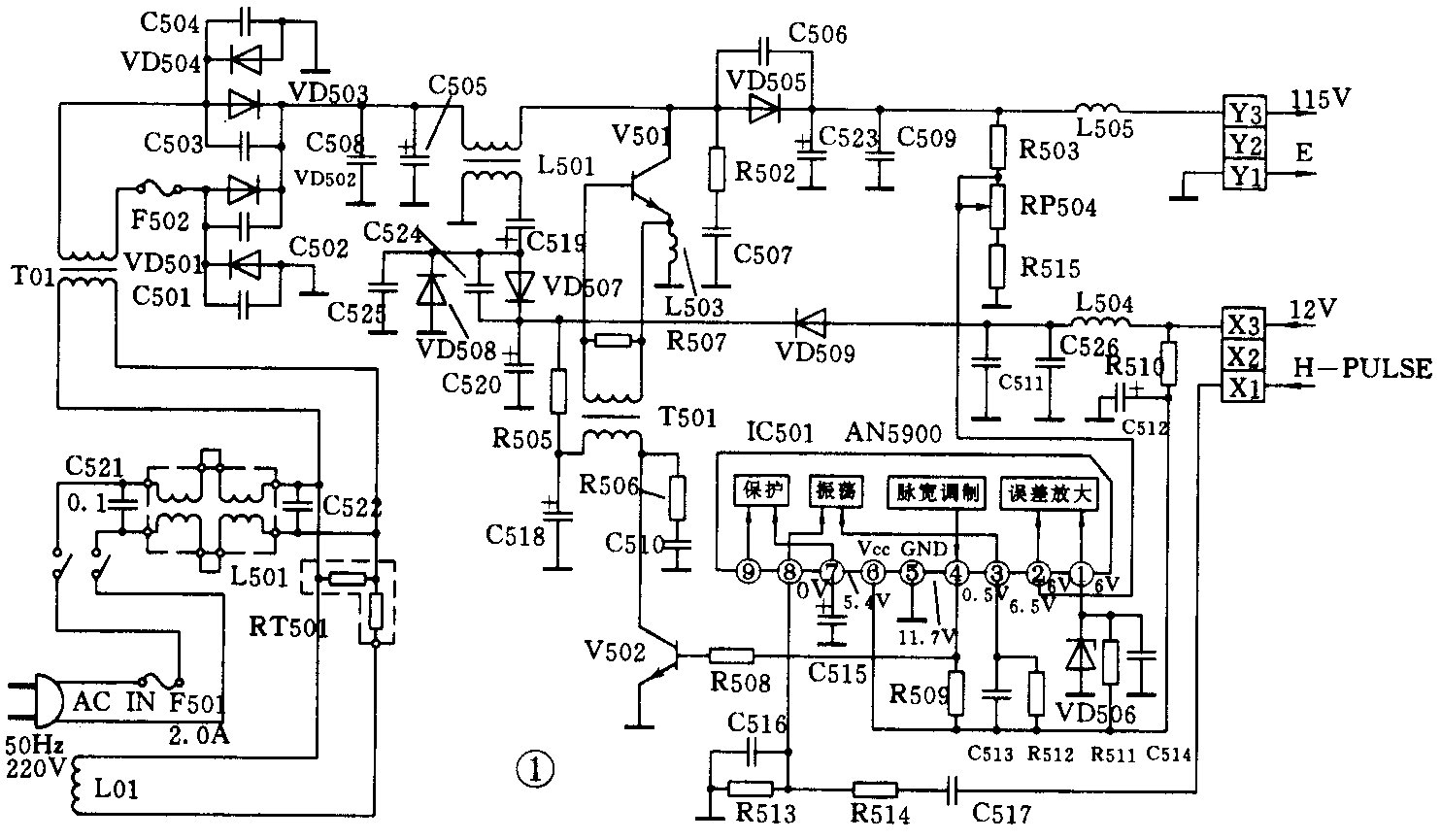
北京839型彩色电视开关电源的电路如图1所示。

图中V501是开关管,它起开关作用,同时受IC501控制电路的控制。在电网电压或负载电流发生变化时,控制电路改变V501导通时间,使输出电压基本保持不变。具体工作过程:当V501导通时,全波整流及滤波电路提供的直流电压58V经L501初级绕组、V501与地构成回路。V501集电极电流流过储能电感L501初级绕组,在L501初级绕组中以磁场能的形式储存起来,同时在其绕组两端形成极性为左正右负的自感电动势,此时VD505因反偏而截止。当V501截止时,L501初级绕组中电流不能突变,在其绕组两端产生极性为左负右正的反电动势,VD505因正偏而导通,L501通过续流二极管VD505给负载供电,同时给C523充电。当V501再次由截止变为导通时,除重复上述过程外,C523通过负载放电,给负载供电。由以上分析可知,输出电压115V是全波整流和滤波电路提供的直流电压57V与L501初级绕组两端反电动势的串联值。这个反电动势的大小取决于V501导通时在L501中储存能量的多少。V501导通时间长,储存的能量多,反电势大,在全波整流和滤波电路提供的直流电压不变的情况下,输出电压就高。反之,输出电压就低。改变V501的导通时间就可以改变输出电压的大小。V501的导通时间是由集成电路IC501来控制的。IC501的主要功能是产生与行频脉冲同步的激励脉冲,在电网电压和负载发生波动时,控制V501导通时间,使输出电压基本不变。IC501工作过程:当接通电网电压时,一开始V501因无信号激励而截止,全波整流和滤波电路提供的直流电压经L501初级绕组,VD505给扫描电路供电,行扫描电路开始工作,电源电路得到12V电源和行逆程脉冲,IC501开始正常工作。IC501内部振荡器被行逆程脉冲同步并产生行频锯齿波加到脉宽调制器。同时,由误差放大器输出的直流控制电压也加到脉宽调制器,使脉宽调制器输出周期为行周期的方波脉冲,此脉冲去激励V502,V502通过T501去激励V501,V501就按脉宽调制器输出的方波脉冲导通或截止,完成直流—直流电压的转换功能。当我们调节取样电路中的电位器RP504时,就可以改变误差放大器输出直流电平的高低,从而改变脉宽调制器输出方波脉冲的占空比,改变V501的导通时间,使输出电压发生变化。因此我们可以通过调节RP504,使输出电压等于115V。在实际工作中,当电网电压比220V高时,输出电压将有升高的趋势,由于误差放大器①端的直流电平被VD506固定了,输出电压升高的趋势必将使误差放大器的直流电平升高,脉宽调制器输出方波脉冲的高电平宽度变窄,V502、V501导通时间变短,促使输出电压下降,自动回到正常值。反之,过程则相反。这就是该机电源的自动稳压过程。
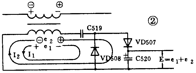
L501次级绕组、C519、VD508、VD507、C520组成倍压整流电路。工作原理如图2所示。当V501导通时,L501初级绕组产生的自感电动势极性为左正右负,在次级感应的互感电动势e1的极性也是左正右负,使VD508正偏导通,电流为I1,方向如图2所示,它对C519充电,若忽略VD508正向导通压降,C519两端充得的电压近似为e1,极性为左负右正。在V501由导通变为截止时,L501初级产生的反向电动势极性为左负右正,在L501次级产生的互感电动势e2极性也是左负右正,VD508截止,VD507导通,电流I2对C520充电。若忽略VD507的饱和压降,开始在C519上充得的电压e1正好与e2串联,所以C520两端充得的电压为:E=e1+e2,由于e1和e2接近相等,所以称作倍压整流。在刚开机时,12V电源为V502集电极供电,当工作正常时,V502集电极由C520两端电压E经R505、T501初级供电,这时VD509截止,将E与12V电源隔开,减少12V电源的负担。

开关电源各主要元件的作用
图1中L01是自动消磁线圈,R501是正温度系数热敏电阻,它们一起组成自动消磁电路。C521、L502、C522组成高通滤波器,滤除串入电网中的高频干扰信号。T01是电源变压器,有降压和隔离作用,所以本机底板不带电。VD501~VD504组成桥式整流电路,C505、C508是它的滤波器,C501~C504、C506是缓冲电容,用来降低二极管两端高频电压变化率,减少高频干扰,L501、R507、R502和C507支路、R506和C510支路都是为了减少开关干扰。C509、C523、C514、C518、C511是滤波电容。R510、C512、R505、C518组成电源退耦电路,VD506是稳压管,为误差放大器提供基准电压,R511是稳压管的限流电阻。R512、C513是IC501内部振荡器的定时元件。R509是V502的基极偏置电阻,R508是V502基极限流电阻。R503、RP504、R515组成稳压电路的取样电路,调节RP504可使输出电压为标称值。C517、R514、R513、C516组成行脉冲输入电路,为IC501内部振荡器提供外触发行脉冲,使开关脉冲频率为行频,以减少开关干扰。
检修举例
1.故障现象:无光无声,电猫眼亮。
检修步骤:用MF30万用表测Y3对Y1电压为85V左右,X3对Y1电压为0V,测IC501①、⑥脚电压为0V,②脚电压为4.5V左右,V502集电极电压为0V,说明开关电源、行输出均未工作,先检查开关电源,R505断开,V502无集电极电压停止工作,换上一个好的R505,开机后声像正常。
2.故障现象:光栅有时较暗,有时正常。
检修步骤:用MF30万用表测Y3对Y1电压,光栅正常时为115V,光栅较暗时不到115V,用小螺丝刀轻轻碰触RP504,光栅闪动,说明RP504可能接触不良,焊下RP504检查,中心触头接触不良,换上一个好的RP504,慢慢调节RP504,使Y3对Y1电压为115V。声、像正常,故障排除。
3.故障现象;无光无声,电猫眼亮。
检修步骤:用MF30型万用表测Y3对Y1电压为85V左右,X3对Y1电压为0V。测IC501①、⑥脚电压为0V,②脚电压为4.5V左右。关机,用MF30型万用表R×1档测X3对Y1电阻,即红表笔接X3,黑表笔接Y1,电阻为12Ω左右,反过来测为100Ω左右,说明12V负载无短路现象。检查行输出部分,用示波器看IC301(HQ11244)脚,波形正常,说明故障在V501、T501。用放大镜仔细观察,发现T501有一脚虚焊,焊好后故障排除,电视机恢复正常。在我修理的10台839型彩色电视机中,有8台是这个故障。
4.故障现象:无光无声,电猫眼亮。
检修步骤:用MF30型万用表测Y3对Y1电压为85V左右,X3对Y1电压为0V。关机,用MF30型R×1档测X3对Y1电阻,电阻为0Ω,反过来测也是0Ω,由此判断12V负载有短路的地方,采用逐个断开12V负载的方法查找短路地点,用红表笔接X3,黑表笔接Y1,当断开中放IC101(TA7607AP)脚的电容C122时.电表指针指向12Ω左右,换上一个好的47μF/16V电容,故障排除,声、像恢复正常。
5.故障现象:无光无声,电猫眼亮。
检修步骤:用MF30型万用表测Y3对Y1电压为85V左右,X3对Y1电压为0V。关机,用R×1档测X3对Y1电阻,为400Ω左右,反过来测为5kΩ左右,由此判断R522、R523、VD501可能开路,拆下逐一测量,发现VD501开路,换上一个同型号的高频二极管,再测X3对Y1电阻为12Ω左右。开机声、像正常,故障排除。
总之,在维修北京839型彩色电视机电源及其它一些与其相关的故障中,在彻底掌握、理解其电源工作原理的基础上,通过对各关键点电压、电阻的测量,就能很快确定故障所在部位,不被一些表面现象所迷惑,收到事半功倍的效果。(刘松和)