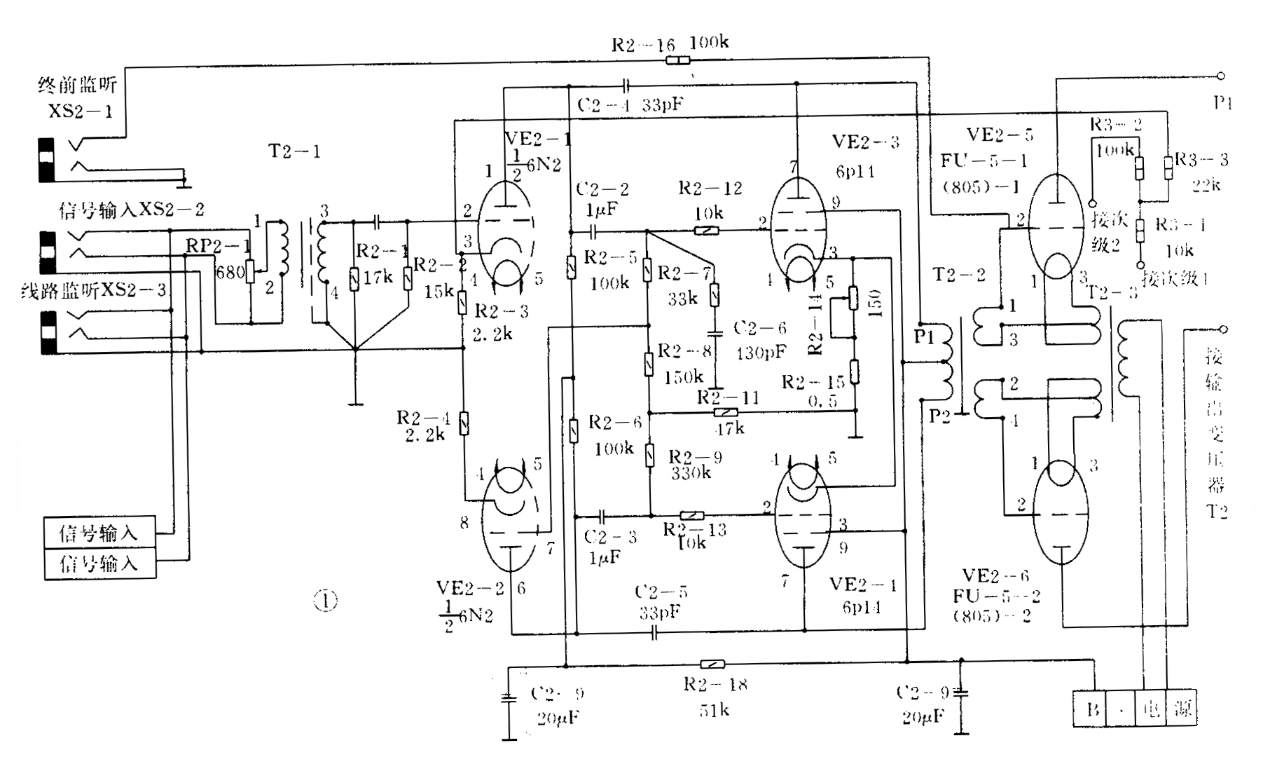
扩音设备中“自激”的故障是常见的。目前,普遍使用的电子管扩音机采用三级放大电路(6N2、6P14、805),加入负反馈网络构成一完整对称的功率放大器,如图1所示。只要电路中有一个元件损坏或失效,或设备本身有缺陷,机器负载的变化等等,都会造成自激。重的烧毁变压器、损坏电子管,轻的使信号失真,影响正常收听。

例1:上海产新亚2×275W扩音机。
故障现象:加高压后,输出电压表始终指示在100V左右不动。加信号后输出表超出100V部分随音量大小而变化。
分析与检查:根据现象判断为明显的高频自激,首先用1000P/400V电容并在如图1的C2-4、C2-5和防相移电容C2-6等处,故障仍存在。怀疑电子管内部故障,逐个更换新管,毛病犹存。断开机器负载,接209Ω额定负载,100V继续指示。再断开负反馈网络电阻R3-3,则表头指示消失,查负反馈网络组容元件并无损坏。测量放大倒相管6N2①脚为230V:⑥脚为160V,正常应都是160V。显然屏极降压电阻R2-5阻值变小,更换此电阻后工作正常。由于6N2担负着前置放大和自动平衡倒相的任务,若其①脚电压升高,则VE2-1、VE2-2两管的放大量发生变化,使反相输出电压U\(_{出1}\)≠U出2的不平衡现象更为加重,通过反馈网络产生自激。
例2:苏州产CY2×275W扩音机。
故障现象:随信号大小的变化产生刺耳的啸叫,且声音明显失真。
分析与检查:仪表测试各级静态电压、电流呈正常状态。查去耦滤波电容C2-9、C2-8、电阻R2-18,均未发现变质。用100P电容并联到中和电容C2时啸叫消除。如图1的C2-4、C2-5两只电容连在6N2和6P14的屏极到屏极之间,它为两管的本级电压提供负反馈,在这里起到防止机器啸叫、振荡的作用。由于C2—5的开路因而使机器产生刺耳的尖叫声。
例3:淞声275W扩音机。
故障现象:机器一接通线路,输出电压就满刻度,并打表头,且伴有“吱吱”声。
分析与检查:用万用表量各级屏压,6N2约230V,6P14约320V,805约1650V,均符合厂标:防自激阻容元件等均未发现损坏。撤去线路接209Ω负载时,表针回零。由手册查得,各级电子管的工作屏压(极限值):6N2是250V,6P14是250V,805是1500V。可见该机器除6N2外,工作电压都超出极限范围,这样电子管是极易衰老的,因此机器的工作状态很不稳定。接上线路后,负载发生变化时就使机器产生严重的自激。我们采用降压的方式来保证正常的播出,但输出有所降低。
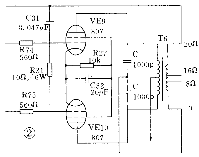
例4:飞跃牌R50-1型50W扩音机。
故障现象:输出音频信号嘶哑、阻塞,量得输出端电压较高,有较强的“嗡”声。
分析与检查:该现象随交流信号的产生而产生,当输入音量电位器关到最小时,“嗡”声消失;当电位器开到最大时,“嗡”声也最大。根据这种情况,故着重对前置部分进行检查,但并未发现元件损坏。采用并联电容的方法对前置、低放、功放进行检查,收效不大。最后对807两管屏极用1000P对地并联(如图2虚线示),“嗡”声消失。再查输出变压器次级旁路电容C31,发现开路,更换后机器工作正常。(徐其平)
