常规接法的555无稳态多谐振荡器,在国内外有关书刊中早有介绍,其应用面较广,约有数十种基本电路(详见有关书籍和本刊1991年第6、7期555电路讲座)。本文提出的“特殊接法”得到了与“常规接法”不同的效果,而且在开发电子产品中更有其独特的优点。

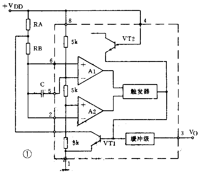
电路如图1所示,所谓特殊接法仅仅是改变了电容C的接法。如按常规接法,则电容C是跨接在555的2、6脚和地之间的;而图中的C却是跨接在2、6脚和5脚之间,同时将5脚上接地的0.01μF电容去掉。这样,加上 V\(_{DD}\)电压后,由于电容器C的端电压不会突变,即VC=0,2、6脚电位与5脚相等为2/3V\(_{DD}\),故3脚输出呈低电平“0”,这时555内部放电管导通,电容C通过RB和内部放电管充电(实为2、6脚电位下降),至2、6脚电位为1/3VDD时,3脚呈高电平“1”,同时555内部放电管截止,C通过RA和RB放电(实为2、6脚电位回升),至2、6脚电位为2/3V\(_{DD}\)时,输出端再次呈低电平“0”,这样完成一个振荡周期,上述过程将反复进行形成振荡。这里电容C的端电压VC只是在0和1/3V\(_{DD}\)之间变化,即当2、6脚电位为2/3VDD时V\(_{C}\)=0;当 2、6脚电位为1/3VDD时 V\(_{C}\)=1/3VDD,因为5脚的电位始终为2/3V\(_{DD}\)。


图2为“常规接法”电路的输出波形图;图3为“特殊接法”电路输出波形图。从波形比较可知:1.相位正好相反;2.图3改善了初始波形,由于不再存在t\(_{0}\),故一开始就得到完整周期(或精确的振荡频率)。

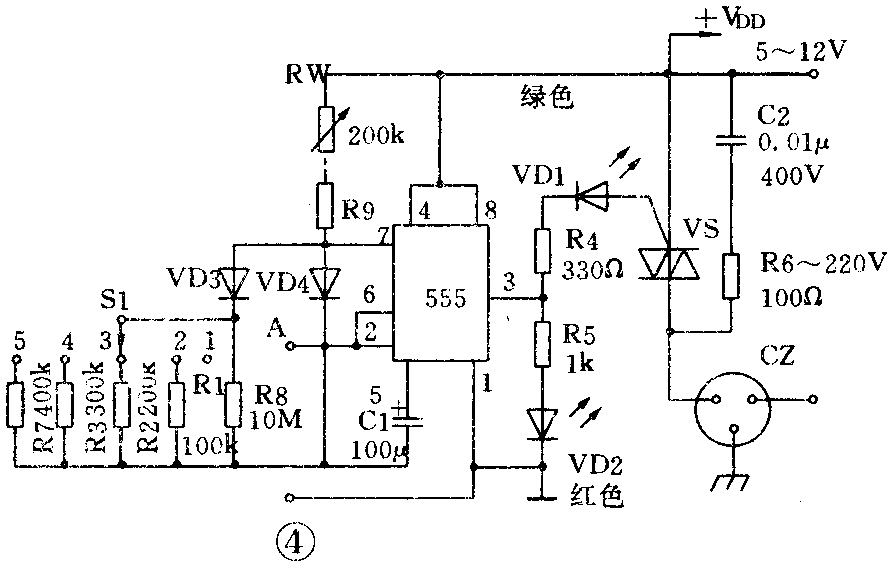
图4为一种家电多用控制器,实际上也就是“特殊接法”的充放电时间独立可调的振荡器,其工作原理不再赘述。凡“常规接法”的这类控制器,过去在有关刊物上发表的已够多了,而图4的优点是:1.双向可控硅可以采用四种触发形式中较好的“Ⅲ”形式(见本刊1986年第7期“一种双向控制开关”一文),由于负信号触发所需的触发电压和电流比较小,工作比较可靠,不会产生射频干扰。加上555电路最大可提供200mA的反向触发电流,故图中凡1A至25A以上的双向可控硅均可被触发工作。而且电路一通电可控硅立即导通,即被控家电的启动机制不可能落在断电上。这里顺便提一下:本刊1990年第10期中“长城牌落地扇电子选时电路的改时”一文,属常规接法的555无稳电路,该图中将继电器接在3脚和电源正端,则通电后继电器不会马上吸合,即电扇将处在断电机制上而延时起动。改进后的固态继电器接法虽正确,但该图中的二极管VD1和VD2不妨去掉。该图在选入新出版的《555集成电路应用800例》一书时仍未更正。2.图4便于附加控制信号,如将图5的光电耦合器接入图4,当合上S2时可控硅将立刻截止,电路停振,而断开S2后电路又能恢复工作。也就是说只要在2、6脚和地之间引入开关信号,就可控制电路工作与否,这一点很有用处,如过去电熨斗、电热毯因忘关电源而引起火灾的事时有发生,至今仍是令人困忧的问题,而本电路只要在AB端附加一个微型双金属(或记忆合金)热敏开关(常开型)即可,一旦超温将自动切断电源。3.图4在必要时可实现微型化,当用作控温时(通断比控制),可直接将电路安装在电烙铁、电熨斗或电热毯的手柄中,其中微调电阻RW和R9将断电时间固定在10~15秒左右,而通电时间用一个微型拨动开关(1×3或1×5,也可用琴键开关),作三温或多温控制。由于采用并联法改变阻值,故拨动S1时不会使电路停振。当S1置1位置时因R8阻值很大,通电时间极长,相当于受控电器直接接电源,而其余各档可按需要设计(t=0.693RC)。如S1采用2×3开关,则也可做成通断电时间同时改变,此外由于S1切换的为高阻信号,故对其触点容量和接触电阻等要求不高。其中LED1和LED2分别作通断电显示。

RW加R9不宜小于10kΩ,当C1为电解电容器时必须将正极接555的5脚。直流低压供电可用电阻或电容降压,再经整流和简单滤波稳压后提供,该电路对电源的稳定度要求不高。有时为缩小体积可采用6V左右电压,以便选用小体积电解电容。当负载为纯电阻时C2和R6也可去掉。(孙觉民)