高品质的功率放大器一直是广大音响爱好者所追求的热门,目前较流行的STK4151、4191等厚膜音响集成电路,以其装调简单,具有较高性能而被爱好者们所推崇。然而世界各音响制造名家,仍都采用全分立式结构,目的当然是为了便于对电路中的细节进行调整,以期获得更完美的音质。
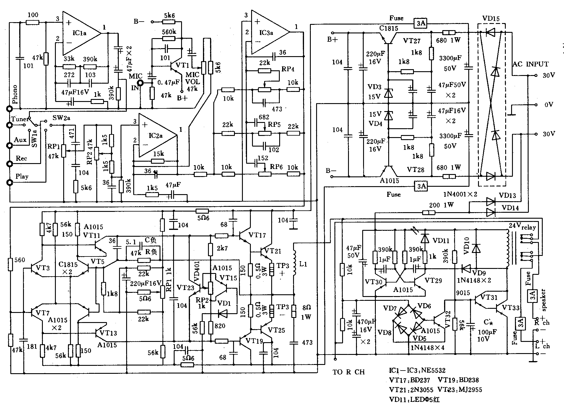
本文所推荐的TA1500合并式晶体管功放电路是一款深受音响玩家青睐的精华之作。原出自通用电路公司,是一款成熟的电路。整个电路由前置放大器、纯直流功率放大器、保护电路3部分构成。电路原理图如图所示,仅画出了左声道,右声道电路与左声道完全一样。该机除前置放大器外均采用分立式结构,所有元件均采用常规器件。试听比较并不逊色于市售近千元的成品机,性价比高,装调简单,便于爱好者自行仿制。该电路最大特点是瞬态失真低,动态范围大。其主要性能指标如下:

频响范围:0.5Hz~150kHz。
输出功率:8Ω负载时80W×2;4Ω负载时100W×2。
谐波失真:额定输出时小于0.2%,低于额定功率输出时小于0.03%。
前置放大器由3块优质快速型双运放NE5532担任。设置有唱机(PHONO)、激光唱机(CD唱机)、磁带卡座(TAPE)、话筒(MIC)、调谐器(TUNER)等多路输入接口,可很方便地与多种音源相驳接。IC1为符合RIAA标准的动磁式立体声唱机前置均衡器,IC2为双声道前置主放大器,IC3为反馈式音调控制电路,信号由运放负输入端加入,分别对高、中、低频进行衰减和提升,音量采用简便易行的衰减控制电路,便于简化电路结构和避免不必要的失真,VT1、VT2构成话筒前置放大,输出信号加至IC2的负输入端,与音乐信号(其他音源产生)一起进行混合放大,可进行卡拉OK演唱。
功率放大电路采用全互补对称结构,简洁明快,是本扩音机的精华所在。①采用直流耦合,提高电路的保真度。②采用双差分电路作输入级,有效抑制了零点漂移,起降低放大器本底噪音、提高开环增益的作用。③采用动态偏置电路,以提高电源利用率,增大动态范围,降低TIM失真。④采用大环路负反馈电路,进一步提高放大器的信噪比。原理如下:VT3、VT5组成NPN管差分放大器,VT7、VT9组成PNP管差分放大器,两个放大器平衡输出,相位相反,分别放大信号的正负半个周期,放大后的信号通过VT11、VT13所组成的互补对称主放大器进行电压放大后加至输出级,输出级采用达林顿式射极输出器,输出阻抗很低,电流放大能力极强,对推动低阻抗大负载极有利,VT23、VT15、VD1等组成动态偏置电路。静态或小信号时VT23的V\(_{ce}\)很小,提供给输出级的偏流也很小,输出管近乎截止(请注意,此时输出管仍存在一定的偏流并不是处于截止状态)。随着信号的增强,Vce随之增大,提供给输出级的偏流也相应增大,输出管进入甲类工作状态,有效地克服了放大器的交越失真。大环路负反馈由R负、C负完成,目的是为了进一步改善功放电路的开环非线性失真。VT23除起动态偏置作用外,在装配时应与VT21、VT25装在同一个散热器上,兼有温度补偿作用,当温度升高时,VT23的V\(_{ce}\)随之降低,减小功放管的偏流,从而降低功放管的功耗,起到温度补偿作用。并联于VT23上的104为高频旁路电容,以保证高频时VT23的Vce也接近0V。由于整个电路增益很高;在电源上增设有多只104高频退耦电容,以防止高频自激。RP'1为放大器的中点调节电位器,RP'2为输出管的静态工作电流调节电位器。
扬声器延时保护电路原理简述如下:VT29、VT30组成多谐自激振荡器,给延时指示(LED)提供方波信号,VD5~VT8、VT32组成直流电平电桥检出电路,VT31、VT33组成达林顿电流推动器,用以驱动继电器。正常时VT31、VT33达林顿管处于饱和导通状态,继电器吸合,接通扬声器回路,当功放电路中点出现直流电位时(偏离零点值正、负约1.5V时),VT32立即检出该电平,并迫使VT31、VT32达林顿管截止,断开继电器供电回路,切断扬声器回路,保护场声器免遭烧毁直至直流电平消失,继电器又会重新吸合。C*为3秒延时电容,其充电特性可使继电器慢于电源接通后3~5秒吸合,以避免开机浪涌对扬声器的冲击。
元件选择:为充分体现本电路的各项指标,元件选择时应遵循以下几点:①严格按图纸标称值组织元件。②晶体管应进行配对,配对管β值误差10%以内即可。③所有电阻(除注明外)均采用金属膜1/2W电阻。④整流全桥VD15容量不得小于5A。⑤电源变压器容量应大于150VA。
组装调试;所有元件装配无误后,即可进行通电调试,所有调试工作均在不接扬声器箱的情况下进行,步骤如下:
1.保护电路调整:接通电源,VD11即闪烁,约3秒后,VDll常亮,同时继电器吸合,表明延时电路正常,然后将万用表置R×1档(或用9V电池),表笔分别接至VD6负端与地之间,人为加上一个直流电平,此时继电器应马上断开,撤掉该直流电平约3秒,继电器应重新吸合,调换表笔也应如此,否则应检查电平检测电路的元件安装是否有误。
2.前置电路调整:前置电路的元件选择安装和焊接无误时,只需观察集成电路的供电是否对称(±15V),其它毋需进行调整。
3.功放部分调整:先将RP1旋至中间位置,RP'2旋至电路板上的L端,然后将两枚3A保险管装在左声道电源供给端,万用表置0.25V档测左声道功放输出中点电位,微调PR'1,使中点电位为0V左右即可。然后微调RP'2,使TP3“+”、“-”端压降为0.1V即可,右声道调整与左声道完全一样。
上述调整完毕后即可接上扬声器箱进行试听。
为体现本电路的各项技术指标,宜选用谐振频率较低的三分频扬声器组合,当然音源更为重要,能用CD唱机作为音源,效果将更好。(陈尚品 梁建国 王勇)