本文介绍的RLC测量仪采用磁电式电表直接指示元件数值,仅用一个转换开关,使用起来犹如普通三用表,十分方便。它的一个突出的特点是:由于利用测脉冲宽度来测量R、C、L值,因而指示值精度与电源电压高低没有直接关系,具有较高的测量精度。更值得一提的是:电表各次测量的指示均为线性刻度,故其读数精度高。SMM—91测量仪的技术指标是:
电阻:10Ω~1MΩ 分5档 误差2.5%
电容:10pF~10μF 分6档 误差2%
电感:0.1mH~10H 分5档 误差2%
三极管h\(_{FE}\)0~300 (参考值)
本测量仪使用6V层叠电池。外形如同小型三用表,携带方便。
基本原理与使用
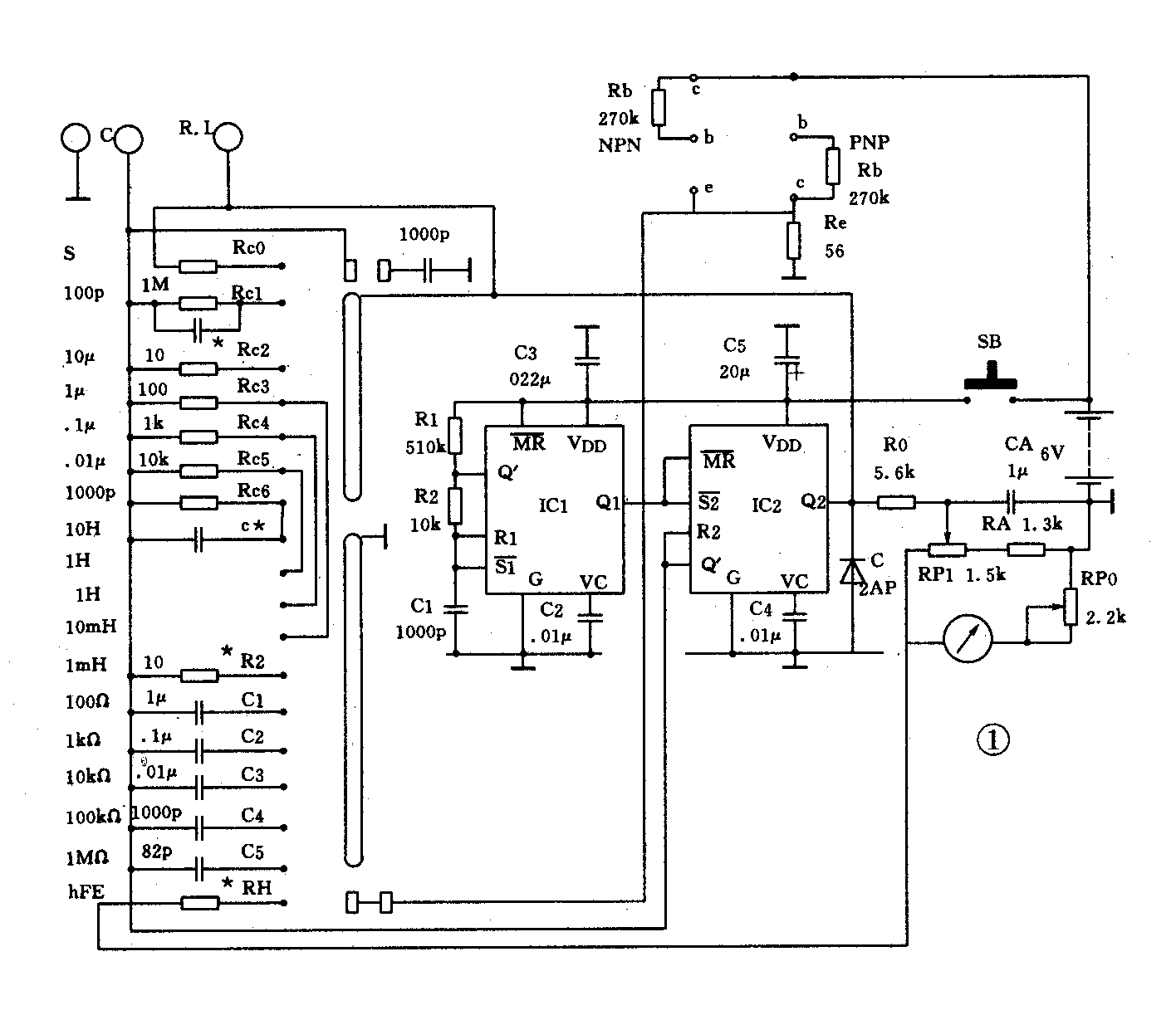
测量仪电路如图1。S为档位转换开关,S接点上的阻容元件构成各档位测量网路。IC组成多谐振荡器,用来产生周期性的触发脉冲。该脉冲下降沿触发IC2组成的单稳电路。IC2被触发后,输出一个单稳态正脉冲。该脉冲宽度由IC2的R2端上的测量电路决定。

电阻、电容测量原理见图2。R2脚接被测电阻和电容R\(_{X}\)CX分析表明,单稳脉冲宽度Z=1.1R\(_{X}\)CX。在脉冲幅度不变的情况下,IC2输出的平均电流A与C成正比,就是与R\(_{X}\)CX成正比,因而接在IC2输出端电流表中电流大小与R\(_{X}\)或CX的大小成正比。当固定R\(_{X}\),可用以测量CX;当固定C\(_{X}\),可用来测量RX。选用适当的R、C值,就构成R、C测量的各个档位。

图3是测量电感的原理图。其中L\(_{X}\)为待测量电感,RL为档位电阻,R\(_{L}\)大小由不同档位而定。原理与RC测量原理是一致的,所不同的是,本电路输出的脉宽Z= 1.1LX/R\(_{L}\)。固定RL可用来测量L\(_{X}\)。选用不同的RL,就构成不同的电感测量档位。

晶体管h\(_{FE}\)参数的测量与普遍三用表上测量电路原理是一样的,不多述了。因为hFE测量时,C1与C2不工作,故测量中,开关按钮不得按下,否则会造成错误指示。
本测量仪采用电池供电。为减小由供电电压下降造成的测量误差,测量仪实际上用脉宽来测阻容元件值。

图4为面板排列图。正中为18档选择开关,右上角为电源开关按钮SB。左上角为h\(_{FE}\)测量插孔。左下角为一对电容测量接口;右下角为电阻、电感测量接口。表头右下角为校正调节电位器RP1。使用时,首先拨至校正档,按下SB,调节RP1,使电表指示满度,校正完毕,放开SB。然后可进行测量。S拨至相应的测量档,从相应接口接入待测的电阻、电容及电感。注意,不得将两种元件同时接入。按下开关,电表即有指示值。将指示值与档位倍率相乘,就是该元件值。需要指出,测量电容时,即使不接入电容,也会有少量指示值。这是由于分布电容及时基电路的特性造成的。为消除这种起始误差,全刻度的5%以下部分,不作刻度。各档5%以下元件值的测量,可用转换较小档的方法来实现。
制作与调试
测量电路中的电阻,使用精度在1%以上,1/8W的金属膜电阻为好。电路中的电容,精度也须保证不低于1%,1%的电容比较少见,可用数字式电容表在5%的电容器中挑选。不得采用独石电容器,因其不够稳定。其余电阻,误差可5%,电容误差允许10%。电容CA最好不用电解电容。本测量仪对阻容元件的要求相当宽。IC1与IC2可用任何型号单极性555时基电路,笔者使用的是NE555。
本测量仪采用80μA的内磁表头,其实任何微安表头都可用,甚至用毫安表也是可以的。因为555的输出电流达200mA,足以驱动毫安表。当然选用不同表头,R0需相应改变。
所有元器件焊装完毕后,就可调试。拨至校正档S,表头应有指示,说明测量仪工作基本正常。调节RP1,应能使表头满度,若不能,则增减R0值,使RP1 调节满度的范围左右适中。W0与表头串联,事先调在中间位置不动,它的作用是用来微调表头灵敏度的。
1000pF以下的电容测量档,由于分布电容存在,将造成测量附加误差。这可通过接入电容C*,以抵消分布电容的影响。先接入准确的1000pF电容,调试适当的C*接入,使表正好满度。注意在此之前须将表在S档校正。100pF档调试方法相同。
仪表测量网路中,10H电感测量档与1000pF电容测量档共用电阻RC6。C*接入,将使10H档电感值偏大,这时可适当调大RC6,消除误差。RC6加大后,还会影响1000pF档,因此尚需再调C*。反复调整RC6与C*,可使两档都达到准确。
本仪表测量时,按下SB,电路接通,电路总电流7mA左右。测量完,放开SB,电路切断。因而仪表在平常时不耗电,用电极省。使用一块6V积层电池,可工作一年。(孙亦岭)