故障现象:一台乐声牌TC—482C型彩电收看电视节目时,忽然听到机壳内“叭叭”两声剧响,随后屏幕上变成一条水平亮线,伴音消失,仔细观察可看到机壳内行回扫变压器内侧有蓝色的放电火苗。
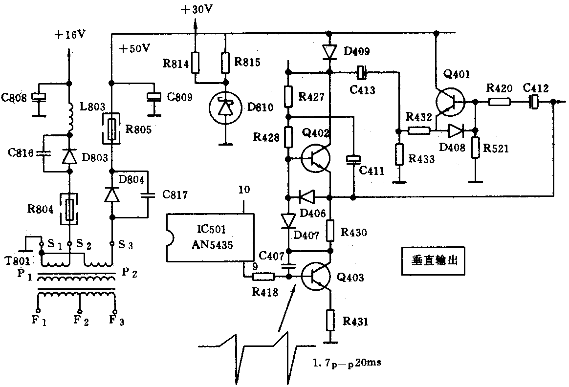
分析与检修:根据现象,初步分析机内高压部分漏电,将电路板上其它器件击穿损坏,引起上述故障。首先重点检查行回扫变压器放电处,发现该处有一小孔,说明绝缘已经击穿。为防止故障扩大,先将行回扫变压器更换。然后开机,屏幕上再现一条水平亮线,说明场扫描电路存在故障。用万用表测量场输出级Q402集电极电压为0V,进一步测量Q401集电极电压亦为0V,可见没有+50V供电电压。如图,沿着供电回路朝电源方向跟踪检查,当查到整流二极管D804负极时出现电压,怀疑保险电阻R805有问题,关机检查发现R805已烧断,分析原因可能是负载电流过大引起。于是用万用表测量+50V输出端对地之间(即滤波电容C809两端)直流电阻,约为40Ω,显然电路中存在短路性故障,重点检查C809和场输出电路,发现两个场输出管Q402、Q403的ce之间皆击穿。更换R805、Q402和Q403后重新开机,屏幕止仍为一条水平亮线,但可听到伴音,这是因为+50V电压正常后,节目预选器电路也获得了由D810稳压后的+30V电压。测量场输出级直流电压基本正常,进一步检查行场振荡集成块IC501各脚对地直流电压,发现与场扫描信号有关的⑨~脚电压与电路图所标电压误差较大,用示波器观察波形,没有场扫描信号,而行扫描信号正常。关机检查IC501外围元件未见异常,确信集成块已损坏。更换新品后再开机,声光皆正常,但图像是黑白,说明色度通道还有故障,分析电路原理可知,集成电路IC301(AN5612)和IC601(AN5620X)均与色度通道有关,用手摸两集成块表面温度,发现IC301热度异常,怀疑该集成块有问题,于是将其焊下换一新块。再开机后声光图全部恢复正常。

小结:本机故障完全是由高压漏电打火造成,其元器件损坏之多实属罕见。检修时一定要谨慎从事,首先排除打火,以免扩大故障。(张文华)