本文介绍的多功能晶体管测试仪具有线路简单、体积小、重量轻、使用方便等特点。它有如下几种功能:判别二极管的好坏和极性;判别三极管的好坏、管型以及三个电极;能较准确测出三极管的电流放大系数β值(误差小于±5%);能直接判断在线三极管和二极管的好坏。
电路原理
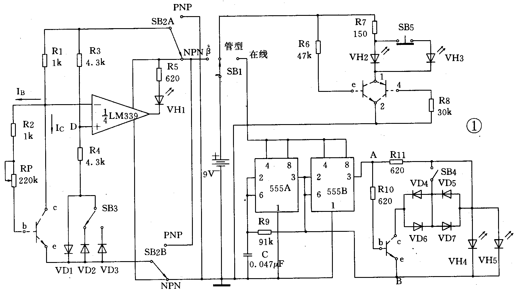
图1是该测试仪的电原理图。整机电路由管型判别、在线测试、测量β值三部分组成,其工作原理分述如下:

1.管型判别:将开关SB1拨至“管型”档。
判别二极管:因二极管只有一个PN结,利用PN结具有单向导电性的特点,将二极管的两管脚插入1、2两孔,若发光二极管VH2、VH3亮,则接1孔的管脚为正极,接2孔的管脚就为负极。
判别三极管:①找基极:因三极管有两个PN结,仍利用PN结具有单向导电性的特点来判别基极。将三极管的某一管脚插入1孔,另两管脚分别插入2孔,并称此为一组插法。由于三极管有三个电极,故共有三组类似插法。如果在某一组插法中,出现VH2、VH3均亮,则插入1孔的就是基极,且该管为NPN型。反之,在三组插法中,只有一组插法出现VH2、VH3均灭,则该管为PNP型,且插入1孔的管脚也为基极。②找集电极和发射极:确定基极和管型后,若是NPN型管,就将找到的基极插入3孔,另两个管脚分别插入1、2孔,若VH2、VH3亮,则插入1孔的管脚为C极,插入2孔的就是e极。若是PNP管,就将找到的基极插入4孔,另两个管脚分别插入1、2孔,若VH2、VH3均亮,则插入1孔的管脚为e极,插入2孔的就为C极。为保证三极管的判别准确可靠,被测管应工作在放大状态,当被测管的β值较大时,其集电极电流也大,若只设置一个VH2,则VH2就可能烧坏,故增加VH3起分流作用,这就保证了被测管的β值在大范围内变化时仍能进行正常判别。SB5是一个常闭按钮开关,它是为判别β值较低的管子而设置的。当被测管的β较低时,其管子的集电极电流就较小,此时VH2、VH3可能都不亮,这时按下SB5,使电流全部流过VH2,故VH2就亮,从而保证了较低β值管子的正常判别。
2.在线测试:在线测试能迅速、准确直接测试电子线路板上三极管和二极管的好坏。(不必将管子焊下)。将SB1拨至“在线”档,图中右下方用555A、555B构成的方波发生器就产生频率、幅值均相等,但相位相反的两个方波信号,给电路测试部分提供极性改变的电源。由于555电路的带载能力较强,能为被测三极管提供足够大的基极电流和集电极电流,保证被测管处于深度饱和状态,从而使测试准确、可靠。
当SB4断开而又不接被测管时,由于A、B两点为幅值相等、相位相反的方波,故VH4、VH5交替发光,但因方波振荡频率较高(约为170Hz),所以看起来VH4、VH5均同时亮。
当接入好的NPN型管时,若A点为高电平、B点为低电平,则三极管饱和导通,此时三极管的饱和压降V\(_{CES}\)加上VD4、VD5的正向压降共约1.6V左右,该值小于发光二极管发光所需正向电压,所以此时VH4灭;若A点为低电平、B点为高电平,则三极管截止,VH5亮,此时因VH4承受的是反压,故VH4仍灭。同理,当接入好的PNP管时,就应为VH4亮、VH5灭。可见:当VH4、VH5为一亮一灭时,就说明被测管是好管。若被测管c、e间开路,则VH4、VH5均亮;若c、e间短路,则VH4、VH5均灭。
SB4闭合就可测试在线二极管。将图中c、e两个接二极管两脚,若VH4、VH5一亮一灭,则为好管,否则就为坏管。
若用“在线”档测试未焊接的二极管和三极管(当电极e、b、c为已知时),则可方便地判断管子的好坏以及管型。
3.测量β值:将SB1拨至“β”档。图1左半部分的R1、R2、RP、被测三极管的be结以及R3、R4、VD1~VD3组成模拟电桥,电压比较器LM339的两个输入端接至电桥C、D两个顶点。调节RP,当电桥达到平衡时,V\(_{CD}\)=0,LM339输出低电平,故VH1亮。因电桥平衡,故可推出如下关系:VR1=V\(_{R2}\)+VRP,即(I\(_{B}\)+IC)R1=I\(_{B}\)(R2+RP)。由于R1=R2,故可推得:β=IC/I\(_{B}\)=RP/R1=RP(∵R1=1kΩ)可见,电桥平衡时,RP旋钮指示的即为该管的β值。又根据电压比较器的传输特性,当电压比较器输入端“-”端电平高于它“+”端电平(即V\(_{C}\)>VD)时,其输出也为低电平,VH1就一直亮。反之,当V\(_{C}\)<VD时,输出就为高电平,VH1就一直灭。
元件选择及制作
面版及外形如图2所示,印制电路版见图3。发光二极管选用圆形的,尽量选用多种颜色,并注意在面版上排列时,每相邻的两个发光二极管应为不同颜色,以免造成错觉。二极管除VD3选用2AP型锗管外,其余均选用2CK型或1N4148类型硅管。


R1、R2、R3、R4、RP用数字式万用表测量,严格保证R1=R2=1kΩ,R3=R4。绘制β值刻度时,实际上旋转电位器RP旋钮所对应的电阻值就是β值。面版上的e、b、c插孔和1、2、3、4插孔可用电子管插座代替。电压比较器应选用性能较好的专用型电压比较器。555A、555B也可合用一只556电路。电源采用9伏叠层电池。
调试方法
因电路中的三部分是独立的,故可分别调试。
管型判别的调试:将SB1拨至“管型”档,用一已知管型和电极的三极管插入相应的插孔。若VH2、VH3亮,说明电路工作正常。若已知管的β值较低,VH2、VH3不亮,就按下SB5,若VH2亮,则说明电路也工作正常。
在线测试的调试;将SB1拨至“在线”档,不接被测三极管,若VH4、VH5均亮,则该部分电路工作正常。
测量β值的调试:将SB1拨至“β”档,选一只β值已知的NPN型管,并将SB2、SB3均拨至相应的位置,插入管子后,旋转电位器RP的旋钮,当VH1由灭变亮的那一时刻旋钮所指刻度即为该管β值,说明该部分电路工作正常。由于RP为220kΩ,故β最大值只能测至220,若要测至β=300,则可选RP=300kΩ的电位器。
使用方法
在线与不在线的测试:将SB1拨至“在线”档,测三极管时,将SB4拨至“VT”处。若三极管三个电极均已知,就将该仪器的三根外接测试线中接有鳄鱼夹的夹住管子b极,然后用c、e两根表笔分别与被测管对应的管脚接触,若VH4、VH5一亮一灭,则该管为好管。若VH4、VH5均亮或均灭,则该管已坏。测二极管时,将SB4拨至“VD”处,用c、e两根表笔接触二极管的两个管脚,若VH4、VH5一亮一灭,则该二极管为好管,否则为坏管。
测β值:将SB1拨至“β”档、SB2拨至对应的管型档,测硅管时将SB3拨至“Si”处,测锗管时将SB3拨至“Ge”处。首先将RP左旋到零,并将被测管的管脚插入对应的e、b、c插孔,然后再旋动电位器旋钮。测NPN型管时,VH1由灭变亮的那一时刻旋钮所指示的值即为该管的β值;测PNP型管时,VH1由亮变灭的那一时刻旋钮所指示的值即为该管的β值。(韩前彝)