在不具备较为高档的开发仿真设备时,软件调试过程中单板、单片机的程序存储即成为制约开发工作的一个重要因素。
通常的作法是:先将要调试的程序输入RAM区中。调试一段时间后,如要中止工作或防止突然掉电,则需利用录音口将程序转储到录音磁带中,当要继续工作时,再进行相反的过程。就这样直到程序全部调试无误后,再固化到EPROM中,作为程序存储器使用。在TP801、BCM80、TD-Ⅱ型单板、单片机中即采用的是此种方式。
这样做存在的问题是:
1.依然不能完全避免由于掉电造成的程序丢失。2.必须增加录音设备,且有繁琐的磁带操作。3.有些单板、单片机,如BCM-80、TD-I还不具备固化EPROM的功能,且用户为此还需增加EPROM相应的擦写设备,否则无法获得程序ROM。4.Z80单板机的程序存储器和数据存储器统一寻址,在调试过程中如果有一个字节发生错误,就可能把所有输入的程序冲掉。错误产生的原因可能是程序的错误也可能是键盘操作的失误。
为了解决上述问题,笔者设计了具有自保护、多方式的多功能存储板,用以提高单板、单片机的开发效率。
存储板的构成
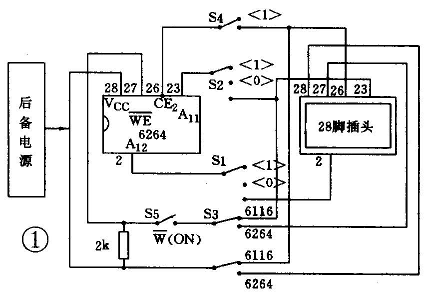
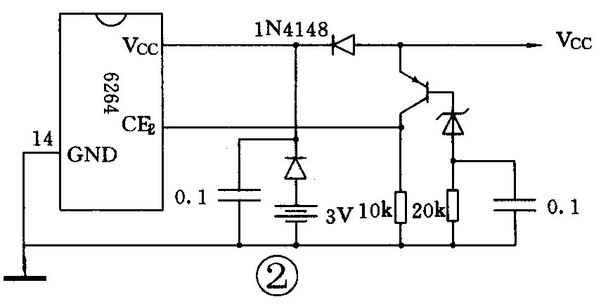
存储板由一片6264存储器、掉电保护电路、一组开关及一个28线DIP插头构成,见图1所示。

1.6264是存储容量为8k×8的静态RAM存储器。2.掉电保护电路见图2,原理略。3.一组开关(5个)用于功能和方式的选择使用参照附表。4.考虑到在一般的业余调试过程中,体积稍大不致影响使用,且能方便制作和增加工作可靠性。后备电池采用2节1.5V5号电池,由于耗电极省,故可长期保存数据。


存储板的特点
存储板具有写入保护和停电保护的双重功能,且由于它读写速度快、运用方式多、使用寿命长、价格低廉,很适合于在开发中应用。
存储板在容量上可有2k、4k、8k等不同选择,可替代6116、2716、2732、6264、2764等存储器工作。
当替代6116使用时,存储板可分成独立使用的4个2k容量的存储体。当替代2732使用时,存储板可分成独立使用的2个4k容量的存储体。这个特点,可便于在存储板中输入不同功能或不同版本的程序,使用时可通过拨动S1、S2开关迅速改变要执行的程序。
在一些开发时间紧,使用又有阶段性的应用中,如:抢答器、彩灯控制器、蓝球比赛计时计分器等,尤为适用。该存储板在非长期的应用中可直接做为用户ROM。这一点亦很利于初学者、爱好者学习时使用。
与存储板相比:EEPROM虽有数据保护的特点,但价格较贵,且写入数据时间长,在运用方式上也较单一。
存储板的使用
当存储板作28线存储器使用时,将28线DIP插头直接插在单板、单片机的存储器插座中,如做24线存储器(6116、2732)用时,将插头上1、2、27、28脚悬空插入即可。
插入前要注意:1.存储板上的5个开关一定要设置在适当位置,使其与要替代的存储器相适应。2.存储器插座上的个别连线看是否根据需要做一下改动:如单板机的PROM插座,21脚与+5V相连的,如要让存储板做RAM使用,应将此脚与+5V断开,并连接到CPU的写信号线上去。
在使用中,程序写入后,应立即将S5放置到关的位置上,防止程序丢失。在存储体选择开关拨动前,也要将S5放置在关的位置上。
当程序全部调试通过后,可把程序固化到EPROM中或写入磁带中保存。(林海)