本文以典型的石英电子钟机芯电路为例,介绍其工作原理及电路故障的检修,以供广大读者参考。
电路原理简介
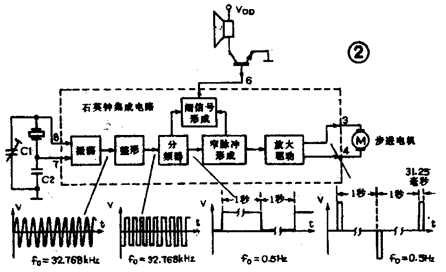
日本精工舍石英钟机芯电路如图1所示。其电路是由石英晶体、集成电路、步进电机等部分组成的。石英钟的大规模集成电路把振荡、整形、分频器、窄脉冲形成和驱动电路全部集成在一块芯片上,其结构框图及主要波形,见图2。石英晶体振荡器可产生一个32.768kHz的正弦波信号,可变电容器C1对振荡频率进行微调。振荡信号经整形后变为矩形信号,经过数十级二进制分频器的分频后变成0.5Hz的低频方波信号。该信号再经单稳、双稳电路及逻辑门等窄脉冲形成电路的变换作用,获得正负交替出现的窄脉冲信号,其持续时间为31.25ms。该脉冲信号通过功放电路后作为秒脉冲输出,以准确地驱动步进电机的运行。步进电机转子带动齿轮系统和指针以指示时间。具有响闹功能的石英钟集成电路产生的响闹信号经放大,通过扬声器或峰鸣器发声。集成电路本身设有响闹控制端(AI端),当它被接为低电平时,集成电路就向外部输出响闹信号。


常见故障及检修
1.指针停止走动:应首先检查电池是否良好,可试换同规格的新电池。若石英钟仍然不能正常工作,可按以下顺序进行检查。
(1)检查电池接触簧片是否氧化或弹性不足。刮除氧化层,用酒精清洗簧片,并适当调节簧片的弹力。
(2)检查所装电池的极性是否正确。
(3)用万用测量集成块的VDD端与VSS端之间的电压是否与电池电压相符。若无电压,则说明电源引线断路或电路板上的连接铜箔有断路。若电压正常,则应仔细检查电路板上的各焊点、连线是否有虚焊、脱焊及短路等情况。
(4)用烙铁焊开步进电机线圈的一端,检查线圈是否开路或短路。线圈的正常阻值一般为数百欧姆。
(5)可用万用表的适当量程档(1mA以下)测量电池的工作电流。如电流表指针出现小幅度的来回摆动,且摆动周期为1秒钟,则说明集成电路工作正常。在电机正常的情况下,很可能是电机转子磁钢吸附了一些金属屑而阻碍转子转动,可用医用胶布将磁钢上的杂物粘除。测电流时如发现电流表指针不来回摆动,则有可能是集成电路、石英晶体或谐振电容C1、C2损坏。
2.指针走慢:如果每天慢的时间仅在数秒钟之内,则一般是属于石英钟的某些元器件参数或机械性能有些变化,这可通过调节电容C1进行精度的调整。若走时慢得较多,则可能是电路部分的问题。
3.指针走快:通常有以下几种原因。
(1)微调电容C1动片移位,造成误差增大。只要将C1的容量适当调大,较正到走时准确即可。
(2)电容C2脱焊、虚焊或损坏失效。
(3)因集成电路的性能不佳,使输出的正负交替脉冲信号时间间隔出现误差。应更换同型号电路。
(4)步进电机工作不正常。应更换同规格电机。
4.电池耗电大:当石英钟的整机的耗电电流远大于150μA而达到毫安量级时,主要原因有:
(1)电路板上的焊点发生短路或因板上存有杂质受潮后,使元件之间的绝缘电阻下降。修理时应清除短路物质,并用酒精清洗脏污的电路板。
(2)集成电路的性能降低,应更换集成电路。
(3)步进电机线圈霉变和腐蚀,造成线圈局部短路,使得耗电增加。经测量,若线圈的直流电阻值比正常值小许多,则应更换线圈。
5.不能定时响闹:检查该故障时,若将集成电路的第4脚响闹控制端与电池负极相短接,石英钟即能响闹,则说明故障是因止闹开关或响闹触点接触不良所致。应清除簧片上的氧化层,适当调整响闹触点开关的簧片与触点的距离。若集成电路的4脚与电池负极短接后,石英钟仍不响闹,则应仔细检查蜂鸣器、三极管及集成电路是否有虚焊、脱焊或损坏。然后分别加以处理。(陈振源)