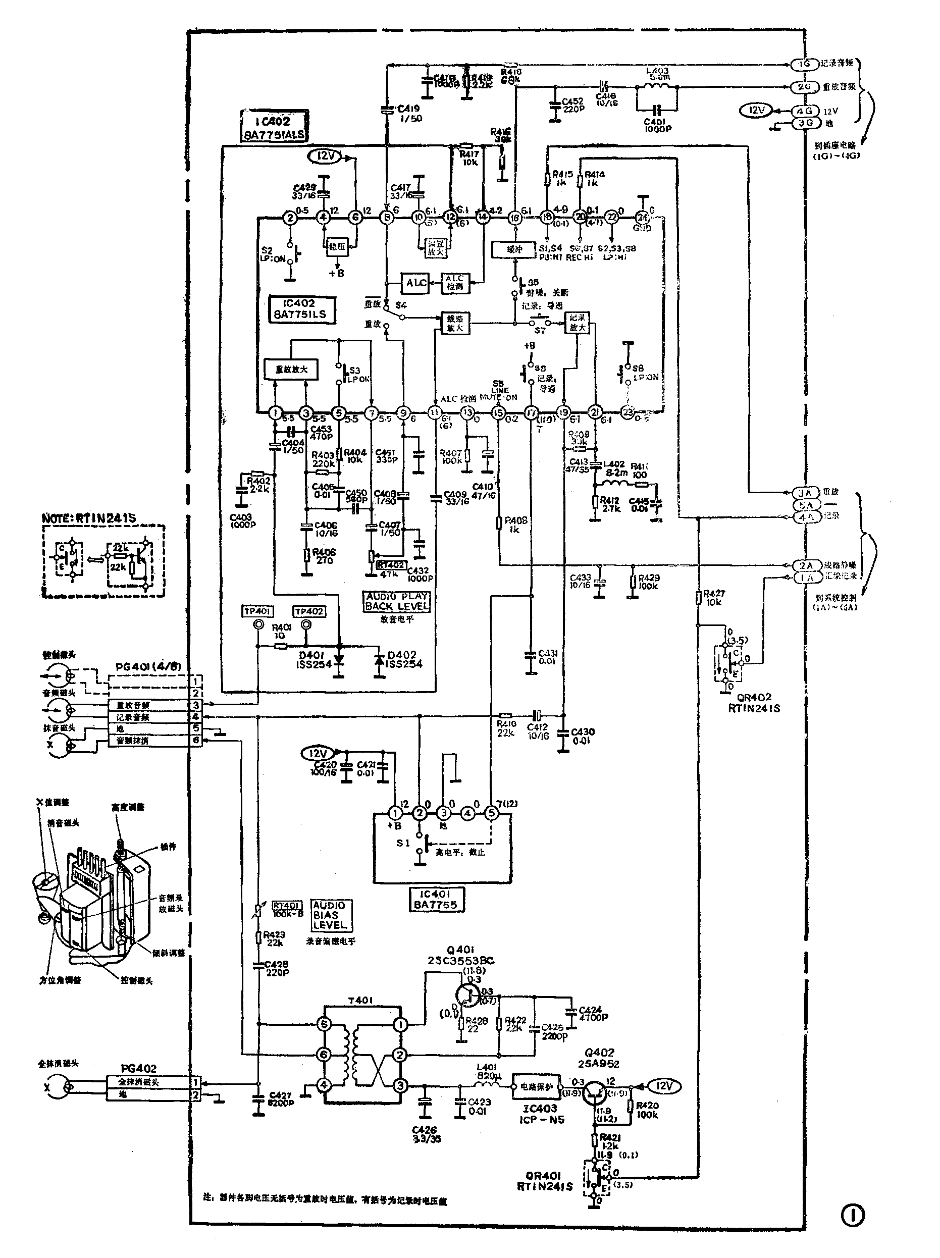
音频信号处理电路原理
426E机的音频信号处理电路如图1所示。该电路以录、放信号处理集成块IC402(BA7751 ALS)为核心组成。记录时所需的偏磁电流由Q401和T401组成的单管振荡器提供。IC402中有S1~S8共8个电子开关。其中S2、S3、S8用来作SP/LP录放转换,426E机没用。S1、S4受控于IC402电平,S6、S7受控于IC402电平,而电平分别来自系统控制微处理器IC901④脚输出的重放指令和⑤脚输出的记录指令,这两个指令即同时用于亮度和色度等电路录、放状态转换的控制电平。重放时,IC402高电平,低电平,S1、S4被切换至重放位置(图1中没画出S1),而S6、S7则断开,使IC402工作于重放状态。记录时,IC402低电平,高电平,S1、S4切换至非重放位置,S6、S7闭合,IC402处于记录状态。IC402中的S5是静噪开关,它受控于IC9012输出的音频静噪指令。在特技重放及盒带上带/退带期间,IC9012出高电平,经R408加到IC402脚,使S5断开,因此音频电路无输出,实现了音频静噪控制。

427E机的音频处理电路与图1完全相同,只是在装配上多用了一个接插件PG651(仅用插件的2个端子),因此本文介绍的音频电路原理和检修内容同样适用于427E机。下面分别讲述音频记录和重放通道的工作原理。
1.音频信号记录通道
图1中,来自插座电路的音频信号经R418、C419进入IC402⑧脚内的ALC放大器。该放大器在记录状态下的增益受控于ALC(自动电平控制)检测电路。实际上在记录状态可将IC402内的ALC、ALC检测和线路放大三部分看成是一个ALC放大器,它根据记录音频信号的大小自动调整录音输出电平,以避免大信号过载失真及小信号信噪比变差。ALC检测输入信号由线路放大器输出信号经IC402、C409、R417、IC402提供,ALC检测器的检测(起控)电平取自IC402脚电压,是经R416、R417分压后获得的。ALC检测电平不能过高,否则会使大信号失真;也不能过低,过低将导致小信号信噪比变差。ALC检测器还通过IC402脚接有R407、C410组成的ALC延时电路,以使ALC电路具有合适响应(动)特性。
ALC的线路放大器输出分为两路。其中一路通过S5加到缓冲放大器,放大后的音频信号经IC402、C416、L403等送出,供记录时监听用。另一路通过S7加至记录放大器,放大后的音频信号经C412、R410、PG4Ol送往音频磁头,与同时由RT401送来的偏磁信号混合后记录于磁带上。记录放大器是个均衡放大器,其均衡特性主要由IC402接的R409、R412(负反馈元件)和L402、R411、C415(串联谐振网络)决定。
Q401和变压器T401组成振荡频率为70kHz左右的超音频振荡器。振荡信号从T401次级输出。其中⑤端输出信号经C428、R423、RT401与记录音频信号并馈于录音磁头,即偏磁信号。⑤端输出还经PG402送至全抹消磁头,以抹去磁带上原来的各种磁迹。T401⑥端也输出超音频电压给音频抹消磁头,以抹消磁带上沿的音频磁迹。由于全抹消磁头对音频磁迹亦有抹消作用,所以音频磁迹实际上经过了两重抹消。音频录/放、控制(CTL)和抹音磁头三者一般做成一个整体,简称音/控(A/C)磁头。
偏磁振荡器由12V电压经Q402及过流保护器IC403供电。Q402受控于QR401。记录时,记录控制高电平经R427加至QR401,使它和Q402导通,偏磁振荡器获得电源而起振工作。重放时QR401b极因无记录控制电平而截止,偏磁振荡器就不工作。在磁带上带和退带时,为避免录上失调的音频信号和振荡信号干扰,微处理器IC901出的高电平使QR402导通,因而QR401截止,偏磁振荡器停振。电路中的RT401用于调整录音偏磁电流,以获得最佳录音效果。
2.音频信号重放通道
重放时,因IC402内的S6断开,使IC402脚由记录时输出12V高电平变为输出低电平(高阻态),故IC401内的S1闭合,录放音频磁头下端(PG401④)经IC401接地,音频磁头拾取的信号经R401、C404、IC402①脚加至重放放大器。重放放大器通过IC402③、⑤、⑦脚外接的C450、C405、R403和R404负反馈元件而获得补偿低频的均衡特性,使放大后输出的音频信号频响基本与录音信号相同。经补偿放大的音频信号通过C407、RT402、C408、IC402⑨脚和S4加到线路放大器,经进一步放大后,再通过S5、缓冲放大器、IC402、C416、L403等向外输出。RT402的作用是适当衰减送入线路放大器的音频信号,调整RT402可使音频输出口的信号幅度及频响、失真度等符合技术要求。
在特技重放和上、退带期间,IC9012出的高电平经R408(2A连线)送至IC402脚,使S5断开,线路放大器和缓冲级之间的音频通路被切断,以防止出现变调的声音及噪声,实现线路音频静噪功能。
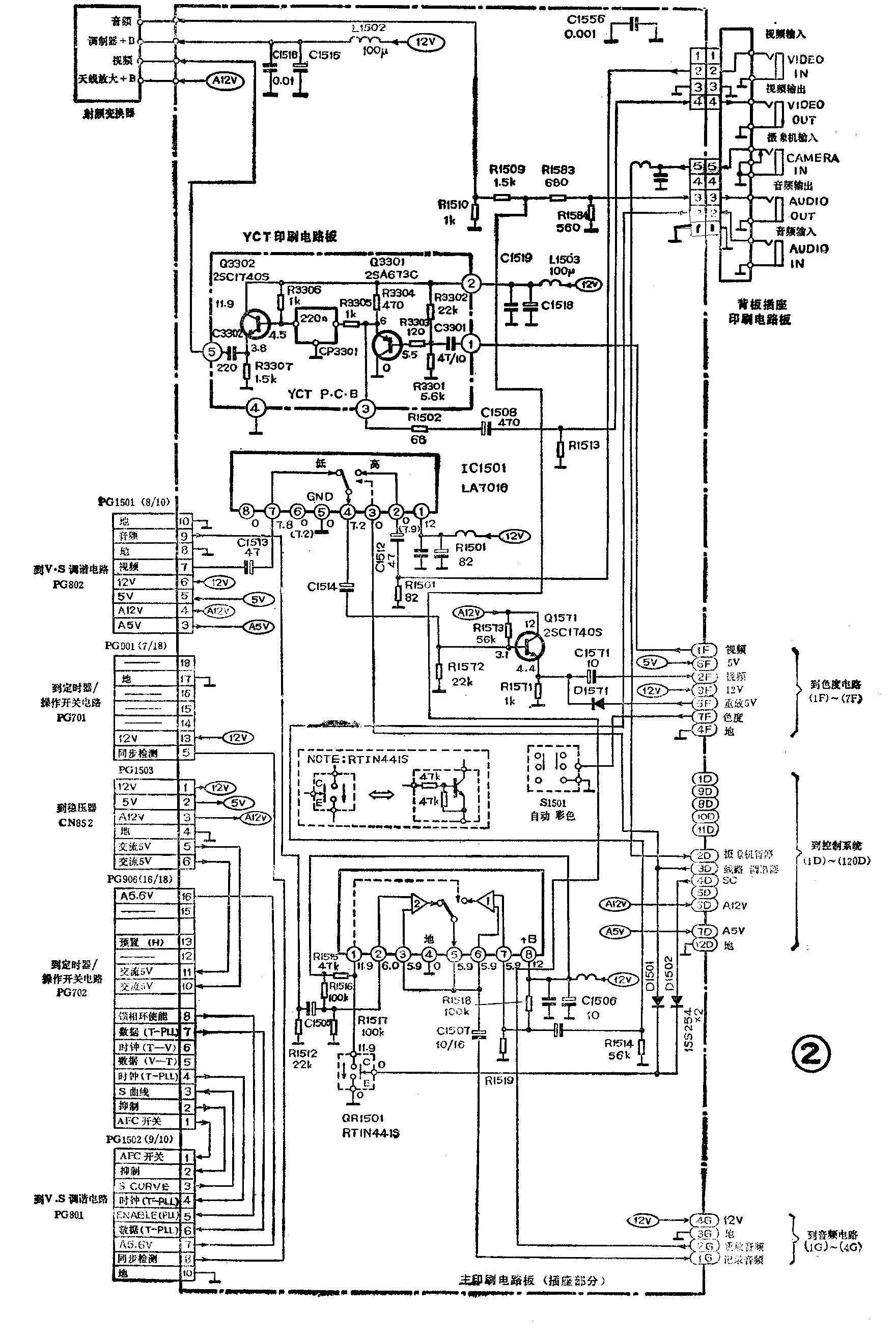
插座电路原理简介
426E机的插座电路见图2。该电路主要可分为音频和视频两部分。

1.音频部分
该部分主要是一个由IC1502组成的音频输入选择电路。IC1502是带电子选择开关的输入放大器,电子开关切换位置由IC1502①脚电平决定。在记录时,输入音频记录电路的音频信号可来自录像机本机接收解调的电视台伴音信号,也可用音频输入插口进入的外部音频信号。究竟输入哪种信号是由微处理器IC9010输出电平决定的。当按动频道选择钮使录像机显示屏出现AU字样时,IC9010出的高电平使开关管QR1501导通,故IC1502①接地,IC1502内的放大器1输出的音频信号通过电子开关、⑤脚和C1507而送入音频记录通道(1G)去录音。因IC1502内放大器1的输入信号(⑦脚)来自音频输入插口,故此时为线路输入方式。若按频道钮使显示屏不出现AU字样,则IC9010出低电平,此时IC1502①脚为高电平,由V·S调谐电路来的音频信号经IC1502内放大器2放大后,通过电子开关、IC1502⑤和C1507送入音频记录通道,即为调谐输入方式。
另外,重放音频信号在插座电路中经R15O9和R1583而分成两路:一路(R1509)送入射频变换器,与视频信号一起被变换为射频电视信号;另一路(R1583)则由音频输出插座送出。
2.视频部分
该部分由IC1501视频输入选择电路和YCT电路组成。IC1501主要功能是一个单刀双位电子开关,其作用与音频输入选择电路IC1502相似,只是切换信号是视频信号。IC1501切频受其③脚电平控制,而③脚电平和IC1502①脚电平一样,同样源于IC9010。IC1501的切换原理与IC1502相似,经切换的视频记录输入方式也有线路输入和调谐输入两种,这里不再赘述。切换后的视频信号从IC1501④输出,经C1514和Q1571组成的射随器再送到视频记录系统处理。
重放时,视频系统来的视频信号(1F)加到YCT电路①端,经Q3301缓冲放大后,由③端经R1502、C1508向视频输出插座送出1V\(_{pp}\)、75Ω的视频信号。③端信号还经R3305和CP3301加到Q3302进行缓冲放大,放大后的视频信号从YCT⑤端输出至射频变换器,转换成射频信号向外输出。YCT电路主要起视频输出通道的阻抗变换作用,Q3301和Q3302均组成射随放大器。
音频信号处理电路检修
1.重放无声音(走带或图像正常时)
检修时应先检查音频输出插口上是否有重放声音。若有,说明故障在R1509或射频变换器;若无,应接着检查音频重放通道,检查判断故障的流程见图3。如果录像机与监视器间采用AV连接时重放无声,而用射频连接时有声,表明音频输出插座或R1583损坏以及线路不通。应用图3时应注意以下几点。

(1)检查有无声音可用示波器或音频电压表测量。若没有,IC402⑦脚后的电路检查点(⑨、脚等)可用中、高阻耳机探测有无声音;⑦脚前的检查点可注入人体感应信号(用改锥碰触检查点)予以判断;⑦脚后的检查点也可用改锥碰触法进行检查,只是监视器扬声器发出的反应杂声较轻,脚后的判断可能难些。(2)音频磁头只是在严重积垢或断路时才会引起重放无声,而这是较少会遇到的。
2.重放音轻(AV和射频连接时均一样)
重放音轻而音质正常或没有沉闷感,一般是RT402损坏或被调乱、耦合电容C407、C408、C404、C416等容量锐减所致。若检查这些元件均正常,则说明IC402内电路有故障。重放声音轻且沉闷或失真,常见原因是音频磁头脏污,清洗后便可排除故障。若清洗无效,应仔细检查A/C碰头的方位角调整螺丝是否松动或被调过,以及音频磁头是否磨损。A/C磁头的外形说明如图1左部所示。如A/C磁头无问题,则故障大都是IC402损坏所致。
3.重放正常记录无声
对此故障应从检查监听输出有无入手。图4列出了详细具体的检修流程,据此可迅速查到及排除故障。其中“有无声音”的检查方法与故障1的说明相似。
4.记录音轻重放基本正常
常见原因是音频磁头积垢、磨损或位置变动(大多人为造成),其中以积垢最为常见。此外,当RT401调整不当或R423、C428等变值而导致偏磁电流过小时,也会引起本故障,而且声音往往严重失真。如果记录音轻但音质尚可,则大多是信号放大电路引起,仍可参考图4进行检查。

插座电路视频部分检修
1.视频输入电路 检查该电路时宜先用线路输入方式,然后在IC1501④脚与亮度电路IC201①脚之间跨接一个10μF电容。若E-E信号出现,说明Q1571放大级、C1514或C1571有故障;若仍无E-E信号,说明故障在IC1501或视频输入插座部分,可接着测量IC1501①、③脚是否正常。若正常,故障在插座或C1512;不正常应检查引脚供电电路,如无问题则表明IC1501本身不良。
2.视频输出电路 可采用与上相似的“电容跨接法”来判断Q3301、Q3302放大级等是否有故障。(王德沅)