视频信号处理电路
NV-J25录像机既能重放PAL、SECAM、NTSC的信号也能对这3种制式的彩色信号进行记录,还可以在不同的速度(LP、SP)进行记录或重放。这就要求视频信号处理电路不仅能适应这3种彩色制式的工作,而且在录像机记录或重放的速度变化时,也能使整机正常工作。NV-J25录像机视频信号处理电路的另一个重要的改进是将亮度信号处理电路和色度信号处理电路集成在一块集成电路IC302之中(VEFH14B)。IC302包含有亮度信号的记录和重放系统,色度信号的记录和重放系统以及为配合整机工作所设计的录/放开关,LP/SP开关,电-电/视频-视频开关等电路。该机的磁头放大电路板(IC501)和彩色副载波变换电路IC801,失落补偿电路IC301(L-15录像机是IC303)与NV-L15录像机完全一样。J-25录像机增加了一块输入/输出组件电路板,在该电路板上产生500kHz的测试信号和蓝底信号,分别由测试开关SW4901和蓝底开关SW6502来选择。
1.输入/输出组件电路:参见图6。IC3901是音频和视频信号的选择电路。从线路输入的视频信号加到IC3901的1脚,从输入/输出板的7脚来的调谐器送出的视频信号加到IC3901的3脚,同样线路音频输入信号加到IC3901的10脚,调谐器来的音频信号加到IC3901的8脚,从输入/输出板13脚来的控制信号分别加到IC3901的4脚和7脚用来控制IC3901内部的转换开关,当控制信号为高电位时,选择开关置“高”的位置,IC3901的5脚、6脚分别将线路输入的视频信号和音频信号输出加到输入/输出板的5脚和1脚。

当测试开关置“ON”位置时,5V电源电压加到IC3903的7脚,从亮度/色度板来的视频输出信号经输入/输出板的10脚加到IC3903的6脚和12脚。由IC3903的内部电路将视频输出信号中的同步信号取出,视频信号用测试信号置换后再与同步信号叠加从IC3903的8脚送出,经射极跟随器Q3904加到录像机后面板上的视频输出插口。当IC3903的11脚送入高电位时,视频输出插口送出蓝底信号。
2.延时线的选择电路:参见图7,从微处理机IC6001的75脚来的NTSC低电位经Y/C板的12脚加到晶体管QR801的基极使其导通,则QR801集电极为高电位并加到IC802(MS2065FP)的12脚、7脚和2脚,使内部开关都置到“高”的位置。从视频信号处理电路IC302的24脚来的重放彩色信号经电容C809加到IC802的9脚,经内部的开关,IC802的6脚,1行延时线DL802的1脚、2脚又返回IC802的1脚,再经IC802内部开关,由IC802的3脚输出后加到IC302的22脚。用1行延时线消除NTSC重放彩色信号中的相邻磁迹的色信号串扰。当录像机重放PAL制信号时,IC6001的75脚为高电位,QR801截止,IC802的12脚、7脚和2脚都为低电位,使内部开关都置到“低”的位置。这时从IC302的24脚来的重放色度信号途径为C810→IC802-11→开关→IC802→5→DL802→4个→DL802-5(2行延时线)→C840→IC802-16→开关→IC802-3→IC302的22脚,从而实现了重放不同彩色制式磁带时的延时线的选择。

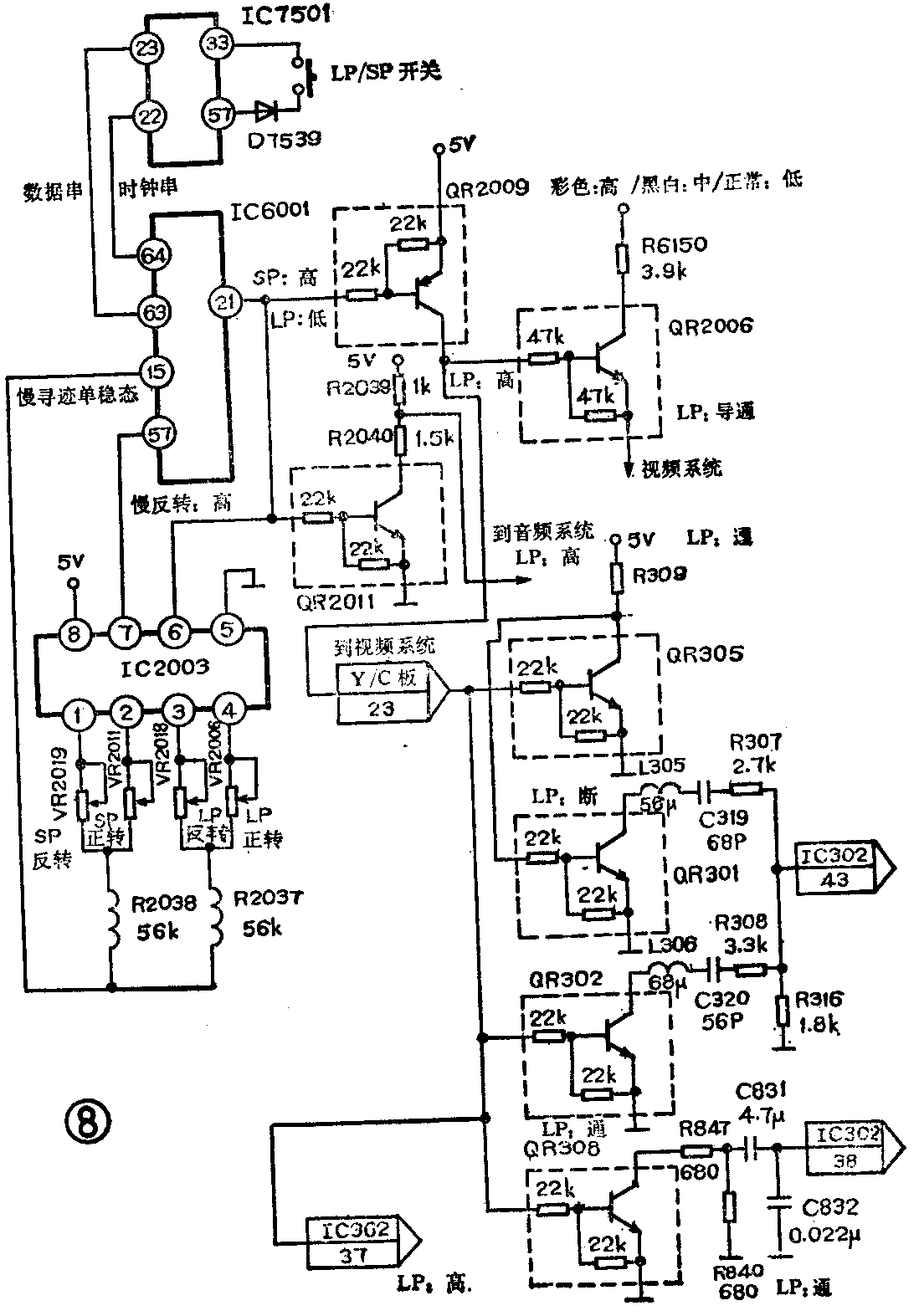
3.LP/SP控制电路:当录像机接通电源时显示器上出现“SP”字样,录像机处于标准速度工作方式,此时如插入用LP(低速)工作方式记录的磁带,则录像机自动进入LP方式,显示器上出现“LP”字样。这是微处理机通过检测控制脉冲的频率来判别的。当前面板的LP/SP选择开关置“LP”位置时,参看图8,IC7501的57脚输出的扫描脉冲经D753P,LP/SP开关返回到IC7501的33脚,由IC7501的22、23脚输出的数据串和时钟串信号,将LP工作方式的指令送到IC6001的63、64脚。此时IC6001的21脚送出LP:低电位使QR2009导通,随之QR2006也导通,将彩色高电位,黑白中等电位,正常低电位送到视频信号处理系统。QR2009导通后集电极的高电位分别控制亮度/色度板上的QR302、QR305、QR308使之导通,QR305导通又控制QR301截止,用来改变与亮度、色度集成电路IC302的43脚相连接的内部电路(在LP工作方式)的串联谐振回路的时间常数。同时IC302的37脚也送入LP高电位使IC302内部电路符合LP工作方式的要求。从QR2011的集电极送出的LP高电位用来控制音频系统的电路使之符合LP工作方式的要求。在LP工作方式,IC6001的21脚送出LP低电位加到IC2003的6脚,而在SP工作方式,IC6001的21脚送出SP高电位加到IC2003的6脚,在各种不同的工作方式(如LP正转,LP反转,SP正转,SP反转)时,控制调节电位器VR2006,VR2018,VR2011,VR2019以改变与IC6001的15脚相连接的慢寻迹单稳态电路的时间常数。当工作在标准速度(SP)时,IC6001的21脚给出SP高电位,使QR2009截止,QR2011导通,去控制视、音频系统按SP方式工作。

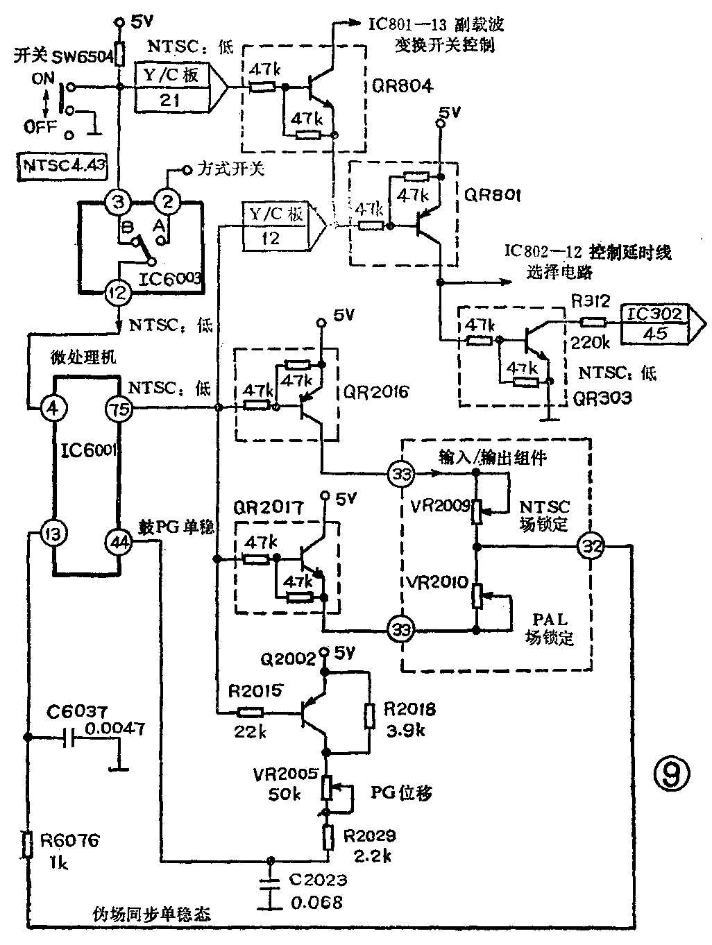
4.彩色制式控制电路:J-25录像机既能重放和记录PAL制彩色电视信号,又能重放和记录4.43MHz的NTSC制彩色电视信号。该机工作在NTSC制时,将前面板的NTSC4.43MHz开关置“ON”的位置,参看图9。这个信息送到A/B选择电路IC6003的3脚和亮度/色度板的21脚。A/B选择开关电路的12脚送出所选择的信号的内容加到微处理机IC6001的4脚,微处理机的输出口(IC6001的75脚)送出NTSC低电位加到QR2016的基极使其导通,电源5V电压经QR2016加到输入/输出组件的33脚,由电位器VR2009来调节与IC6001的13脚相连接的伪场同步单稳态的时间常数使重放NTSC制磁带时静止画面的场抖动消失。当重放PAL制磁带时调节VR2010使场抖动消失。IC6001的75脚送出的NTSC低电位使Q2002导通,5V电源电压经Q2002加到VR2005的一端,调节VR2005可以改变IC6001内部PG单稳态的时间常数使NTSC重放图像的场抖动消失。IC6001的75脚送出的NTSC低电位经亮度/色度板的12脚加到QR804的发极射和QR801的基极,则QR801导通,5V电源电压经过QR801加到IC802的12脚去控制延时线选择电路使1行延时线工作。QR801集电极的高电位还送到QR303的基极使其导通,QR303集电极送出NTSC低电位加到IC302的45脚使IC302内部的色度信号处理电路满足NTSC制式的要求。QR804管的作用是在录像机复制NTSC磁带时控制副载波相位变换电路IC801,使副载波的相位符合NTSC制的要求。

5.记录控制电路:录像机中的录/放电子开关是十分必要的,它使录像机的记录和重放系统中不同渠道部分绝对隔离,避免相互干扰。在记录键按下之后,参看图10,IC6001的67脚输出延时声音记录高电位加到音频电路使编磁振荡器及其与记录有关的电路工作。IC6001的69脚送出记录高电位使QR3001和Q3001导通,从Q3001的发射极除了记录之外还送出高电位经P501的1脚加到磁头放大电路。另外经电感L3601,在重放期间给Q3601~Q3603,QR3601~QR3602等5只晶体管供电。IC6001的65脚除了延时记录外还送出低电位使QR3003、QR3004导通,在重放期间(除了记录以外的期间)将从亮度/色度板的34脚到磁头放大板P501的7脚的记录彩色信号短路。(葛慧英)
