本文介绍的遥控器可进行遥控开启,延迟3~5秒后自动关停。整机元件少,体积小,成本低廉,功耗低(接收机静态耗电仅15μA),因此,特别适合于直流工作状态如夜间对石英钟照明灯开关进行遥控。
电路工作原理
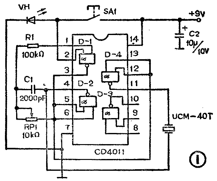
发射器电路如图1所示。它主要由CD4011电路来完成振荡及驱动功能。CD4011的与非门D-1和D-2与R1,RP1及C1组成可控振荡器,当SA1常开按钮按下时,振荡器起振。调整RP1可改变其振荡频率,调整RP1约为10kΩ时,振荡器振荡于40kHz。振荡信号由与非门D-4(或D-3)去驱动超声波发射换能器UCM-40-T,从而使得超声波发射换能器发射出频率为40kHz的超声波信号去控制接收器工作。

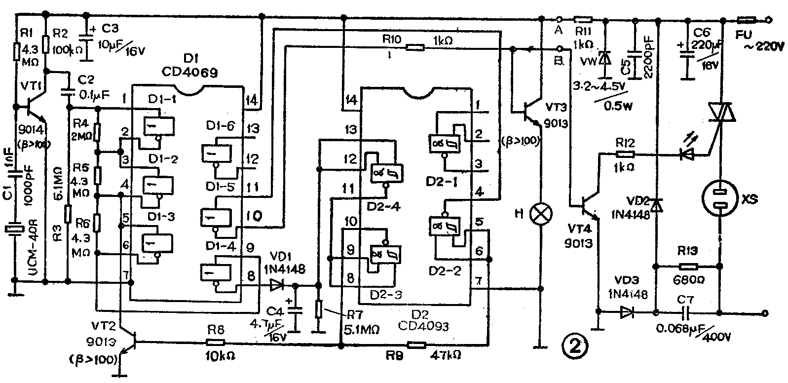
接收器电路如图2所示。它主要由放大、整流、整形、时间延迟、锁定、开关执行部分构成。放大和整形电路主要由电路中的CD4069和CD4093完成。由于CMOS元件功耗较低,输入阻抗很高,因此在较低电压情况下也可以工作,本接收器用两节5号电池3V供电,可以使用半年以上。

当由发射器发出的40kHz超声波传到接收器的超声波接收换能器UCM-40-R时,它能产生一个很微弱的交变电压信号,此信号经由VT1放大后,耦合到六反相器CD4069的1脚输入端。然后经过D1-1、D1-2、D1-3三极放大,并由D1-4反相,二极管VD1整流,所得正脉冲向RC延时电路充电,再利用CD4093中的施密特触发器D2-4、D2-3对此脉冲进行整形,使其上升沿或下降沿变得陡直,以便更好地触发后面的开关电路。当RC延迟电路(时间常数约为t=0.7R5·C1)的充电电压升到CD4093中D2-4的正向阈值电压时,其输出电平由高变低,而D2-3输出由低变高,又经D2-2、D1-5二次反相后,从D1-5输出端输出高电平。此高电平触发由VT3组成的开关电路开始导通,点亮负载灯泡,同时,D2-3输出的高电平使得VT2导通,将D1-3输入端箝位在低电平,这样锁定后,紧接着的二次触发或手触开关的抖动不再起作用。而当触发信号消失后,RC延时电路放电使得D2-4输入端电压降至D2-4的负向阈值电压(1.6V)以下时,D2-4输出电平由高变低,经D2-3、D2-2及D1-5反相,D1-5输出电平由高变低,从而使得由VT3组成的开关电路截止,灯泡自动熄灭。同时,VT2变截止,其锁定作用消失,整个电路便处在等待下次触发信号到来的状态。
安装与调试
发射器的印刷线路板如图3所示。各元器件若事先经过选择,焊接无误,不用调试即可工作。当按下SA1时,D1-4输出端用电压表测量电压由低变高即可。

接收器的印刷线路板如图4所示。接收器接通3V直流电源,用万用表测量接收器中D1和D2两块集成电路各管脚的对地电位,其数据若大致符合手册中的数据时,说明电路已基本装好。若所测得电位与数据相差很多时,应仔细检查各个IC及三极管的管脚是否错接或虚焊等。

发射与接收器都装好后,即可进行联合调试。将发射器的换能器对准接收器的换能器,轻按一下SA1让发射器发射一个短脉冲指令信号,接收器中的灯亮,稍等3~5秒即自动熄灭。再发射一个短脉冲,灯亮一会儿又熄灭,逐渐拉大发射器与接收器的距离,或利用墙壁反射,也能控制接收器灯亮即可。若灵敏度不够高时,则应检查换能器的好坏或前置放大管VT1的β值。一般情况下,元器件良好时,直线控制距离可达8米左右。
由于超声波换能器对一些低频信号也有反应,所以,在接收器附近的一些钥匙链或敲桌子的声响,也可能触发接收器工作。但是,若装在石英钟内挂在墙壁上,则一般不会因这些干扰或收音机、电视机的音响干扰而产生误动作。因此,本遥控器还是一个非常实用的低成本、低功耗的超声波遥控延迟开关。(魏怀鹏)