录象机的电源部分温升较高,且直接与220V市电发生关系,因而故障率较高。本连载首先介绍电源电路的检修。
426E录象机电源电路原理
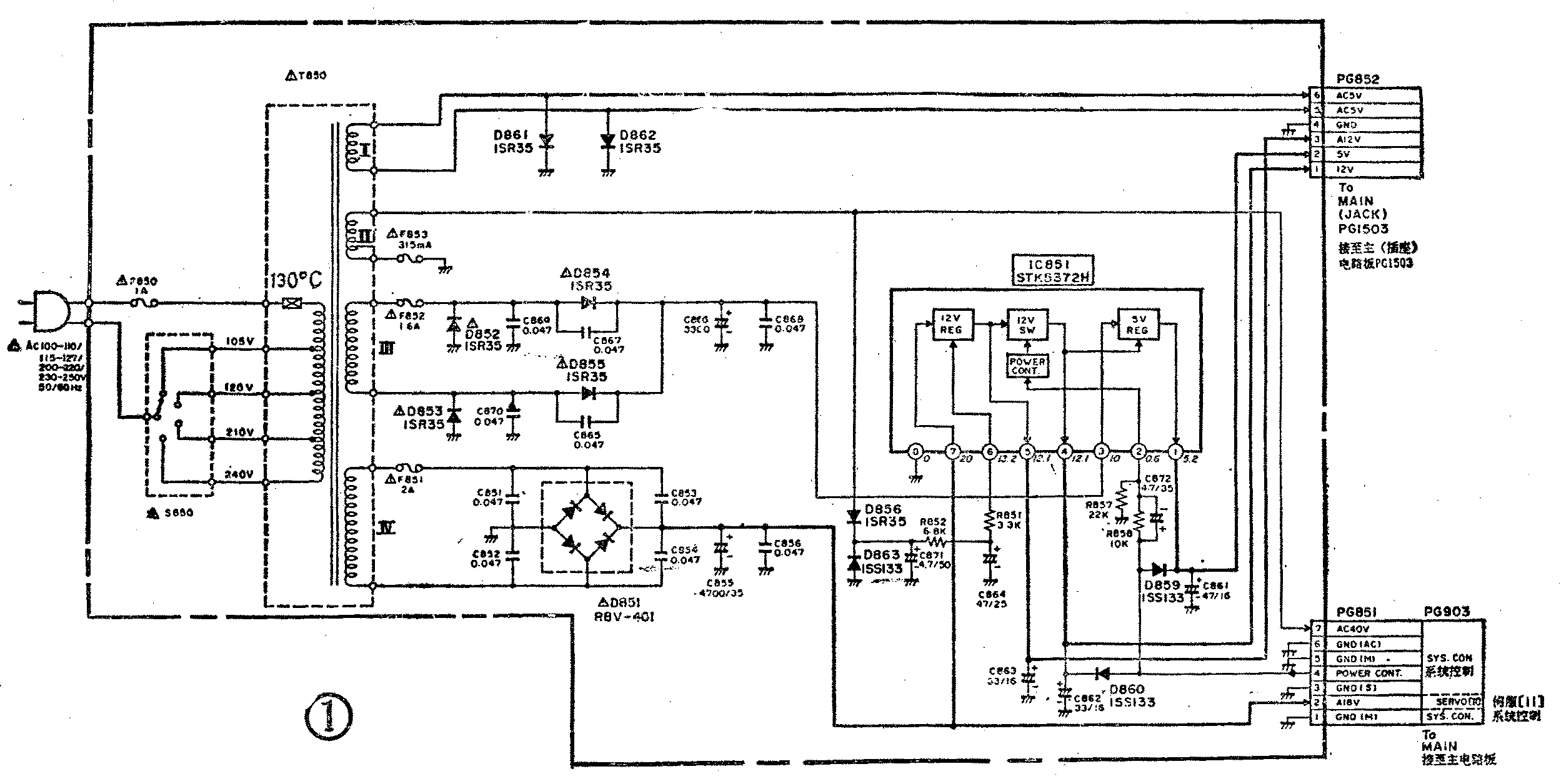
426E录象机电源电路见图1所示。图中,交流市电通过电压选择开关S850进入电源变压器T850初级。S850可对T850初级的4个绕组抽头进行选择,以分别适应AC100~110、115~127、200~220、230~250V等4种市电电压输入。T850次级输出4种交流电压。其中绕组Ⅰ输出5V交流电压,通过接插件PG852、PG1503、PG906(后两个在主印制电路板)和PG702送入定时器/操作开关电路板,为多功能显示屏提供丝极电压。绕组Ⅱ输出40V交流电压,通过接插件PG851和PG903送到主电路板的系统控制部分。然后该电压被分成3路,其中一路经D916、C918整流滤波之后输出+40V,通过PG1502和PG801加到V.S调谐印制板,用来给调谐电路产生高频头调谐电压,以实现选台调谐,如图2所示。另一路经D9171、IC904、C917整流滤波之后,再由Q902和ZD902组成的稳压器稳压,输出直流-30V,经PG906、PG702加到定时器/操作开关电路,给定时电路微处理器IC701和电可改写只读存储器IC702供电。还有一路经C922和R949后,由PLG906、PG702送入定时器/操作开关电路,作为微处理器IC701的交流时钟脉冲(在定时器电路中经低通滤波和Q704整形放大后加到IC701),用于监视50HZ电源频率及停电检测。


以上是电源电路2组交流输出电压的情况。T850Ⅲ、Ⅳ2组交流电压在电源电路中被整流滤波成直流电压再输出给相关电路,其中5V、12V和A12V3组输出电压还经过了稳压。稳压电路由可控型电源厚膜集成块IC851(STK5372H)组成。T850绕组Ⅲ输出电压经D852~D855等组成的全波整流电路整流和C866、C868平滑之后,变为10V直流电压,再送入IC851③脚,由5V稳压器(5VREG)稳压,送出5V直流稳压,从IC851①脚输出,并通过PG852和PG1503加到主电路板。T850绕组Ⅳ输出交流电压经D851桥堆和C855等整流滤波后变为直流20V电压。此电压一路通过PG851、PG903等送至伺服电路,供主导轴电机、磁鼓电机和装载电机使用。该电压(A18V)系各电机的驱动电源,没经稳压。20V电压的另一路加到IC851⑦脚,由IC851内的12V稳压器(12VREG)稳压后通过⑤脚输出12V稳定电压(A12V),再经PG852、PG1503等送到主电路板,供系统控制和V.S调谐电路等使用。A12V电压在IC851内还施加给12V开关控制器(12VSW),该开关控制器则受控于来自微处理器的“电源接通”指令信号。当按动录象机面板或遥控发射器上的操作开关时,或者当定时录象时刻到达时,微处理器IC901接到“电源接通”的请求,从⑥脚输出高电平,通过PG903、PG851等送到电源电路。再经R858、C872加到IC851②脚,使12VSW电路导通,于是A12V电压经12VSW电路从④脚输出12V稳定电压,通过PG852、PG1503,和5V稳定电压一起供录象机多种电路使用。5V稳压输出受到12VSW电路控制,只有12VSW电路导通,5V稳压电路才有输出。
由上可见,电源电路输出的直流电压中,A18V是不稳压的,A12V经过稳压但不受控于操作开关和定时电路,即插上电源插头后,A18V、A12V和AC5V、AC40V这4组电压即应有正常输出,否则便说明电源电路或相应负载有故障。5V和12V两组稳定电压则受控于操作开关或定时电路,即插上电源插头后,还必须按动操作开关或待设定的录象时间到达时才会有输出,如果5V和12V电压没有,除了电源电路及相应负载出故障外,还有可能是控制电路方面的问题。检修电源电路前,必须搞清上述关系,以防止在检查中作出误判。
图1电路中,IC851内的12V稳压器由⑥脚电压提供辅助电源,⑥脚电压是T850绕组Ⅱ电压经D856、C871、R852、C864等整流平滑后获得的。由于绕组Ⅱ输出电压高,采用它做稳压器辅助电源可使稳压效果良好、纹波下降。D859和D860系过载保护二极管,当IC851①或④脚对地短路时,按动操作开关瞬间,由PG851④脚来的电源控制高电平被D859或D860钳位至0.6V左右,再经R858、R857分压后,该高电平便不足以启动12VSW电路,因而5V、12V稳压无输出,这样就保护了IC851不致因输出短路而烧坏。
电源电路故障检修
426E的电源电路仍是传统的整流加稳压形式,结构较简单,因此了解了上述工作原理之后,检修起来也就比较方便。由于该机的几组电压相互间大都有关联,某一组电压消失后往往影响到其它电压,例如当电源电路输出的A12V电压消失后,V.S调谐电路和系统控制电路的A12V、A5.6V、A5V工作电压都会失去,使这两部分电路和定时/操作电路等均不能正常工作,录象机也就完全失去功能。其它电源电压除AC5V那组外,情况也大体相同。因此当电源电路发生故障而使某组输出电压消失或明显失常时,其引起的故障现象一般是录象机完全不能工作,按任何功能键均无效;有的情况是显示屏会有弱显示,表明录象机处于等待省电状态,但按操作键并不能使其启动。当然这是指不包括AC5V电压失去的情况,AC5V电压不正常一般仅使显示屏无显示。
检查电源电路时,一般应先根据故障现象和输出电压的具体情况而作出初步判断,然后再进行深入检查,直至找到故障部位或元器件。下面介绍6种故障的基本检修方法。
1.市电正常,但录象机无显示不工作
这是电源电路最常见的一种故障。造成这种故障的原因是较多的,但一般以变压器T850、厚膜块IC851及桥堆D851的损坏为常见,而且往往同时烧断相应的熔丝或保险电阻。为便于读者全面掌握这种故障的检查方法,图3示出了具体的故障判断流程图,按图检查便可迅速找到故障所在。从图3可见,在电源变压器初级绕组施加了正常市电的情况下,检查是从测量IC851⑤脚对地电压是否正常而入手的,这是因为⑤脚电压正常与否直接对系统控制和定时/操作等电路的电源电压产生影响,是一个检查关键点。

应该强调,电源电路出故障除了由元器件本身质量不佳或市电波动范围过大引起的外,与负载也有一定关系,尤其是负载短路往往是导致F851~F853和IC851损坏的重要因素,因此按图3找到故障元器件后,还应检查分析引起元器件损坏的原因,必要时应先断开负载进行试验。
2.显示屏有显示,但录象机不能启动
这种故障是指录象机接通电源后,显示屏上出现暗的时间数字,但按动操作键后录象机不启动,功能全无,显示屏数字也不会转亮,录象机处于预备状态。这种故障一般是电源电路无稳压5V和12V输出所致,而5V、12V稳压输出的有无通常直接与IC851②脚的启动高电平有关,因为5V、12V是受微处理器IC901⑥脚输出的电源启停控制电平控制的,这在前面已讲过。此故障的检查流程图见图4所示。造成这种故障的原因以R858、IC851及插接件不良较为多见。

3.无显示,但录象机工作基本正常
这种故障仅是无显示,因此通常是显示屏无AC5V丝极电压所致。其原因一般是接插件PG852、PG1503接触不良、印制线路断裂及变压器T850次级Ⅰ绕组无电压输出等,查找比较容易。
4.插上电源插头,录象机便已启动
产生这种故障时,不需按动操作开关,录象机便自行启动,此现象说明电源电路的5V、12V稳压输出失控。检修时,测量IC851②脚电压,通常始终大于或等于0.6V。此时,可断开PG851再测②脚电压。若电压为零,说明故障在系统控制等电路,与电源电路无关;若仍不变,一般是IC851②脚内电路损坏(此时测②脚电压大都远大于0.7V)或②脚与③脚间漏电(包含相应印制线路间的漏电)所致。
5.无5V电压输出
电源电路仅仅无5V稳压输出,也将使伺服电路和亮度、色度通道电路等不能正常工作,录象机的基本功能也都将失去。检修时,可先测IC851③脚是否有10V左右的电压。若有,说明IC851内的5V稳压器损坏;若无,应查F852、D852~D855、C866等是否损坏,一般F852熔断和IC851损坏的可能性较大。
6.无AC40V电压输出
如果T850次级Ⅱ绕组仅无AC40V输出,那A12V、12V、5V电压也肯定无输出,这表明T850损坏。若A12V、12V、5V电压均正常而无AC40V,则故障在PG851及印制线路上。当F853熔断时,亦无AC40V:A12V、12V、5V电压输出,此故障一般是接插件及印制线路短路或D863、C871击穿所致。
故障检修实例
1.故障现象:插上电源插头,录象机无显示,亦不能启动工作。
检修:按图3检查后发现电源变压器初级断路,使电源电路完全无输出。同时发现电源选择开关S850置于210V档,而该机用户所在地区晚间电压可升至240V以上,因而估计故障发生与此有关。因为早期生产的426E机,其电源电路不太适合我国绝大部分地区使用。当S850置210V档,而市电又经常高于240V时,T850输出电压明显增高,这不仅使T850本身温升加剧容易烧坏,而且较易引起电路元器件,特别是稳压块IC831和主导轴驱动电路IC601(M54680FP)损坏。T850初级线圈中有一个温度保险电阻(见图1中注有130℃的那个元作),当T850绕组温升起过130℃时,该电阻即熔断,从而避免烧毁T850及其它元器件。一般T850初级断路大都系此电阻熔断所致,但它夹在线包内无法取出,因此通常需拆开变压器进行修理。有些T850另有引出端,可用0.5A熔丝代替保险电阻,但失去了温升保险作用。若拆绕不便或本地市电不稳且又购不到保险电阻,还是应换新变压器。对于市电电压经常超过230V的地区,建议将S850置240V档。但若市电波动很大经常又会出现低电压状况,则应使用交流稳压器。也可以象图5所示那样,将T850初级②、③端(105V、120V)绕组舍去不用(可剪去其抽头引线),然后把T850②③端头短接,S850则选在240V档,这时实际相当于220V档,能较好地适应市电波动,但范围较有限。

2.故障现象:同例1。
检修:按图3检查。结果发现桥堆D851击穿损坏和F851熔断。换上新件后故障排除。安装D851时注意将它与散热板紧固,因为D851工作时热度较高,散热不良极易损坏,尤其是在夏季长时间工作状态中更是容易损坏。
3.故障现象:同例1。
检修:按图3检查,发现F863熔断及D863击穿。由于D863击穿引起F853熔断,使IC851⑥脚电压为0,故A12V、5V、12V、AC40V均失去,从而引起无显示不工作故障。换上好的F853和D863后故障消除。
4.故障现象:录象机工作正常但无显示
检修:此故障一般系显示屏无丝极电压引起。查AC5V线路,发现插件PG851⑦脚至D856之间的一段印制线被腐蚀断裂(该机电源印制板局部可能进过水或其它液体,表面有较多白灰状污垢)。用无水酒精擦净印制板之后,再焊好断裂印制线,故障排除。
5.故障现象:显示屏有时间显示,但录象机不能启动工作。
检修:按图4检查后,发现R858开路损坏,换上一只10kΩ电阻,录象机便可正常启动。(王德沅)