可控硅调功装置具有体积小、重量轻,无触点、寿命长、响应快、无噪音、控制精度高,使用灵活方便等优点,越来越广泛地应用于冶金、化工、机械、纺织等各个工业领域中。目前,可控硅调功装置按控制方式可分为移相触发和过零触发两种。
本文介绍的调功模块TM03,可用于上述任一触发形式的调动装置中。
一、工作原理
TM03的外形见图1,内部框图见图2。它由9部分组成。内部稳压器可向内外提供一组直流电压源(+12V、100mA)。同步检零器是在交流电源过零时,输出一串与电源电压过零点同步的检零脉冲U\(_{B}\),一路输出,一路送锯齿波发生器,预置信号Uin和闭环反馈信号U\(_{f}\)在减法器合成UG,与锯齿波电压U\(_{D}\)在比较器进行比较,当两信号电平相交时,则产生触发脉冲。该脉冲经门控受Uc控制,在U\(_{c}\)为高电平时,触发脉冲有效,反之则无效。通常调动装置的控制对象既有阻性负载,也有感性负载,为了提高可靠性,要求触发脉冲必须具有一定的宽度和前沿陡度。门控电路输出的有效触发脉冲,经整形电路整形后,送出的信号UF就是满足上述要求的宽脉冲。隔离输出器是一个光控可控硅输出型的光耦合器,当接受脉冲U\(_{F}\)的触发后,可控硅呈导通状态,该级不仅能实现前后级的电气隔离,而且,由于其输出型式是开漏的(无上拉电阻),还给使用者带来极大的方便。图3是TM03内部各点的波形图。



二、性能指标
1.移相范围:0~180°;(Uin=0~+10V);2.触发脉宽:≥1.5ms;3.①②端输入电压:14~16V;4.输出端灌电流:100mA;5.输出端耐压:600V;6.隔离电压:2500V。
三、TM03使用方法
1.移相触发:
在移相触发式调动装置中,TM03可在180°内实现线性调相,使用方法如图4所示。调RP\(_{1}\)使负载上的电压URL为预置值。因U\(_{f}\)正比于URL,当某种原因使U\(_{RL}\)高于预置值时,Uf升高。TM03内部的U\(_{G}\)电平降低,可控硅SCR导通角减小,使URL降到预置值;同样若某种原因使U\(_{RL}\)低于预置值时,Uf减小,U\(_{G}\)电平升高,可控硅SCR导道角增加,使URL升高到预置值,达到闭环控制的目的。在开环使用时,只要断开U\(_{f}\)(Uf端悬空)调R\(_{p1}\)使URL为预置值即可。

图5是在TM03触发两只反并联的单向可控硅时的接线图。

2.零电压触发
零电压触发型调功装置是在交流电压过零时,触发可控硅导通,通过控制通断比来达到调功的目的,负载获得的功率P\(_{T}\)由可控检导通的周波数n与阻断的周波数m之比决定,即:PT=\(\frac{n}{m}\)P,式中P为可控硅在周期T内连续导通时负载获得的功率。
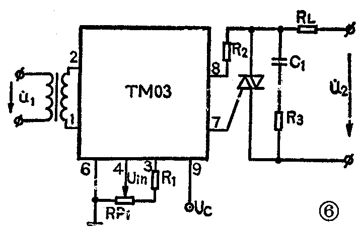
图6是“固定周期式”过零触发调功装置的接线图。调图6中的RP\(_{1}\)使可控硅导通角最大,通过改变控制信号Uc的占空比对负载功率P\(_{T}\)进行调节。

3.零电流触发:
零电压触发仅适应于阻性负载,对感性负载而言,其电压电流不能同时过零,电流总滞后于电压一个φ角(即负载功率因数角)。当φ角较大时,往往造成可控硅切换失效,控制不灵,此时应实行零电流触发。调图6中的RP\(_{1}\),使TM03内部整形电路输出的触发脉冲UF滞后于交流电压过零点一个α角,当α等于φ时可实现零电流触发。
上述过零触发是相对于移相触发而言的,它的优点是对周围环境无辐射干扰,可控硅和负载不承受大的电压或电流冲击。(青岛半导体研究所 刘金刚)