华强HQ—819组合音响录放部分,采用了杜比B型降噪系统,有效地减小了磁带噪声,整机信噪比达60dB。
该杜比B型降噪系统选用了集成电路TA7629P。TA 7629 P集成电路应用于音响录放电路的方框图如图1所示。它既具有杜比B降噪功能,又能与普通录放电路兼容。

集成电路内部由放大器A和B以及加法器EK组成主通道,对信号提供26dB增益,而且在音频频带内是平坦的。C301、C302、C303、R301、R302、R306等外围元件与集成电路内部的可变衰减器组成可变高通滤波器,与放大器C和D、整流滤波器等组成副通道。副通道对低电平的高频信号作加强处理,经副通道处理的信号进入加法器与主通道信号叠加。当S1处于编码(ENCODE)位置时,IC内部开关(SW)使⑧脚与放大器B输出接通;当S1处于解码(DECODE)位时,SW使⑧脚与加法器输出接通。录音时,S1处于编码位置,放大器B输出的信号,经⑧脚进入副通道处理,然后进入加法器,与主通道的信号相位相同,两信号相加,实现了对高频信号加强,由⑨脚输出录音编码信号,特性曲线如图2虚线所示。放音时,S1处于解码位置,⑧脚输出信号进入副通道处理,然后再进入加法器,该信号与主通道信号相减,从而实现了对高频信号衰减的放音解码,特性曲线如图2实线所示。经过上述两个过程的互补处理后,有效地减小了磁带的固有噪声,提高了信噪比。

放大器D输出的信号经整流器G整流后,输出直流控制电压,用于控制可变高通滤波器。信号较强时,整流器输出的直流电压较强,使可变高通滤波器的可变电阻减小而对高频信号衰减较大。
S2是杜比开关,当置于IN位时,杜比降噪系统起作用;当置于OUT时,脚与直流电源①脚接通,副通道无信号通过,主通道单独工作,从而实现了没有杜比降噪系统方式的兼容。
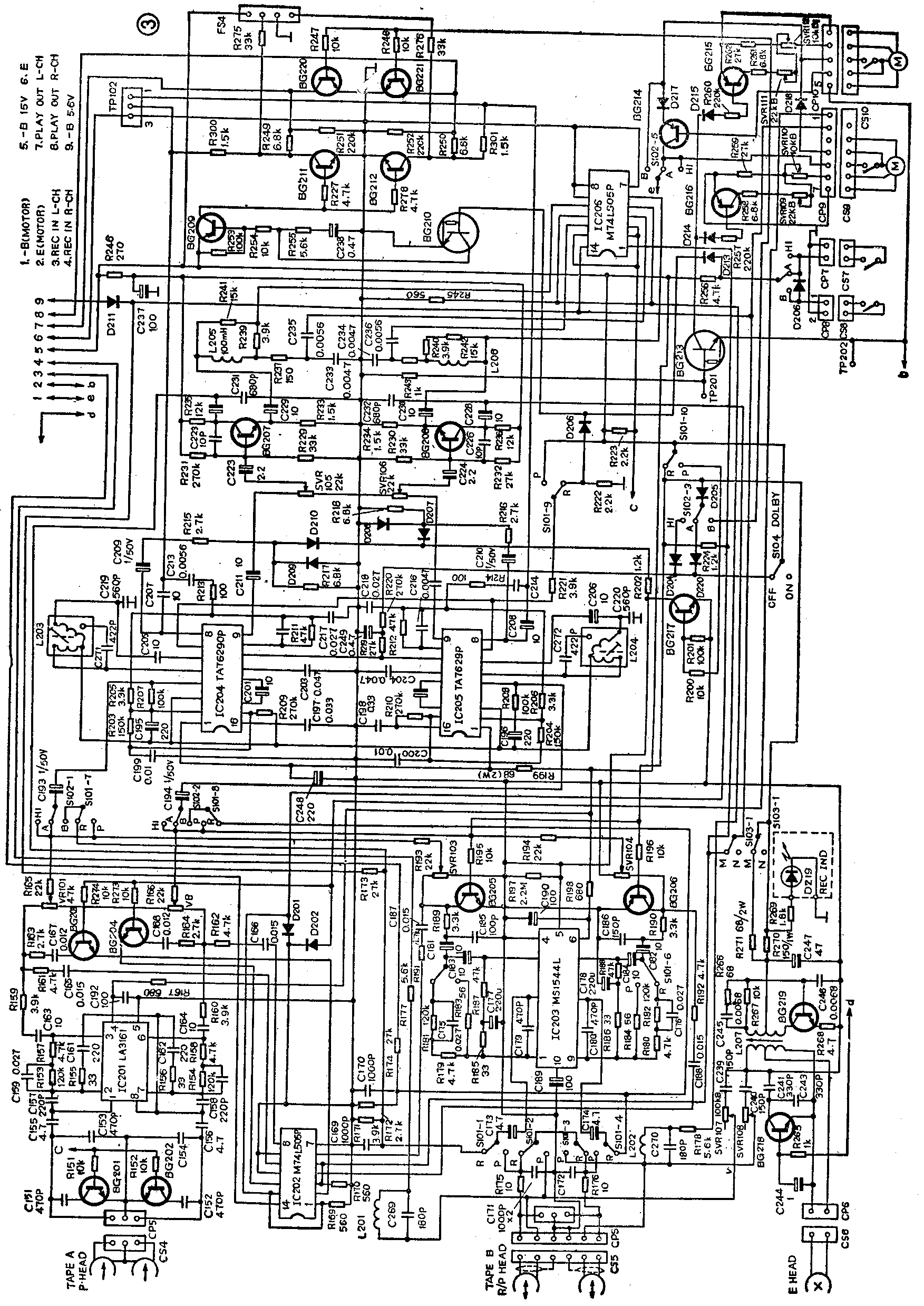
图3是华强HQ—819组合音响双卡录音座电路图。A、B卡可以分别放音,连续放音。具有B卡收录、话筒录音、线路输入录音,A卡→B卡常速、倍速转录等功能。

杜比B型降噪电路由两块TA 7629 P和有关元件组成。开关S101-9、S104即为图1中的开关S1、S2、SVR\(_{1}\)01、SVR102、SVR\(_{1}\)03和SVR104分别属A卡、B卡的音量可调电阻,用于放音时校准杜比基准电平。可调电阻SVR\(_{1}\)05、SVR106则用于录音时校准杜比基准电平。
IC201(LA3161)、IC203(M51544L)及周围元器件组成录、放音前置放大器和均衡补偿电路,IC202、IC206(M 74 LS05P)是六反相器,起开关作用。BG207、BG208是录音放大管,BG209~212,BG220、BG221是电子静噪开关,BG219是偏磁振荡管,其余晶体三极管都是电子开关。S101是录放开关,S102是录/放速度选择开关,S103是磁带选择开关。
杜比降噪系统要达到最佳降噪效果,提高信噪比10dB,整机信噪比应大于50dB(杜比开关于OFF位)。为此,集成电路、晶体管加了负反馈电路和良好的滤波电路;用电子静噪开关将无用信号(噪声)导通到地;地线采用一点接地法;易受干扰的高频部分和电感元件加金属屏蔽罩等,以提高信噪比,使电路噪声对杜比降噪系统影响最小。
杜比降噪系统,在录音编码时易受无用信号的干扰,从而破坏了编码和解码的互补关系。例如布线和退耦不良,有可能使偏磁振荡信号串入前置放大器,然后和录音信号一起进入杜比降噪系统;当录制来自调谐部分的立体声信号时,有时会有19kHz、38kHz等超音频信号混入,假如录音信号中的高音频成分处于低电平状态而又混入较大的上述干扰信号时,杜比降噪系统会错误地工作在高电平状态,从而减少了这段信号的高频提升量,使录放频响恶化。为解决这些问题,在杜比集成电路的放大器A和B之间的⑤、⑥脚间加了一个低通滤波器,由图3中的C219、C271、L203和C220、C272、L204等元件组成,并用金属屏蔽罩屏蔽,防止感性元件受干扰。
在杜比降噪系统对信号进行录音编码和放音解码处理过程中,不同电平的特性曲线是不一样的,如图2所示。为使信号经过录音编码和放音解码处理后,频响得到互补,重放信号的频响复原,两次处理都必须从图2中的最高电平0dB为基准,此时频率特性曲线最佳。整机杜比电平校准方法如下(先检查杜比电路是否正常工作,然后将杜比开关置ON位置):
(1)用200 nwb/m、400Hz(TCC—130)磁平信号带放音,A卡调节SVR\(_{1}\)01、SVR102,B卡调节SVR\(_{1}\)03、SVR104,使测试点TP102的①、②脚(IC的⑧脚输出)音频信号电平为580mV、或IC204、IC205的④脚电平为30mV。也可用250nwb/m、315Hz的标准磁带放音,TP102的①、②脚相应电平为650mV,或IC204、IC205的④脚电平约33mV。调校好后,固定SVR\(_{1}\)01、SVR102、SVR\(_{1}\)03、SVR104。
(2)录音(A卡转录至B卡)时,用200nwb/m、400Hz标准测试带置于A卡、B卡放磁带录音。调SVR\(_{1}\)05、SVR106,录音后重放磁带,使TP102的①、②脚相应电平为580mV,即所录的磁带应录上200nwb/m磁平(0dB)。调校好后,固定SVR\(_{1}\)05、SVR106。
杜比降噪系统的元器件选择非常重要。应严格按图1所示的元器件挑选。(罗晋根)