555电路有单稳态、双稳态和无稳态3种基本工作方式。用这3种方式中的1种或多种组合起来可以组成各种实用的电子电路,如定时器、分频器、脉冲信号发生器、元件参数和电路检测电路、玩具游戏机电路、音响告警电路、电源变换电路、频率变换电路、自动控制电路等等。
让我们先从555的单稳电路开始。
一、什么是单稳电路
所谓单稳电路就好象是一扇弹簧门。平时老是保持着关闭的状态,只有在外力推动时它才会打开;但在开了一会儿之后它又会自动关闭。我们把关闭状态叫做“稳态”,而把从推开门到恢复到关闭这一段时间的状态叫做“暂稳态”。
555的单稳电路由555电路本身和一个RC定时电路两大部分组成。555电路的输入端就接在定时电路中的定时电容C\(_{T}\)上。在第1讲中已介绍过:可以把555电路看成是一个特殊的R-S触发器,它的两个输入端的触发电平要求不同,阈值要求也不同。因此,555单稳电路的工作过程大致是:先取这个特殊触发器两种状态中的一种作为单稳电路的稳态。然后用输入脉冲或人工扳动开关等方法去启动这个电路,使它从原来的稳态转到另一种状态,即进入暂稳态。与此同时,开始给定时电容CT充电,等C\(_{T}\)上的电压达到阈值电压时,这个特殊的触发器就会从暂稳态又翻转回到原来的稳态。从暂稳态开始到完全恢复成稳态的这段时间就是暂稳态的时间。假定翻转的时间小到可以忽略不计,显然,暂稳态持续的时间只和定时电路中电阻电容的数值有关而和555电路以及触发脉冲无关。触发脉冲在这里只是起着启动或开关的作用。至于稳态和暂稳态究竟是高电平还是低电平,根据电路的要求决定。
可见555单稳电路中的两大部分的分工是:555时基电路本身好比是一扇门,它只管开或关;定时电路则是控制开门的时间长短。这两大部分是必不可少的。
二、两种555单稳电路
常用的555单稳电路有2种:第1种是把2个输入端都接到定时电容C\(_{T}\)上,用开关人工启动的电路。第2种是把阈值端TH和放电端DIS接到定时电容CT上,用脉冲从触发端TR-输入启动的电路。第1种电路常用作定时控制,第2种电路的用途比较广,除定时控制外,还可作分频器、脉冲信号发生器、元件参数检测、脉冲失落检测、脉冲宽度检测以及玩具游戏机电路等。
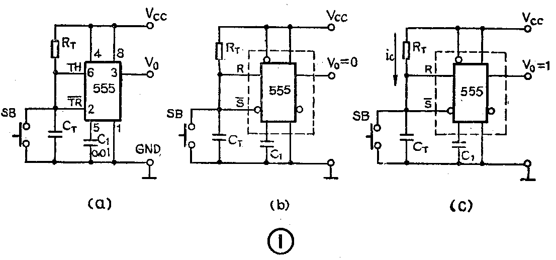
1.人工启动式
这种单稳电路是把阈值端TH(6)和触发端TR-(2)同时接在定时电容C\(_{T}\)上,在定时电容两端并联一个按钮开关SB,用人工按动开关的方法来启动这个电路。定时电路中电阻RT和电容C\(_{T}\)的数值是由定时时间的要求决定的。为了保证电路可靠地工作,总复位端MR-(4)应该接到电源正端,电压控制端VC(5)在不使用时应该接1个容量为0.01微法的电容防止干扰。放电端DIS(7)不用时可以悬空,见图1(a)。

现在来看看它的稳态和暂稳态以及它们的转换过程。
(1)稳态:电路接上电源后,电容C\(_{T}\)上的电压很快被充到等于电源电压VCC。按第1讲的方法把555电路简化成1个特殊的触发器,因为放电端DIS悬空不用可以略去不画,于是可以把图1(a)简化成图1(b)。可以看到:因为C\(_{T}\)上的电压等于VCC:V\(_{CT}\)=VCC,对于这个特殊的触发器来讲,它的两个输入端都是高电平:即R=1、S-=1。对照这个特殊触发器的逻辑功能表,它的输出应该是低电平,即V\(_{0}\)=0。它就是这个单稳电路的稳态。
(2)暂稳态:按一下按钮开关SB,电容C\(_{T}\)上的电压很快降到零:VCT=0。对这个特殊的触发器来讲,两个输入端都是低电平:R=0、S-=0。对照它的逻辑功能表,它的输出应该转成高电平,即V\(_{0}\)=1。当按钮开关放开后,这个特殊的触发器保持输出高电平,同时电源电压向定时电容CT充电,暂稳态开始,见图1(c)。
经过一段时间t\(_{d}\)之后,CT上的电压上升到V\(_{CT}\)>2/3VCC,即达到触发器翻转的阈值电压时,这个特殊触发器的输入端都成为高电平:R=1、S-=1,于是它的输出又立即翻转成低电平:即V\(_{0}\)=0。也就是暂稳态结束,又回到稳态。
555电路的输出从低电平翻转到高电平以后到再一次恢复到低电平的这段时间就是单稳电路的暂稳态时间t\(_{d}\)。它也叫做定时时间或延时时间。它是和定时电路中RT和C\(_{T}\)的数值有关的;RT和C\(_{T}\)的数值越大,定时时间td越长。它们之间的关系:t\(_{d}\)=1.1RTC\(_{T}\)。RT的单位是欧姆、C\(_{T}\)的单位是法拉、td的单位是秒。例如:R\(_{T}\)是1兆欧、CT是1微法时,t\(_{d}\)=1.1秒。
这是555单稳工作方式的第1种电路。但是在具体应用时它会有很多变型。例如定时电容和定时电阻的位置,可以是电阻在上电容在下,也可以是电容在上电阻在下;负载的接法也有接在V\(_{0}\)与地之间或接在V0与V\(_{CC}\)之间;人工启动的开关可以并联在电容CT上,也可以串联在电源中等等。于是使得电路变得更加复杂难以识别。但只要抓住这个电路的2个特点:①有一个RC定时电路,2、6输入端同时接在定时电容C\(_{T}\)上,②用人工扳动开关或类似的方法触发启动的,就能确定它是属于人工启动式的单稳电路。
2.脉冲启动式
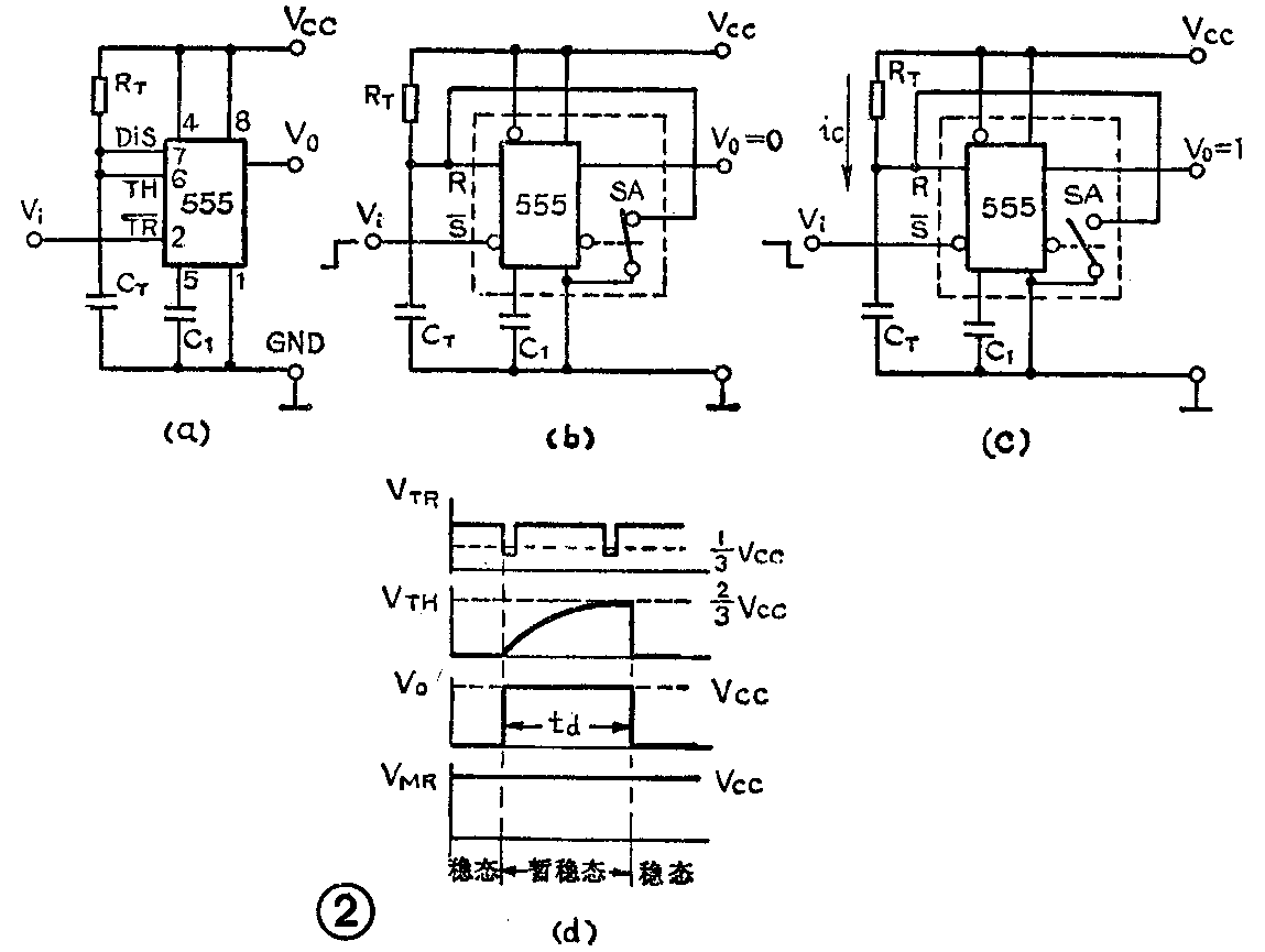
555单稳工作方式的第2种基本电路和第1种基本电路不同的地方是:①把阈值端TH(6)和放电端DIS(7)同时接到定时电容C\(_{T}\)上,使电容有自动快速放电的功能;②用触发端TR-(2)作脉冲输入启动端,平时要求接高电平,输入负脉冲时才能使电路启动。其它各端的接法和第1种基本电路相同。见图2(a)。

现在来看看这个电路是怎样工作的。
(1)稳态:电源接通后,因为触发端TR-平时接高电平,对这个特殊的触发器来讲,它的S-输入端是高电平:S-=1,所以它的输出被置成零。V\(_{0}\)=0。内部放电开关SA接通,DIS端接地,定时电容CT上电压为0,这个特殊触发器的另一输入端为R=0。因此它的输出保持低电平:V\(_{0}\)=0。这是这个单稳电路的稳态。见图2(b)。
(2)暂稳态:当触发输入端TR-(2)输入一个负脉冲,而且负脉冲的幅度低于1/3V\(_{CC}\)时,这个特殊触发器的输入S-=0。使它的输出翻转成高电平:V0=1。这时内部放电开关SA打开,电源电压通过R\(_{T}\)向CT充电,暂稳态开始。见图2(c)。
经过一段时间t\(_{d}\)之后,CT上电压升到>2/3V\(_{CC}\),使它的输入R=1,于是它又翻转回原来的稳态,即V0=0。见图2(b)。这时内部放电开关SA重新接通,C\(_{T}\)上的电荷快速放电到零,为下一次定时控制作好了准备。
从定时电容C\(_{T}\)开始充电到充到2/3VCC所需的时间就是暂稳态时间t\(_{d}\)。理论计算证明:td=1.1R\(_{T}\)CT。整个电路各输入输出端的波形见图2(d)。从波形图看到:①只要触发脉冲的幅度低于1/3V\(_{CC}\),电路就能触发启动。定时时间td只和R\(_{T}\)CT时间常数有关,而与触发脉冲的宽度、幅度无关。因此用改变R\(_{T}\)和CT数值的方法可调整定时时间t\(_{d}\)。②外脉冲触发启动后电路自动进入暂稳态和自动回到稳态,在暂稳态时间td内出现的触发脉冲是不起作用的。从图2(d)看,第2个脉冲在t\(_{d}\)内出现,因而是无效的。
这个单稳电路在具体应用时也会有很多变型。例如定时电阻R\(_{T}\)可能是光敏元件、热敏元件或其它元器件;负载可能有继电器、指示灯、可控硅等;电路接法上也还可以有变化,有时也可以把开关接在触发端用人工启动等等。但是只要抓住电路的2个特点:①有一个RTC\(_{T}\)定时电路,7、6端并接在定时电容CT上;②从2端输入启动。就可基本确定它是属于脉冲启动式的单稳电路。(俞鹤飞)