本文向读者介绍一种10波段电力线载波对讲机,它具有价格低廉、取材容易、装调简单等优点,而且通话时不需要总机转接,可任意呼叫对方。使用时,只需将机器的电源插头插在220V市电电源插座上,利用同一条电力线路即可组网通话,通话距离可达1~3公里。
电路原理
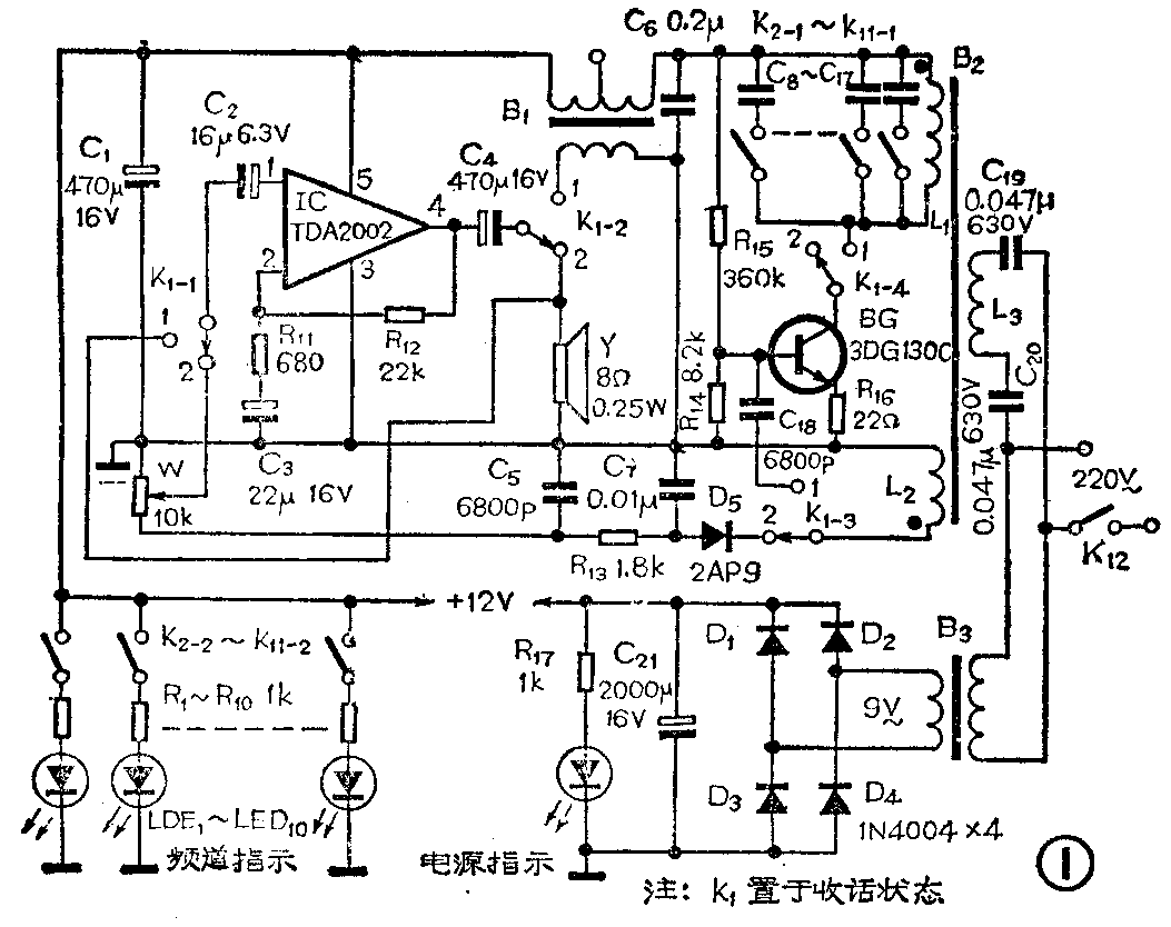
每部对讲机的电原理图见图1,基本上是由低放、载频振荡、频道选择、检波等部分组成。当开关K\(_{1}\)置于“1”时,机器处于发话状态,扬声器此时起话筒作用,把检拾到的音频信号送到集成电路TDA2002的第1脚进行放大,放大后的信号经C4耦合到调制变压器B\(_{1}\)上。晶体管BG、电容器C8~C\(_{18}\)、电感线圈L1和L\(_{2}\) 等组成载波振荡电路,振荡频率通过开关K2-1~K\(_{11-1}\)控制,由C8~C\(_{17}\)来决定,大约在40Hz~300kHz。由于来自TDA2002输出端的音频信号加到B1的初级,在B\(_{1}\)的次级则感应出一个音频信号对载波信号进行调幅。调幅后的载波信号经L1、L\(_{2}\)感应给L3送往电力线路进行远距离传输。

本机处于收话状态时,将K1拨到“2”位置,对方通过电力线送来的载波信号,经L\(_{1}\)、C8~C\(_{17}\)(通过K2-1~K\(_{11}\)-1选择)组成的频道选择电路进行选频后,耦合至L2,经D\(_{5}\)、C5、C\(_{7}\)、R13等元件组成的检波电路检出音频信号,经音量电位器W送给由TDA2002构成的功率放大器进行功率放大,然后推动扬声器发声。
该机具有10个频道,收、发同频。也就是说,在一个对讲网里可容纳10台对讲机,每台对讲机占用一个频道,可通过接通K\(_{2}\)-1~K11-1的哪一个开关来决定选取的频道。平时不用对讲机时,将K\(_{1}\)拨向收话位置(即拨向“2”处),K2~K\(_{11}\)中要按下(即接通)自己所占用的那个频道开关(例如K2)。具体使用时,如K\(_{2}\)一方想呼叫K8一方,则K\(_{2}\)一方应首先将自己机器上的K1拨向发话位置,按下K\(_{8}\)开关,则K2一方所发出的调幅载波信号沿着电力线传输时,只能被同频的K\(_{8}\)一方接收,其它对讲机由于载频不同是收不到K2发出的信号的。K\(_{2}\)一方讲完后将K1拨向收话位置,K\(_{8}\)一方将K1拨到发话位置,K\(_{8}\)一方就可以向K2一方回话了。通话完毕后每一方都应恢复到原来位置,以备下次使用。
附表中列出了K\(_{2}\)-1~K11-1所对应的频道及所对应的电容数值,可供参考。

频道选择开关K\(_{2}\)~K11中的另一组刀K\(_{2}\)-2~K11-2,接有R\(_{1}\)~R10和LED\(_{1}\)~LED10发光指示电路。LED\(_{1}\)作为电源指示灯。
元件选择
本机要求比较严格的元件是C\(_{19}\)、C20和变压器B\(_{2}\)。C19、C\(_{2}\)0的容量在0.001~0.063Ω之间选取均可,但他们的耐压必须在450V以上。为了确保安全,本电路中选用耐压630V的纸介电容;B2的质量要求较高,自己制作时,可用φ0.2毫米的漆包线在高度绝缘的10×50(mm)磁棒上绕制,L\(_{1}\)绕20圈,L2绕12圈,L\(_{8}\)绕55圈;晶体管BG的β≥50即可,选用3DG27C、3DG12C、3DG130C均可,集成电路选用TDA2002, 也可用μPC2002、TDA2003代替;K2~K\(_{11}\)选用互锁的琴键开关;电源变压器用3W、次级交流电压为9V的;B1选用一般输出变压器即可,对于其它元件无特殊要求。

图2是印刷电路板图(1:1),因为电路很简单,只要元器件数值在要求范围内,一般不需调试。需要稍作调试的只有载波振荡回路,调整R\(_{15}\)使BG的工作电流为70mA左右,然后用微调电容并联在C8~C\(_{17}\)上反复调整,直至声音最清晰、通信距离最远、几部机器之间组网通话互不干扰为止。(许宝树)