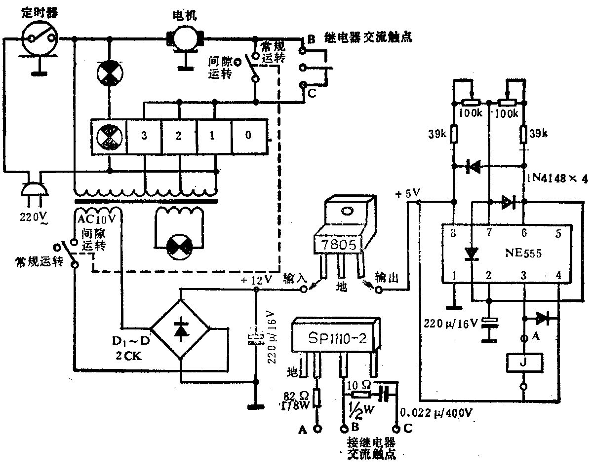
长城牌系列电扇中的Fs7—40、Fs10—40、Fs11—40等型落地扇及其它一些型号的落地扇,通过采用电子控制,人们可以随意调节时间的长短,以达到模拟自然自然风、睡眠风、阵风及阶梯风的目的。此电路的特点是:先用三档电感对施加在电机上的电压进行调节,再对电压的通断时间进行调节,以实现电机运转时间的不同,从而模拟出各种不同功能的风。由于它们采用的是一般机械式电磁式继电器,因而在切换时存在机械金属(铜片)触点的不断接触与启开,产生机械噪音及放电火花。这对人们的休息及其它电器的正常工作有一定的影响。若去除机械触点,采用固态继电器(性能参数见表)可以解决这一问题,而且安全可靠,改动也不大。下面以长城牌系列电扇中的Fs7—40型落地扇为例,加以介绍。

Fs7—40型电风扇电路,电子控制部分电路及改进时所需加的元、器件如图所示。

固态继电器的输入电压为2~6V,电流为10~50mA,可以在输入端串入电阻,进行电阻降压、限流,串联的电阻在150~250Ω之间。这时可不变动电源电压12V(DC),因此比较方便。但因市电波动比较大,故触发可靠性差一些。为此,对12V(DC)电压进行稳压,得到的5V或6V电压供控制部分正常工作。可选用廉价的三端固定稳压集成块,得到的电压5V或6V均可,电流≥0.1A即可,如W78L05、W7806等。这时固态继电器输入端串入的限流电阻可减小到82Ω左右。固态继电器的交流输入端,最好外加阻容元件,以吸收浪涌电流,增大安全性。在动手改制时,先卸掉继电器,然后再参照图示接好电路即可。(葛永建)