本文介绍的这种电路专为LX-401型电控机芯而设计。
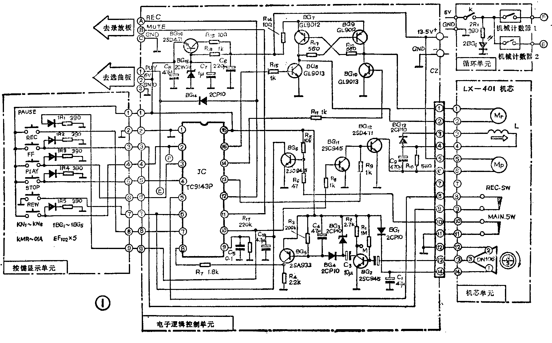
由电原理图(图1)可知,它除了大家所熟悉的LX-401机芯部分以外,还包括电子逻辑控制系统和循环系统。它主要完成的功能有轻触放音、录音、快进、快倒、停止、暂停六功能逻辑控制;全自停,单面磁带任意段循环;另外还备有自动选曲、录放控制、电子计数脉冲输出三种接口。本文将对各功能的实现和电路加以说明。

电子逻辑控制系统
本系统电路使用的JC为TC9143(16脚)。该片的输入输出特性和所要求的外围电路见图2,图2是图1电子逻辑控制单元和按键显示单元两部分电路的简图。

TC9143采用CMOS电路,用6V稳压供电,管脚排列很有规律。左边的1~8脚为输入,右边的9~16脚为输出,而且极性直接对应。如REW快倒输入对应右边的O-REW快倒输出,其它各功能皆然。另一个特点是各功能触发与显示共用一根线;而且直接推动LED。因引线减少,便于有线遥控。
1.快进(FF)快倒(REW):当按下(FF)键时,高电平接通送到JC的第3脚,通过内部电路清除其它工作状态,使O-FF优先输出高电平,经R\(_{11}\)使BG10和BG\(_{12}\)导通,卷带电机Mr转动实现快进卷带。当第3脚未被触发时为低电平,一旦有高电平触发,它本身也翻转输出高电平,以便点亮FF指示灯,并使重复按压FF键不起作用。快倒的实现过程与快进相似。从JC的2脚入15脚出使BG8和BG\(_{9}\)导通,Mr电机反转,实现快倒。BG7~BG\(_{1}\)0为卷带电机换向电路,使Mr正反转,实现快进快倒。
2.放音(PLAY):按放音键后,使JC的4脚和13脚变成高电平,4脚使LED点亮,13脚使BG\(_{12}\)导通,同时Mp上的电磁线圈也接通,使机芯进入放音状态,和电磁线圈串接的C\(_{9}\)和R10起省电作用。这是因为起动时认为C\(_{9}\)是短路状态,而后电流经R10供电,以减小在放音过程中流经L的电流。尽管如此,放音电流仍比机械机芯大约120mA。
3.录音(REC):录音时虽然也是由5脚入12脚出,但12脚的输出并不直接推动录放电机M\(_{P}\),而是一路经录放板。作为录放继电器的工作电压;另一路经BG14进放音输入JC的第4脚。所以在录音时,按的是录音键,启动的是放音键。因为对任何机芯来说,放音和录音是同一机械工作状态。不过为防止误抹,录音键加有防误抹开关,见图1REC·SW。只有通过磁带舌片使开关打开,按REC键才有效。由此可见,按单个录音键,启动的是放音、录音两个键,两个指示灯被点亮。
4.暂停(PAUSE):按该键使10脚输出高电平,暂停灯点亮,同时BG\(_{11}\)导通,这样使正处于放音或录音的输出短路,而停止工作。由电路可知暂停只对录放状态有效。暂停输入并不翻转为高电平,还处于低电平的等待状态,有别于其他各键。再按一次暂停键,仍然有效,使暂停输出为零,继续原来的录放状态。如果在录音时按暂停键,就有三个指示灯亮。
5.开机、停止(STOP)和开门:停止键为低电平输入JC的6脚,使全系统清零。在该脚上并有电容器C\(_{1}\)0;它的功用是在初始通电时的下拉作用,以保证在开机时系统处于清零状态;另外6脚还并有BG6,它的偏置通过与带门联动的开关MAIN·SW相接,所以在任何工作状态下,可以直接开门取带。因为开门时使开关断开,BG\(_{6}\)导通,相当于6脚接地清零。比一般机芯要简捷方便得多。
6.全自停和计数脉冲输出:挂在收带轮上的多极磁环,只要转动。就会在磁敏元件DN 106的第3脚上有交变的电信号输出,经BG\(_{2}\)的放大整形,由集电极输出约4V的方波。该方波可以作为电子计数器的输入脉冲。以C60磁带为例单面输出约6000个脉冲,使磁带相对定位十分方便。将此方波经BG\(_{3}\)、BG4倍压整流得负电压使BG\(_{5}\)导通,集电极产生高电平加至JC的8脚,工作状得以维持。一旦收带轮停转,计数脉冲不存在,BG5的C变为低电平,JC清零,实现全自停。
7.选曲与静噪:选曲电路很多,按需要可以自己选用,但应备有选曲终了,触发放音键的接线端子。在选曲过程中或快进快倒时,因磁头与磁带相接,扬声器中会发出难听的噪声。JC的第11脚有5V音频静噪电压输出,以备设计整机时使用。该电压除录放状态无输出外,其它任何状态都有输出;使用起来很方便。
任意段循环放音系统
在C60磁带单面放音的30分钟内,任意选定时区t(一般5秒<t<30分)的起点和终点则放音在此区内循环。当k闭合时(参看原理图1),在放音过程中,如某段歌曲或外语课文需反复听,就按一下记忆机械计数器2的清零键,这时循环起点确定,放音还在继续进行,如觉得磁带后边的内容不需循环听时,按一下记忆计数器1的清零按键,循环终点确定,磁带立刻进入循环状态,如图3。

如不需循环时,只要将开关K断开,则计数失去记忆功能,仍当一般的计数器使用。
该循环放音系统的电原理图参看图1,外观及装配示意图见图4。这里用了两只带记忆开关的机械计数器SB3R,国内已有生产。与一般计数器的不同点,只是增加了记忆开关,该开关的通断由3位计数器的每一位数上的凸轮控制,见图5。只有当计数出现“000”时,凸轮对齐,记忆开关接通。在不为“000”的任何位置,记忆开关断开。当磁带在运转过程中,按计数器清零钮的一瞬间,就记住了磁带与磁头的瞬时相对位置,以后不管是进(加计数)或退(减计数),只要到“000”位置,记忆开关接通。反之,只要磁带运动到了磁带与磁头被记住的相对位置点,记忆开关接通。


只要明白了记忆计数器,结合原理图1,就不难明白它的循环机制。当K接通时5V电源接通,发光二极管2BG点亮,表示进入循环状态。按放音键起动放音,选择循环起点时,只需按一下计数器2的清零键,这时记忆开关接通。5V电压经E送到放音输入键JC的4脚;由于这时已是放音状态;4脚已经是高电平,所以不起作用,还继续放音。磁带的循环始端也离开磁头前进;当放音到所需循环末端时,按计数器1的清零键,立刻使高电平通过记忆开关经F送至JC的2脚,这样由放音转入倒带。当倒带到循环始端位置点,计数器2回到“000”,记忆开关接通,使放音启动。放音到循环末点时计数器1归“000”,开关接通,这样周而复始。
这种循环装置,机电结合,充分利用了电控机芯和机械计数器的特点,在原来整机装有计数器的基础上,只增加一个计数器的成本。
考虑到有些用户的整机采用普通计数器,这里推荐一种只要更换一个带记忆开关的计数器,来增加功能的方法;请参图6、图7。当SW置1时,按快倒键可以很方便地找到需要记住的某磁带位置后停止。若SW置3位置时,可以在快倒过程中,找到你所需记住的某位置后,自动放音。这种功能不但在放音时可用,而且在录音时也可用。例如:在录音时按一下计数器清零键,到录音完了时,只需按一下快倒键,便能很方便地找到录制节目的起点后自动放音。(赵吉生)

