本文介绍的电视遥控器有3种功能:控制电源开关、预选10个电视频道和控制音量大小。用数码管显示频道号数,发光二极管显示音量大小的级数(6级)。适用各种型号具有电调谐的电视机。
遥控载体使用超声波,频道切换使用超声频率为42kHz,音量大小与电源开关控制使用38kHz,共用一对超声探头。发射器电路如图1所示。按开关S1时,三极管V1同谐振回路(B1、C4)产生42kHz超声振荡,经V3和V4推动超声探头YD,发出频道切换控制信号。按下S2时,V2、B2和C1回路产生38KHz超声振荡,也通过V3和V4去推动YD,发出控制音量大小及电源开关的信号。

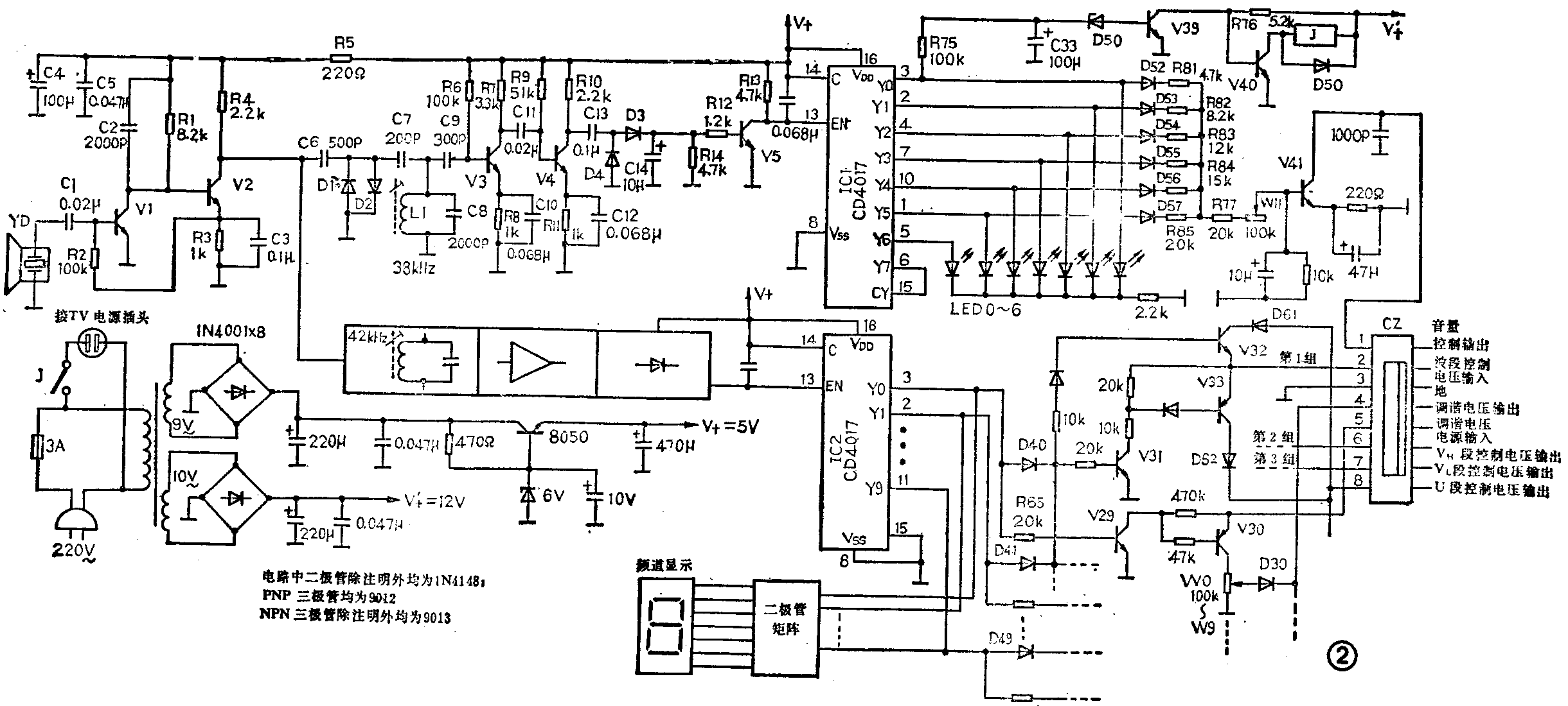
接收电路如图2所示。超声探头YD接收的信号,经V1和V2放大、L1和C8回路滤波、V3和V4放大以及D3和D4检波后,产生一个直流电压使V5导通。图2下边方框内的电路与上述电路完全相同,只是滤波器中心频率不同(图中已标出)。每当按下S1或S2时,在开关集成电路IC1或IC2的13脚便得到一个下跳脉冲,即为频道或音量的控制信号。IC1作电源开关和音量大小控制。音量控制是通过输出管V41作可变电阻,接到电视机音量电位器的非接地端来实现的。IC1的Y0~Y5输出端接不同电阻(见图2),再通过R77、W11接到V41的基极。当S2依次按动使Y0~Y5出现高电位时,使V41的导通程度不同,则ce间呈现的电阻不同,由此完成音量大小的控制。电位器W11用作音量粗调,发光二极管LED-0~6分别接到输出端Y6~Y0,作音量大小的级数指示。

当Y0端输出为高电位时,经R75对C33充电,约经4秒钟后使V39导通,则V40截止而继电器J释放,从而切断了电视机电源。利用这4秒钟的延时,可以在不需要关机时跳过这一状态。
IC2用作频道切换控制。当按动发射器上的开关S2使Y0端输出为高电位时,V29和V30导通,由电位器W0调定选台的调谐电压,通过信号输出插座CZ第4脚给出。Y1~Y9端与Y0端的工作状况相同,因有W0~W9共10个电位器,可预选10个频道的电视节目。同时,当Y0端为高电位时,V31~V33也导通,由CZ的第8脚给出U段的波段控制电压。与V31~V33构成的电路的相同电路共有3组,分别完全U、VH、VL三个波段的控制电压输出。通过接在Y0~Y9输出端的二极管D40~D49的不同组合,可适当分配在三个波段中的频道数。本机在出厂前将1~5号频道设置在U段,即Y0~Y4端外接的二极管D40~D44的负极接在一起,再接到由V31~V33组成的电路的输入端。6~8号设定在VH段,即Y6~Y7端经D45~D47接到第2组电路输入端。9、10号设定在VL段,即Y8、Y9端经D48、D49接第3组电路的输入端。用户也可根据当地电视台频道的实际情况进行变更。Y0~Y9端接在二极管矩阵电路的输入端,推动七段LED数码管显示出频道的号数。
该机波段控制电压有两种输入方式:一种为+12V电压;另一种为零伏(即接地)。波段控制电压由CZ的第2脚输入,当控制电压为+12V时,经V33和D62再由CZ的第8脚给出U段控制电压。同样从CZ的第6、7脚分别给出VH和VL段控制电压。当控制电压为零伏时,CZ第2脚为地电位,则CZ的第6、7、8脚经各组对应管子至CZ第2脚接地。由此可适应电视机的两种控制类型。
遥控器与电视机之间通过一个8脚插座CZ连接,一般接线如图3所示。采用并接方式,打开电视机后,把遥控器8根输出线接到高频头中对应点。音量电位器一般接到中心抽头处或非接地端。当使用遥控器时,电视机原来的频道选择开关应全部浮起,即处于断开状态。若将遥控器的输出插座拔掉,则不影响电视机原来所有功能。电视机的音量电位器应置于适当位置,以使音量控制有一个合理的范围。

安装时要避免带电操作,即断开电源进行操作。调台(调遥控器上W0~W9)时,一定要使用绝缘改锥,以防触电。(李文锋)