廉价的遥控接收电路
这是一个简单接收机,可用于打开汽车间(飞机库)的门,启动警报器或预警系统等。可控硅仅需一个非常小的触发电流(其典型值为30μA),即它仅需30μW的输入功率就能启动继电器。高Q值的天线调谐电路有效地抑制了寄生信号。采用一根鞭状或金属线天线就能在100英尺范围内由一个低功率的晶体管发射机进行遥控。瞬态开关是用来复位电路的。

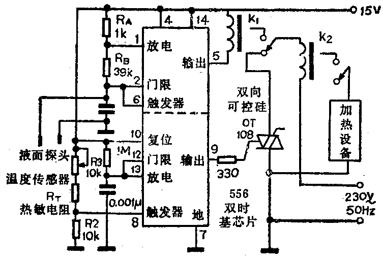
监视液面又控制温度的电路
本电路采用一片556双时基集成电路,其中一半(图中556的下半部)用来监视槽内液体的温度,并控制一台加热设备,温度控制范围为32℃~200℃,精度±2℃。另一半(图中556的上半部)监视液面高度,当液面下降低于预置点时,自动切断加热设备。(徐波 编译)

市电电源监视器
图示电路是一个简单的市电电源监视器,通过氖管发光的变化情况,可以显示出市电电源的三种状态。

在开关闭合而保险丝接通的正常情况下,氖管稳定地正常发光。当保险丝接通而开关断开时,氖管快速闪光,告戒电源电压仍然接通。若氖管缓慢闪光,便告戒此时保险丝已熔断,在此情况下,电容器仪通过左边的3MΩ电阻充电。
图中二极管选用国产2CZ55F或2CZ85型均可。
导电泡沫压力传感器
导电泡沫既可用于保护MOS集成电路不受静电放电的影响,也可用作压力传感器。图示电路是防盗报警器的一部分,当传感器受压时,继电器得电,便接通声响报警电路而发声报警。若要停止发声,按压图中停止按钮即可。图中三极管2SA564可选用国产3CG2型管子,2SC828可选用国产3DG120A型管代替。

双输出稳压电源
图示电路是一个简单的稳压电源。该电路的稳压性能比精密稳压二极管好,因此作基准电压比较合适。调整运算放大器反馈网络参数,可对输出电压进行微调。但要注意,当改变反馈网络参数时,两个输出电压同时改变。图中的三极管采用2AZTX650型管子,可选用特性相近的国产3DK型管子代替,输出电流约为500mA。LM324型运算放大器可用国产CF324型运放来代替。如果需要输出更大的电流,可加一级晶体管缓冲放大电路。(周联陞 编译)
