我们设计的单踪示波器多路同时显示的附加装置,可与一般单踪示波器配合使用,同时显示4路信号波形。此装置仅用4片集成电路和少量其它元件,结构简单,不用调试即可装置成功。
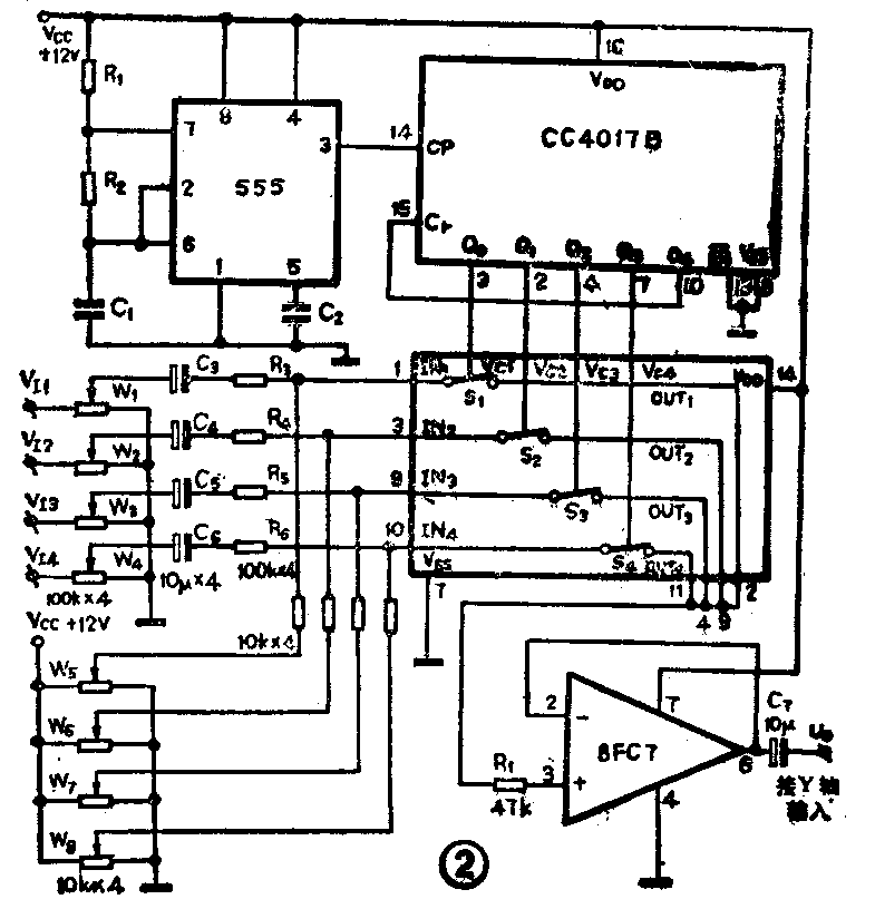
1.脉冲发生器。555时基电路与R\(_{1}\)、R2及C\(_{1}\)等构成自激多谐振荡器,振荡频率设计为100kHz,由555时基电路的3脚输出,至后面的CC4017的CP端。
2.脉冲分配器。由CMOS十进制计数/脉冲分配器CC4017B担任。当其CP端(上升沿有效)或EN-端(下降沿有效)有脉冲输入时,它的10个输出端Q\(_{0}\)~Q9便顺序地输出高电平,将CP(或EN-)端输入的脉冲按时序分配到Q\(_{0}\)~Q9端。CC4017的Cr端为清零端。由图2可见,清零端Cr是与输出端Q\(_{4}\)接在一起的,这样,在CP脉冲的作用下,Q4输出高电平时,此高电平便反馈到清零端Cr,CC4017便被清零,转为Q\(_{0}\)输出高电平。当CP端继续接受脉冲时,电路重复上述过程。由此可见,当CC4017的CP端不断地接收脉冲时,其输出端Q0~Q\(_{3}\)周而复始地顺序输出高电平。这4个输出端将作为下面的4路电子开关的状态控制端。
3.4路电子开关。它由CMOS4路双向模拟开关CC4060担任。CC4060内部具有4个相互独立的能控制数字或模拟信号的双向开关S\(_{1}\)~S4,其开关状态分别由控制端V\(_{c1}\)~Vc4控制。当V\(_{c1}\)~Vc4中有高电平时,对应的开关闭合;当V\(_{c1}\)~Vc4中有低电平时,对应的开关断开。导通电阻R\(_{ON}\)≤0.5~1kΩ,断开电阻ROFF≥50~100MΩ。可传送信号的上限频率为40MHz,各开关间串扰很小。由于V\(_{c1}\)~Vc4是接在CC4017的4个输出端上,故CC406中S\(_{1}\)~S4将以很高的速率(\(\frac{100}{4}\)千赫)周而复始地顺序闭合,将IN\(_{1}\)~IN4输入的信号传送到OUT\(_{1}\)~OUT44个输出端,并送入由8FC7构成的电压跟随器。
4.电压跟随器。由8FC7构成。8FC7是一种单电源、低功耗运算放大器。能在2~32伏电源下工作,静态功耗小于1毫瓦。它的反相输入端与输出端相连,接成电压跟随器。来自CC4060的OUT\(_{1}\)~OUT4的信号经电压跟随器隔离后再加到示波器的Y轴输入端。
5.输入衰减电路。由W\(_{1}\)~W4构成,调节W\(_{1}\)~W4可改变由V\(_{I1}\)~VI4输入到4路电子开关的输入端IN\(_{1}\)~IN4的信号大小。输入衰减电路的作用是使示波器中显示的波形大小适中,以方便观察与分析。
6.垂直位移电路。由W\(_{5}\)~W8构成。V\(_{cc}\)(+12V)直流电压由W5~W\(_{8}\)调节后可使4路电子开关输人端IN1~IN\(_{4}\)有预置的一定直流电压,当VI1~V\(_{I41}\)有信号输入时,将叠加在此直流电压上一起送入IN~IN4。使显示的波形在竖直方向上的位置错开,且分别可谓。当V\(_{I1}\)~VI4无信号输入时,则示波器上将显示为阶梯波形,可用来显示晶体管输出特性。
元件选用555时基电路可用5G1555,NE555、μA555等。CC4017B可用C187代用,其功能与CC4017相同。CC4066可用C544代用。W\(_{1}\)~W8均用X型电位器。电阻全部采用1/8W碳膜电阻。本装置耗电甚小,可选用市售小型稳压电源成品。(苏长赞)

