常见的数字钟大多数没有报时功能,本文介绍的这个经验,是在原来的基础上对数字钟稍加改进,就能使数字钟具有整点报时和半点报时功能,并且在执行秒显示、闹显示等功能时,报点数不变。闹输出设“长鸣”和“短鸣”两种,短鸣时雄鸡只叫3声,长鸣时则只有等到按止闹键叫声才停止。

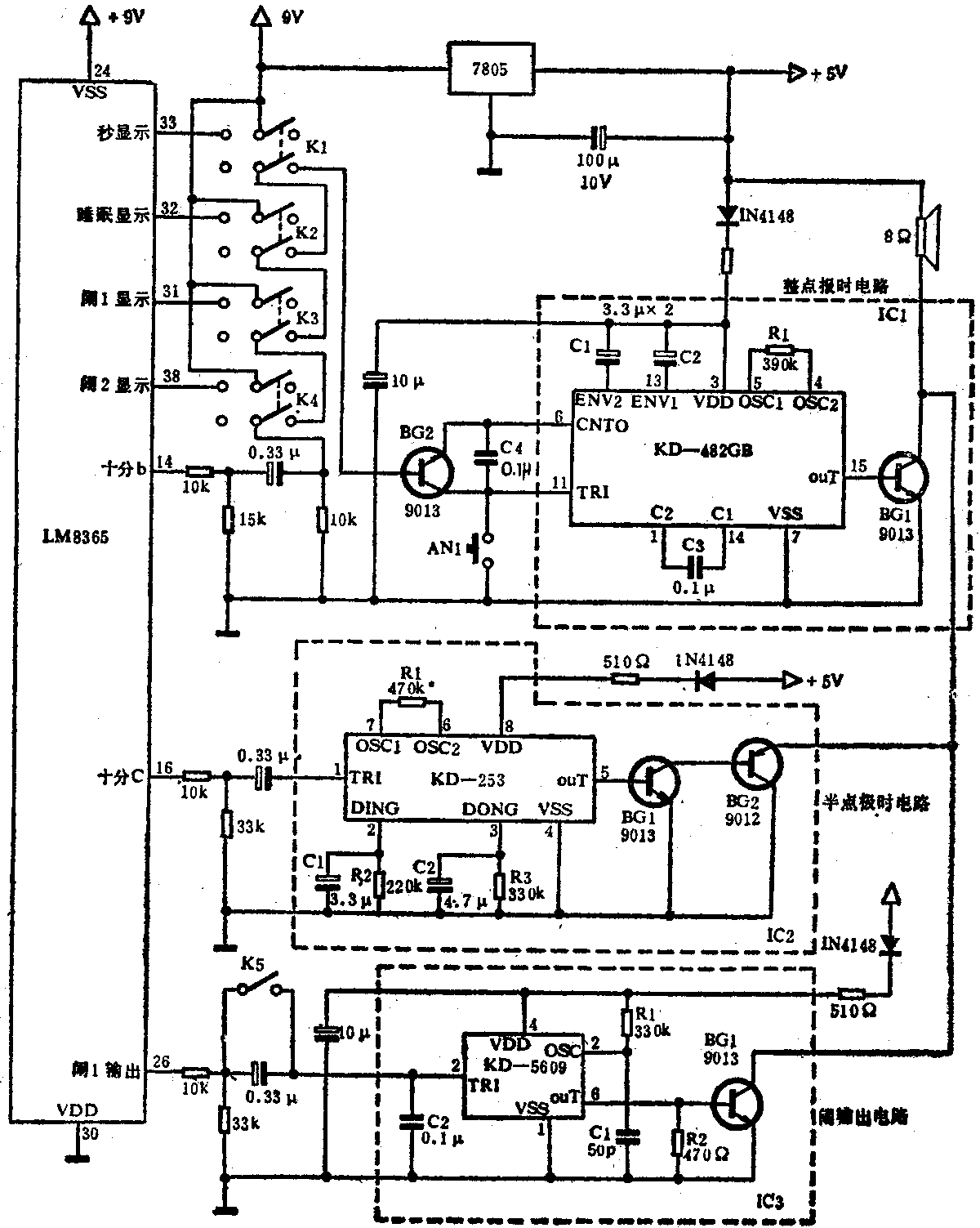
图1是数字钟新增加部分的电路图。图中LM8365是原数字钟用的大规模集成电路,整点报时信号取自原数字钟的10位数笔端b(即LM8365第14脚),该脚的电平信号通过K\(_{4}\)~K1(开关均拨向右面)的有关接点,加到整点报时电路的BG\(_{2}\)的基极,通过BG2去触发音乐集成电路KD-482GB打点报时。K\(_{1}\)~K4为切换秒显示、睡眠显示等功能用的双刀双掷开,当这些开关刀位拨到左面位置时,BG\(_{2}\)基极则不再接受任何触发信号,从而保证了音乐IC打点数不会改变。KD-482GB是一片音乐集成块,具有程控、双音曲、打点功能,内储16首双音曲,每曲后双音打点。根据这一特点,我们将数字钟设在晚8点至第2天早5点之间不报时,其余时间正好利用音乐集成块的16首双音曲报时。图中的AN1是对点触发按钮,按动此按钮,可快速地变换乐曲,达到对点数的目的。整点报时电路中虚线框内的元件可直接焊在KD-482GB软封装印制电路板上。其中晶体管BG\(_{1}\)在原电路中是在发射极回路接扬声器,本电路将扬声器接在集电极回路,这样做的目的一是可增大音量,二是使整点报时、半点报时、闹输出三个电路共用一个扬声器。R1是振荡电阻,增大阻值时可使节奏放慢。C\(_{1}\)、C2能改变双余音的长短。
半点报时信号取自数字钟10分笔端C(LM8365的第16脚),用此信号去触发双音“叮咚”集成块KD-253,由KD-253第5脚输出报时信号,经半点报时电路中的BG\(_{1}\)、BG2放大后,推动扬声器发出“叮咚”声。R1是振荡电阻,C\(_{1}\)R2、C\(_{2}\)R2分别能改变“叮”和“咚”余音的长短。
闹输出信号取自LM8365第26脚,然后去推动音乐集成块KD-5609发出模拟公鸡叫的声音。开关K5断开时为“短鸣”,K\(_{5}\)闭合时为“长鸣”。
上述数字钟电路采用的是LM8365,其它数字钟电路LM8361、LM8363等也都可以增加上述功能,只是要细心分清引出脚的位置。
图1中IC\(_{1}\)、IC2、IC\(_{3}\)的工作电源,分别通过一只510Ω电阻和一只4148二极管,取自三端稳压器7805的输出端。IC3电源端另加一只100μ电解电容器,可改善电源内阻。(汤正顺)