本文向大家介绍一种卡式自动循环放音机芯——TN-555,该机芯采用超薄结构(厚度只有28mm),功能齐全,精密可靠,控制电路全部装在机芯上,无需另外连线。很适合制做超薄放音机。
这个机芯的外形如图1所示。机芯上共有4只按键,它们是换向按键、出盒键、快退键和快进键。按下快进键后、无论机芯是向哪个方向放音,机芯内的控制电路都能自动识别走带方向,然后按该方向快进绕带。快倒绕带键也具有这种功能,按下该键后,无论向哪个方向放音均进入快倒绕带状态。如果想从快进快倒状态回到放音状态,只需轻按另一个按键即可,如:在快进状态时,只要轻按快倒键,即可回到放音状态,按原来方向放音。如果快进或快倒后需要播放另一面磁带的节目,这时只要按一下放音方向转换键这样做就可一次完成停绕和变换放音方向这两个动作。

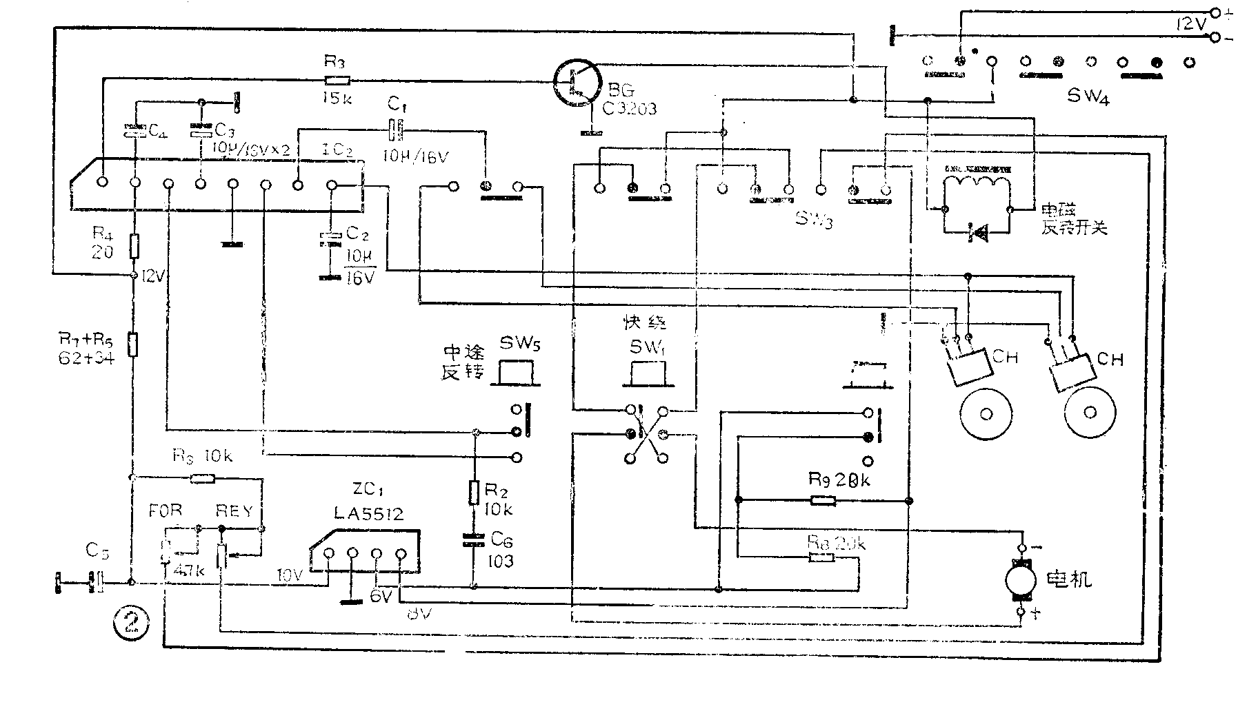
该机芯的控制电路如图2所示。电路中IC\(_{1}\)LA5512是电机稳速集成电路,用于控制电机转速。SW5 是换向放音开关,在放音时按下SW\(_{5}\)机芯可立即改变放音方向。SW4是放音转换开关,由于机芯中使用的是双声道四磁迹磁头,在变换放音方向时必需切换磁头与放大器的相应连线,SW\(_{4}\)就用于完成这种功能,它与换向杠杆连动。SW3是拨动开关,它与电磁反转开关连动,主要用于完成机芯放音方向改变后,切换霍尔元件等功能。SW\(_{1}\)、SW2分别是快进和快倒按键。图中CH是霍尔元件用于检测磁带是否放完,霍尔元件贴在印制电路板上靠近飞轮的地方。IC\(_{2}\)是机芯控制集成电路,用于控制电磁反转开关。BG是电磁反转开关的驱动管。

图3是磁头板和A、B面放音指示灯的接线图。A、B面指示灯可用红、绿发光二极管,这样很容易辨别放音方向,注意不要使用交流电的指示灯,以免引入交流声,降低放音质量。

本机芯在快速绕带(快进、快倒)状态时磁头轻压在磁带表面上。这为加装自动选曲电路提供了方便。有多种方法为机芯加装自动选曲电路。比较简单的方法是,将继电器的常开接点接在机芯换向开关的两个接点上。当曲间空白段经过磁头后,选曲电路只要使继电器吸合两次即可完成选曲过程,第一次吸合机芯退出快绕状态。进入与原放音方向相反的放音状态。第二次吸合使机芯回到原来的放音方向。选曲集成电路可用《无线电》介绍过的BA335、TA7341P等自动选曲集成电路,但必须对电路稍做改动,使输出信号变为两个脉冲即可。这里就不多讲了。
TN-555机芯的供电电压为12V,正常工作时电流为80mA,电磁铁吸合时电流较大。因此机芯要求电源能提供大于1A的驱动电流,滤波电容器应大于2200μF,电压不得低于11V。较方便的办法是用7812稳压集成电路装置电源。电压不足或电源功率不够,将使机芯产生误动作。如:继电器吸合太慢或跳动。
本机芯结构精密,应安装在底板上后再使用。禁止把机芯拿在手上摆弄试机。以免损坏机械部件。机芯应水平安装,机芯反面有4个安装孔,可用M\(_{3}\)螺丝将机芯固定在一块平直的金属底板上。为减小机芯振动,底板和机芯之间最好垫上橡皮圈。
图4是机芯面板安装示意图,d是出盒键、a、b是快速绕带键、c是中途反转按钮。

本机芯的另一特点是当发生轧带时,立即反转,这样就能避免轧带现象。 (汕头安平音响设备厂)