开关型集成稳压电源块IX 0689 CZ由日本三洋公司生产,原型号为STK 7358。夏普公司生产的NC—2T彩电机芯中使用了这种稳压电源块。国内不少牌号彩电的某些机型也采用IX 0689 CZ,如熊猫、凯歌、飞跃、虹美、天鹅、三元等牌号。这种稳压电源集成度高,稳压性能好,外部元件少,便于生产与维修。为了帮助读者熟悉这种器件,下边对它的工作原理作些介绍。
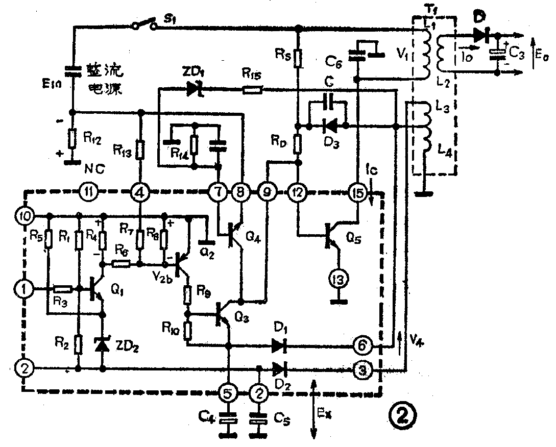
IX 0689 CZ是一种厚膜集成电路其外形如图1所示。图2是它的内部电路及工作时的外部等效电路。以下对电路的振荡、电压控制以及过流保护等工作过程进行简要分析。


1.振荡:电源开关管Q\(_{5}\)和开关变压器T1的初级绕组L\(_{1}\)、L3和L\(_{4}\)构成一个振荡器。当开关S1接通后,整流电源电压E\(_{in}\)经电阻Rs和R\(_{D}\)加到Q5的基极使其导通。Q\(_{5}\)的集电极电流Ic流经L\(_{1}\)并在它的两端产生电压,此时L4两端也产生了感应电压,这个电压经C、D\(_{3}\)和RD反馈到Q\(_{5}\)的基极,这一正反馈促使Q5的集电极电流增大而很快饱和,电流I\(_{c}\)变化如图3(a)所示。与此同时Q5的集电极电流I\(_{c}\)在电阻R12两端产生电压降。这个电压经R\(_{13}\)、R7和R\(_{8}\)分压后加到Q2的基极与地之间,其变化波形如图3(b)所示。当Q\(_{2}\)基极电位达到它的导通门限电平时,Q2导通,Q\(_{3}\)也随之导通。此时Q5因基极电流被Q\(_{3}\)分流而不断减小,最后截止。Q5截止,L\(_{1}\)中储存的磁能通过L1和C\(_{6}\) 发生振铃效应,在L4两端产生感应电压并反馈到Q\(_{5}\)的基极,Q5再次导通并因正反馈作用而很快饱和。这样周而复始地重复以上过程,即产生了振荡,在L\(_{1}\)上产生的脉冲如图3(c)所示,其振荡频率约45kHz。

2.电压控制:取样绕组L\(_{3}\)上产生的感应电压。经D2和C\(_{5}\)整流滤波后得到的直流电压Ex,作三极管Q\(_{1}\)的电源电压。当因电网电压向上波动或其它原因使输出电压增大时,L3上的感应电压增大而使E\(_{x}\)也随之增大。Q1集电极电流因E\(_{x}\)增大而增大,R4两端电压增大,从而加快了Q\(_{2}\)和Q3的导通,即使Q\(_{2}\)和Q3由截止变为导通的时间缩短,如图3中所示,由t\(_{1}\)减小到t1',脉宽变窄而使输出电压减小,直到正常时为止。反之,当输出电压减少时,则振荡脉冲的宽度增大而使输出电压增大,同样到正常时为止。
3.过流限制:由Q\(_{4}\)、ZD1、R\(_{14}\)和R15组成过电流限制电路,其等效电路如图4所示。当因某种原因使Q\(_{5}\)集电极电流Ic增大时,R\(_{12}\)的压降增大而使Q4导通,由于Q\(_{4}\)的分流作用使Q5的基极电流I\(_{B}\)减小,从而达到限制Q5集电极电流I\(_{c}\)的目的。

集成块IX 0689 CZ在使用中有不少损坏,其中绝大多数是开关管Q\(_{5}\)被烧坏或击穿。由图2看出开关管Q5的三个极是通过外部元件与内部有关电路连接的。把集成块的12、13和15脚与外接元件焊开,就可以对该管进行检测。如果发现这个管子损坏而马上又找不到新的集成块更换,可根据电视机的具体情况选用一个合适的大功率管,把各极焊在有关功能脚上即可。(曹庚华)