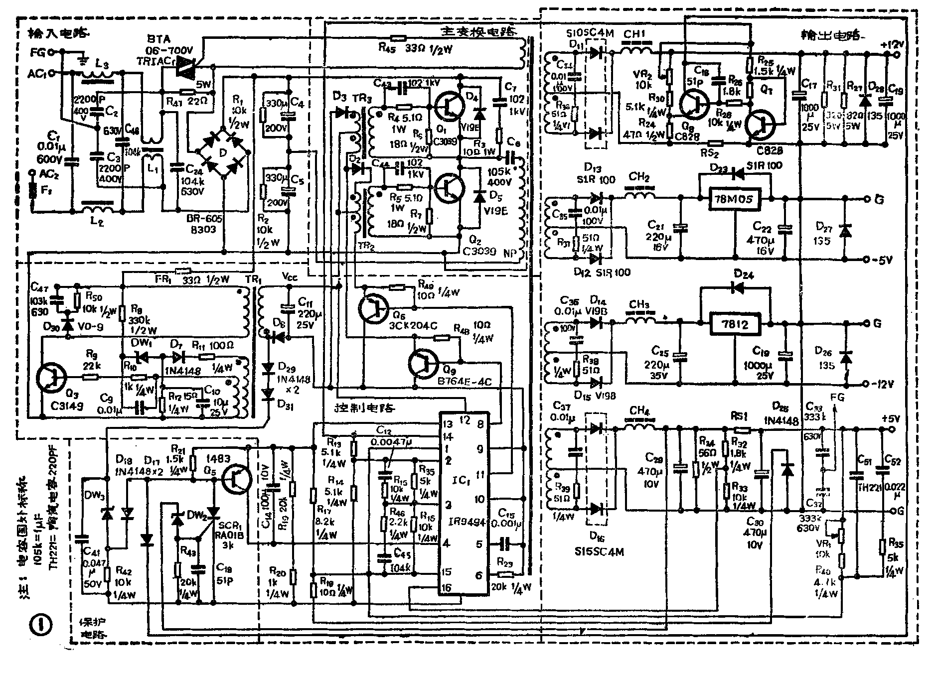
IBM PC/XT微机电源为它激式晶体管变换器稳压电源、它由输入电路、控制电路、输出电路、主变换电路及保护电路组成(见图1)。下面分别叙述各部分电路产生故障的原因和检修方法。

输入电路
输入电路常见故障大致有以下5种。①当桥式整流器有一臂短路时,交流电直接加到功率开关管Q\(_{1}\)或Q2上,开关管就会击穿短路,或者断路,在这种情况下,保险丝常常立即烧断。②开机瞬间由于滤波电容C\(_{4}\)、C5瞬间充电电流达20A以上,虽有R\(_{47}\)限流,但有时瞬间充电电流会把个别质量较差的整流二极管烧毁而造成电源内部短路而烧保险丝。③有时市电电压升高,或开机时正处于市电正弦波峰到来,整流输出直流电压过高,质量差的滤波电容C4、C\(_{5}\)击穿短路,造成R47和整流管烧毁。④功率开关管的负载TR\(_{4}\)是感性负载,开机瞬间由于变压器TR4漏磁形成的电压尖峰可能接近600V,而功率开关管Q\(_{1}\)、Q2为2CS3039,其标称耐压仅500V,因此功率开关管Q\(_{1}\)、Q2可能损坏。⑤当计算机运行时遭到雷击,过压由电源线引入。
以上故障均能造成保丝线烧毁,故保险被烧应仔细检查输入电路,切不可马上换上新保险丝通电。
个别情况下,双向可控硅TRIAC\(_{1}\)也有因高压脉冲或过压而损坏的。如果双向可控硅是好的,而控制块IC1的12脚没有+15V电压,那就要检查控制块电源电路。控制块电源电路是一个单管脉冲振荡的电路,使用一个开关管Q\(_{3}\)和一个脉冲变压器TR1。它发生的故障的原因多数是开关管Q3(C3149)损坏。
控制电路
控制电路的核心是IC\(_{1}\) IR9494。当IR9494内部损坏以致输出的驱动脉冲宽度不对或波形不对时,常常导致功率开关管Q1、Q\(_{2}\)同时烧毁。
检查IC\(_{1}\)的方法是使用外部的稳压电源在12脚上加+15V电压,7脚接通公共地线,在14脚上应当测得+5V的基准电压,5脚应观察到锯齿波波形。如果14脚无+5V电压,5脚也看不到锯齿波形,那IC1肯定损坏无疑。第8、11脚正常时应输出相位差180°的方波,控制功率开关管Q\(_{1}\)、Q2的导通与截止。用示波器观察8、11脚的波形以及D\(_{9}\)、D10负极的波形。如果看不到方波或者波形发生畸变,可以断定IC\(_{1}\)已经损坏。
有时8脚和11脚中有一个脚波形正常,另一脚波形发生畸变。这种畸变的波形常常包含一些尖峰脉冲,而且脉冲宽度失常。这种畸变破坏了共同截止的“死区”,因而导致Q\(_{1}\)、Q2共同导通,造成电源短路,或者出现超过功率管耐压极限的峰值高压,造成功率开关管损坏。Q\(_{1}\)、Q2基极正常波形见图2。

在有些情况下,8、11脚输出的脉冲畸变并非是IR9494损坏所致,而是脉冲变压器TR\(_{2}\)或TR3次级接高压开关管Q\(_{1}\)或Q2的基极回路零件损坏,如R\(_{4}\)、R5、R\(_{6}\)、R7、C\(_{43}\)、C44断路或变值,造成基极驱动电流失常,反过来在T\(_{2}\)或T3初级形成反激电压尖峰,或使IR9494内部输出开关管提前导通,破坏了原设计的“死区”,因而引起Q\(_{1}\)、Q2损坏。在检查有关零件确定它们没有毛病后,先不要急于接上Q\(_{1}\)、Q2,而要先用示波器观察IR9494的8、11脚和D\(_{9}\)、D10负极的波形。如仍存在畸变,则在出现畸变的那个脉冲变压器初级加接阻容尖峰吸收回路可以有效地消除尖峰。电阻取值100~200Ω,电容取510~1000pF。然后用示波器仔细测量并比较两个方波的宽度,确认两个方波有共同的截止时间,否则不能插上Q\(_{1}\)、Q2通电运行,而必须更换IR9494。
IR9494可以用TL-494、μPC-494、UA-494直接代换。有的机器使用SG3524集成控制块,可以用MC3524直接代替。
功率开关管2SC3039(管子上的标号是C3039)可以用彩电行输出管BU406或BU406D代换,但代换时要注意如下事项:
为防止功率开关管在开机瞬间或市电电压升高时击穿,IBM PC/XT开关电源在功率开关管Q\(_{1}\)两端并联一个尖峰吸收回路R3、C\(_{7}\)(有的机器Q2也并联阻容吸收回路)。D\(_{4}\)、D5起箝位和阻尼作用,对限制集电极电压尖峰和防止高频振荡有利。国内目前缺乏大电流高反压管,如果选配不到原型号的开关管,可以用BU406代替,但要注意加上尖峰吸收回路。对于工作于20kHz的电源,R\(_{3}\)阻值为200~510Ω,C7为1000~6800pF,D\(_{4}\)、D5用有相同耐压的快速开关二极管。不加这个吸收回路,BU406因耐压低可能被击穿。D\(_{4}\)、D5的开关速度如低于Q\(_{1}\)、Q2,则关断初期,开关二极管没有起到箝位作用,仍有集电极电压尖峰形成。这不仅直接危害到Q\(_{1}\)的安全运行,而且会使Q2的基射结承受过高的反向电压,一旦反向电压超过它的耐压值,Q\(_{2}\)的基射结就会击穿。C3039的Vebo仅7V,BU406和BU406D不过6V。有的兼容机设计不周,功率开关管基射结屡屡击穿。遇到这种情况就要在基极设置低阻抗回路。办法是在基射极之间反向串接一个与开关管相比有较快开关速度的二极管D和一个100Ω的限流电阻R。
输出电路
开关电源无输出时,有以下几种情况,需分别仔细检查。
①保险丝或快速熔断器未烧断。首先检查开机瞬间四组直流电源是否均无输出,或只有一组无输出。(未完待续)(杨辉)