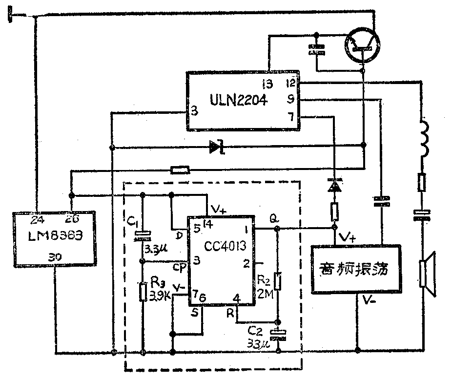
钟控收音机在使用钟控功能时,一般都有一个拨动开关用来选择定时收音或定时闹铃。若选择收音机作为早晨起床时的“闹铃声”,则其声音常常不能将人唤醒,若选择闹铃状态,则其闹铃声持续59分钟之长,未免太吵人了。为此,将原电路加以改进,利用集成电路D触发器构成的单稳延时电路,使闹铃在定闹时间到来时,延时响闹一段时间,待单稳电路回复到稳定状态后,闹铃声停止并自动转为收音状态。
电路如下图所示,虚线框内为新增电路。当未到定闹时间时,时钟集成电路LM8363第26脚输出低电平(-10V)与第30脚等电位。当定闹时刻来临时,26脚低电平跳变为高电平(0V),在26脚与30脚间形成10伏电压,向新增电路供电,同时,又经R\(_{1}\)向C1充电。在26脚变为高电平的一瞬间,由于电容器上的C\(_{1}\)电压不能突变,电压全部加在电阻R1上,而后C\(_{1}\)充电直到电压达到最大,R1两端电压又降为0V,这样在IC\(_{1}\)的CP端产生一个脉冲。由于D端接在高电平上,所以当CP端接收到触发脉冲时,D触发器Q端输出为高电平,Q-端为低电平。由于Q端接原电路音频振荡器的电源端,Q端的高电平使振荡器起振,此时单稳电路处于暂稳状态,暂稳延时时间大约为0.7R2C\(_{2}\)(经试验大约一分钟就可以满足要求了),待Q端高电平经R2使C\(_{2}\)上的电压充到IC1R端的转移电压时,单稳电路又重新回到稳定状态,Q端变为低电平,使振荡器失电而停振,并转为收音机工作状态。

本电路仅增加两只电容器,两只电阻,一块集成电路CC4013。电路不需调试,按线路接好即可工作。(陈启新)