德律风根彩色电视机在我国有一定的数量,常见到的型号有5000、5016、2006、6016等,这些产品是北京电视机厂生产的。5000、5016、2006型是采用415机芯,6016是采用615机芯。415机芯适用90°偏转角的显象管,615机芯适用于110°偏转角的显象管,两种机芯电路基本相同,因此,本文以415机芯为例,介绍其中放电路的工作原理及检修方法。
1.工作原理
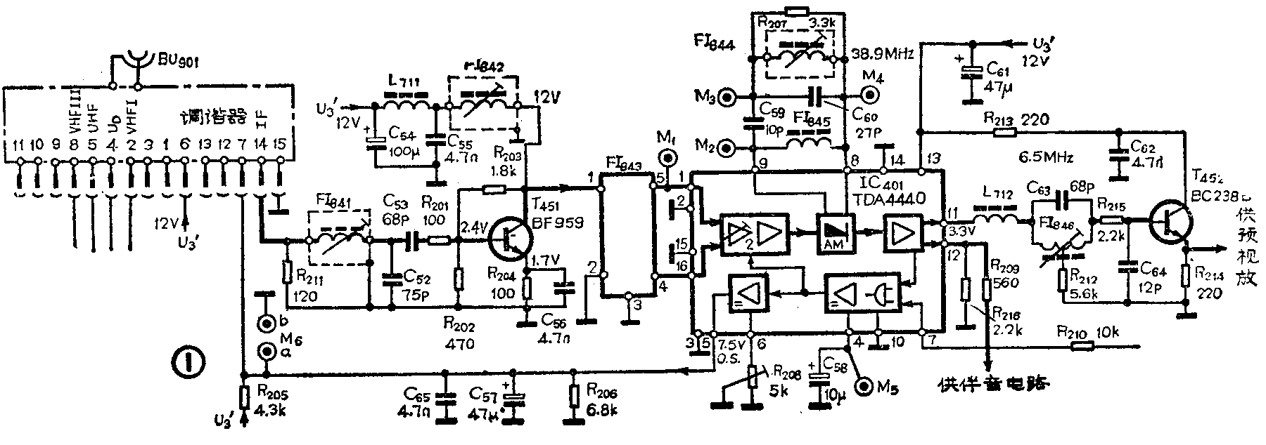
图象中放电路如图1所示,这部分电路主要由中放集成电路IC\(_{4}\)01(TDA4440)及外围元件组成。集成电路IC401具有图象检波、中频、高频自动增益控制、伴音第二中频分离等功能。①脚和脚为信号的输入端,脚和脚为信号的输出端,脚输出的是正极性信号,经射随器T\(_{452}\)供给预视放电路,脚输出的是负极性信号,供给伴音电路。电路中的FI841、FI\(_{842}\)为调谐性元件,主要作用是进行频率调谐,保证带通选择,它们与R211、C\(_{52}\)、C53等元件配合保证输入中频信号的阻抗匹配。T\(_{451}\)为预中放晶体管,主要作用是对中频信号进行放大。声表面波滤波器FI843的主要作用是控制中频信号的幅频特性。FI\(_{844}\)与C60组成谐振回路,谐振频率为38.9 MHz,FI\(_{845}\)与C59组成谐振回路,谐振频率为32.4MHz,这两个谐振频率差拍出伴音第二中频信号。FI\(_{846}\)为6.5MHz吸收回路,其作用是滤除伴音干扰。T452为射极跟随器,其作用是提高中频信号带负载的能力。

图象中放电路工作原理并不复杂,从整个电路来看它具有如下特点:(1)图象中频频率为38.9MHz,中放增益为92dB,由于中放增益高,可使电子调谐器降低增益,而电子调谐器低增益有利于提高信噪比。(2)中频信号有“正”和“负”两种极性信号输出,这给电路多功能应用提供了方便。(3)高放AGC为负向输出,为电子调谐器中场效应管的工作提供了方便。(4)声表面波滤波器FI\(_{843}\)与IC401、T\(_{451}\)之间均采用直流耦合,在检测FI843是否失效时,不能直接将FI\(_{843}\)的①脚与⑤脚短接,必须用耐压在20V以上的电容跨接,否则将会损坏电路。
2.检修方法
这部分电路因功率消耗小,工作电压也不太高,因此,与整机相比故障率比较低。这部电路最常见的故障是无图象、无伴音或图象、伴音有严重干扰,具体检查方法如图2所示。由于电子调谐器出故障也会出现无图象、无伴音或图象、伴音质量不佳,为了判断故障部位,常采用干扰法。干扰法实际就是用改锥触碰FI\(_{841}\)与R211的结合点,将人体感应的信号送进图象中放电路,若此时荧光屏上有明显的杂波干扰,则说明图象中放电路工作正常,故障在电子调谐器,否则就是图象中放部分有故障。检查中放部分一般采用测电阻法和测电压法。中放集成电路TDA4440的各引脚对地电阻值及对地电压值如附表所示。检查IC\(_{4}\)01主要测量①、、、、⑤脚电位,①、脚是信号输入端,、脚是信号输出端,脚是工作电压的输入端,⑤脚电压标志高放AGC的工作状态,正常情况下此脚电位为7V,当输入的信号很强时,此脚电位要有所降低。若集成电路TDA4440没有问题,再重点检查以下几个元件。(1)T451:T\(_{451}\)在工作时电流比较大,因此很容易损坏。(2)FI843:FI\(_{843}\)经常发生开路故障而失去选择性。检修时,可用一个耐压在20V以上的0.01~0.1μF的电容器跨接在FI843的①、⑤脚之间,如图象质量明显变好,就可认为是FI\(_{843}\)有故障。(3)T452:T\(_{452}\)损坏后会使信号中断。


在中放电路中,不同的元件损坏所出现的故障现象不同,如T\(_{451}\)或FI843损坏时,一般会有严重的杂波干扰图象,伴音有沙沙声。而TDA4440损坏,一般表现的故障现象是无杂波点的白光栅,无伴音。T\(_{452}\)损坏一般表现为无图象或图象淡等。
中放电路中的调谐性元件,如FI\(_{841}\)、FI842、FI\(_{844}\)、FI846,在检修时一般不要调节,因为这些元件在出厂前已调好。若调乱了,在无专用仪器的情况下很难将它们调得很准,这样会影响整机的技术指标。另外,IC\(_{4}\)01⑥脚外的R208也不要随意调动,其阻值对高放AGC的起控点有影响,调离最佳值会使整机的接收灵敏度变差。(吴建忠)