“碰数”玩具的外形如图1所示。面板窗口内显示一个三位数。这个三位数中每一位数分别按照不同的速度变换。窗口下方有两个按键,一个为“启动”键,另一个为“停止”键。侧面还有一个“开始”键。

按动“开始”键后,游戏者需要集中注意力,密切注视着不断变化的数字。当发现三位数字都相同时,如为555、222、666等,立即按下“停止”键,这表示游戏者获胜;如果保持住的三位数不相同,表示失败。这时可按“启动”键,使数字继续变换。由于每位数字采取独立计数方式,很难看出它们之间的规律,而且每次出现的相同数字的三位数只停留很短的时间,这就使整个游戏增加了难度。如将其中一位数字设计成递减形式,将会进一步增大游戏难度与乐趣。此玩具可以锻炼人们的观察能力和反应能力。适合在少年宫、俱乐部、游艺联欢会等娱乐场所使用。
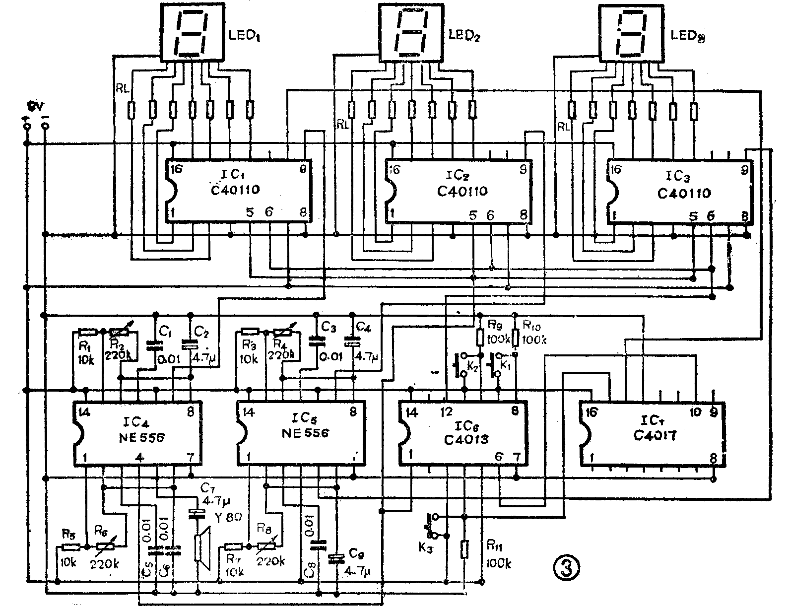
工作原理
下面先分析其中1路计数电路的工作过程。IC\(_{1}\) (CD 40110)是一个计数、译码、驱动三合一的集成电路。由时基电路IC4(NE556)构成的脉冲信号发生器不断向计数器IC\(_{1}\)输入时钟脉冲,IC1接成累加形式,数码管LED\(_{1}\) 便显示出累加数字。IC1~IC\(_{6}\)及数码管的管脚排列见图4。

玩具的控制电路包括操作控制电路和定时电路。操作控制电路的工作过程如下:由双D触发(CD4013)构成的两组双稳态电路IC\(_{6}\)控制着各计数器的停止和启动,IC6的Q\(_{1}\)-输出端(12脚)接至计数器的锁定端(6脚),当按下启动键K1时,Q\(_{1}\)-为低电平,锁定端也为低电平,允许时钟脉冲进入计数器开始计数;当按下停止键K2时,Q\(_{1}\)-为高电平,计数器被锁定,计数器停止在即时的计数状态上。IC6的Q\(_{2}\)输出端(1脚)接在各计数器的置零端(5脚)和音响电路的置零端(4脚)。需要注意的音响电路置零端低电平有效。当定时器到时时它向IC6的S\(_{2}\)端(6脚)输入一个脉冲,使Q2端为高电平,计数器被置零,同时音响电路发声,表示游戏结束。当按下开始键K\(_{3}\)时,Q2输出低电平,计数器重新开始进入计数状态,音响电路停止发声,表示游戏开始。
定时电路的工作过程如下:定时器是由另一个十进制计数器IC\(_{7}\)(CD4017)组成的。将IC1的进位脉冲取出作为IC\(_{7}\)的时钟脉冲,设定IC1每秒钟变换1个数字,每10秒输出1个进位脉冲,则IC\(_{7}\)的10个输出端0、1、2、3……9可依次分别输出周期为0秒、10秒、20秒、30秒……90秒的脉冲信号。若定时时间为40秒,可将IC7的输出4端(10脚)接至IC\(_{6}\)的S2端,去控制3路计数器的置零端。定时时间到时,将3个数字自动置零,表示一局游戏结束。
元器件选择与调试
IC\(_{4}\)、IC5是双时基电路NE 556,均连接成多谐振荡器形式,用来产生电路所需的各种脉冲信号。时基电路的使用知识可参看本刊1987年第3期。电阻R\(_{2}\)、R4、R\(_{8}\)可分别调整每位数字的变换速度,R6可调整音响电路的音调。IC\(_{6}\)为双D触发器CD4013,将它连接成双稳态形式。K1、K\(_{2}\)、K3均采用动作灵敏的计算机按键。IC\(_{1}\)、IC2、IC\(_{3}\)采用CD 40110,此电路使用十分方便,可直接驱动LED数码管。
本玩具电路中选用的数码管型号为1.2R-,此管为共阴极,因此数码管的地端接电源负极。由于每一个字段是由两个发光二极管串联组成的,要求电源电压不得低于6V,本电路采用9伏供电。数码管的限流电阻Rr均为240欧姆。
玩具电路的印刷板图如图5所示。焊接时应注意以下几点:1.安装集成电路时,建议使用集成电路插座。先将插座焊接在电路板上,检查无误后,再将集成电路插入插座。2.由于线路密集,有些连线需从元件面还接,建议采用单股硬接线,以免发生短路现象。3.线路板与数码管之间的连线建议采用多色电线,避免造成混乱。(叶军)


