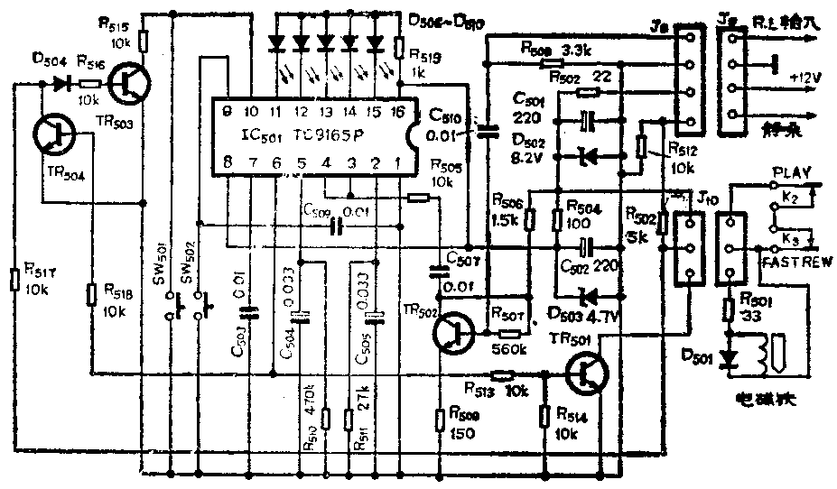
目前国内市场上出售的录音机具有电脑选曲功能的日趋增多。下面以“星球”SL-910录音机(电路见附图)为例,介绍选曲电路维修的一般方法。

在录音机可以正常放音,快进和快倒等情况下,选曲装置可能出现下面几类故障。
一、放音正常,按选曲预置键后,再按快进或快倒键选曲时,该键锁不上。
这种故障可先测IC501⑥脚直流电位,按下预置键后,⑥脚约有4V输出。如预置开关良好。但⑥脚无输出,说明IC501有问题,可考虑更换一试。若有4V输出,再检查TR501是否导通,选曲时其基极为0.7V;还应检查选曲开关K\(_{2}\)、K3在按下放音键和快倒或快进键时是否同时接通,插接件J\(_{1}\)0接触是否良好。当上述电路都没问题时,选曲电磁铁线圈两端会有7V直流电压,磁铁吸合将快进或快倒键锁住。实践中发现部分机器使用日久后,K2、K\(_{3}\)和插接件氧化接触不良,导致这类故障。可用细砂纸打磨触点,即可修复。
还有另外一种情况,即电脑选曲(APLD)操作正常,而自动单节目选曲(APSS)操作失灵。正在放音中按下快倒或快进键进行单节目选曲时,插接件J\(_{1}\)0②端7V电位经R517、D504、R516送往TR503基极、使之饱和,IC501⑩脚接地,相当于按预置键(SW501)一次。将R518暂时焊开,按下放音键和快倒键或快进键时,TR503基极可测得0.7V电位,据此可判断R517、D504、R516、TR503是否良好。TR504在这里的作用是先进行电脑选曲预置操作,然后IC501⑥脚4V电位经R518送往该管基极使之饱和,关闭了单节目选曲电路,以免再按下快进或快倒键时,TR503再次饱和,使原来预置的节目个数出现多加一个的错误。当然TR504的C—E间击穿时也会出现单节目选曲失灵的故障。
二、选曲时,按快进或快倒键可以锁住,但到了预选定的曲目时不能复位。
选曲能锁住按键,说明IC501⑥脚电磁铁这部分电路正常。问题出在曲间空白通过磁头时,电磁铁不能失磁。
这种故障可先测量IC501⑤脚是否有4V直流电位(应该用内阻大的DT830数字表测,如用MF30等普通万用表直流25V档,就要将R510暂时焊下来)。放音中按下快进或快倒键选曲时,磁带通过磁头感应出的检测信号经IC\(_{4}\)、IC3(见原电路图,本文略)放大后送往TR502基极,该点应有20~25mV检测信号,经TR502放大后送往IC501③、④脚信号达200~250mV。再经IC501放大检波后在⑤脚输出约4V直流电压。只要TR502基极到IC50③、④脚之间任何一处出问题,检测信号达不到IC501,都会使⑤脚无电位。
然后观察当曲间空白通过磁头时,⑤脚电位是否瞬时降低至3V以下。按正常放音时曲间空位为4秒,选曲带速是放音带速的20倍估算,检波负载的时间常数应为0.2秒。维修实践中常发现某些机器在一盒磁带放音过程中,前半段快进选曲正常,后半段选不出来,如快倒选曲则反之。原因在于前半段供带盘是满的,半径大,收带盘空的半径小,快进选曲时带速较慢,曲间空白通过磁头时间较长,IC501⑤脚电位可充分下降至3V以下,选曲就正常。C45原版带的头尾带速可差一倍以上,在带头进行快倒选曲时。曲间空白时间太短。
这种故障最好将C504换成容量误差小且稳定的涤纶或钽电解电容,再适当调小R510使检波负载时间常数在0.1~0.15秒左右。实践证明采用上述时间常数,平均带速为放音带速20倍左右时,无论带头带尾都可正确选曲。
三、录音机在选曲中快进或快倒键往往没到预定曲目提前复位。
与第二种情况相反,当IC501⑤脚检波负载时间常数太小,音乐节目中某段音量过小或有很短间断时,C504两端电压很快下降,IC501⑥脚便有输出使电磁铁失磁,出现提前进入放音状态的错误。这类故障多数情况也是由于C504使用了误差太大的普通电解电容器,加之使用年久后电解电容器容量减小,而引起这类故障(由于磁带太紧或其它原因使带速过慢引起的这类故障则应另当别论)。可按第二类故障检修方法适当调大R510,使检波负载时间常数附合前述要求。当然从检测信号输入直到选曲磁铁的整个电路中有些元件接触不良造成检测信号或控制电压瞬时中断也都会使选曲产生错误,可参照前述情况查找故障所在。
下面举两个维修实例。
例1:“星球”SL—910收录机,能正常放音,预置选曲个数后,再按快进或快倒键不能锁住。
测量IC501⑥脚电位是4V,TR501基极电位为0.7V,而电磁铁线圈两端无电压。故障可能在TR501至电磁铁之间,仔细检查发现J\(_{1}\)0插接件接触不良,排除故障后选曲正常。
例2:同型号的一台收录机,有时能正常选曲,有时到预定曲间空白处选曲失灵。
仔细观察该收录机,发现是在带速快时选曲失灵。将R510焊下,用MF30万用表25V档测量C504两端电压,有检测信号时为4V,曲间空白到来时,电压下降不足0.5V,⑥脚无低电位输出,查C504为普通电解电容器,测得容量为0.49μF,将R510调小到200kΩ左右时,无论带头带尾都能正确选曲,故障排除。(王墙正)