音乐磁带不像唱片那样可以直观地判明其中每首快乐曲的起始位置,如果借助于磁带计数器采用快进或倒的方法反复寻找,则是一件麻烦费时的事。随着集成电路生产技术和录音机设计的日臻完善,自70年代后期起,各种形式的磁带自动选曲装置陆续出现。
用分立元器件实现自动选曲功能,特别是编程式自动选曲,是不可设想的。为此,一些半导体器件生产厂家都专门生产了相应的集成电路产品,本文向大家介绍其中几种。
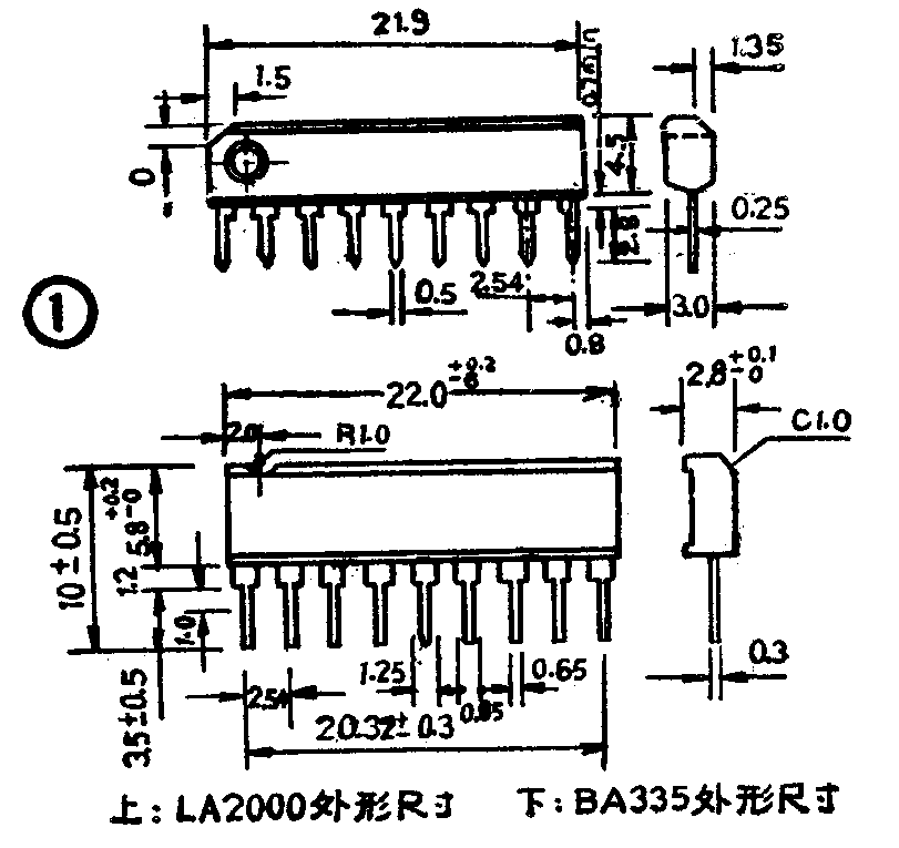
一、LA2000/BA335和LA2000/BA335是前后一曲自动选曲集成电路,内电路及外部引线相同,可以直接互换。BA335在三洋M9998K、松下RX-5600等收录机中采用。两种电路均为单列直插9脚塑料片装,外形如图1所示。内部方框图和电原理图分别见图2、图3。极限参数列于表1中。典型应用线路见图4。





由图3可知,BG\(_{1}\)、BG2构成差分放大器,将磁头拾取的高速运行的磁带信号放大到足够的幅度。然后信号进入BG\(_{4}\)进行限幅放大,由于BG4集电极电位被D\(_{2}\)箝位在-0.6V左右,故强信号的幅度受到抑制,弱信号经两级放大后得到提升。R2、R\(_{3}\)、R4构成负反馈回路,通过器件的③端外接阻容元件,可以调节反馈量,从而改变限幅电平。D\(_{2}\)与BG5实际上构成了半波整流电路,在BG\(_{5}\)集电极得到的是基本不随信号强弱变化的半波脉动信号,并通过器件的②端外接RC时间常数元件使之平滑。因此,只要①端输入信号达到-50dB的电平,②端就呈现正极性直流电平,此电平送至BG6、BG\(_{7}\)、BG8构成的比较电路的输入端,当其超过由R\(_{9}\)、R10分压得到的比较电平(BG\(_{7}\)基极电位)时,比较电路即翻转,输出一个低电平信号至直流放大器BG10,使BG\(_{1}\)0导通。BG9的作用是当BG\(_{1}\)0导通后随之导通并降低R10的分压电阻值,使比较电平降低,进一步保证比较电路工作的可靠性。BG\(_{1}\)0导通后,BG11导通,BG\(_{12}\)截止,器件输出端呈高电平,接在电源与BG13集电极间的机芯电磁铁不动作,机芯继续以“快进”或“倒带”状态运行。当运行到磁带曲间空白段时,由于①端输入信号为零,整流器BG\(_{5}\)无正极性脉动信号输出,比较器中BG6截止,故BG\(_{1}\)0截止,BG11截止,BG\(_{12}\)导通,外接机芯电磁铁动作,机芯转为“放音”方式,进入“选听”状态。于是完成了自动寻找磁带曲间空白段的功能。若在②端所设RC值合适,则既可完成识别并检出曲间空白段的功能,又能防止因曲内休止,甚弱信号等引起的选曲误动作。通常磁带在“快进”、“倒带”状态时运行速度约为“放音”状态的15~20倍,原声磁带曲间空白常为4~5秒,因此电路时间常数为0.16~0.2秒较为适宜。跨接在线圈两端的D8是为防止线圈产生的反向电动势将内部器件击穿而设。⑧端输出与⑥端同状态,是为“快进”、“倒带”时静噪而设。
二、TA7341P单曲选曲及曲之间空白检测电路是日本东芝公司80年代生产的录音机自动选曲集成电路,采用单列直插9脚塑料封装结构,外形尺寸见图5。方框图如图6。极限参数列于表2,典型应用线路见图7。




图7中,磁头拾取的左、右声道信号经前置放大器放大后,由R\(_{1}\)、R2、C\(_{1}\)混合后加到TA7341P的④端,经混合放大器放大后,再由⑥端输出,经C2、R\(_{4}\)耦合至限幅放大器输入端③。由于限幅放大器内含整流电路,输出端②输出随乐曲电平包络缓慢变化的直流脉动电压VD,该电压由时间常数电路RC决定,延时后送入比较器(1)、(2)、(3),形成选曲控制脉冲,从⑧端输出,控制机芯的运行状态。
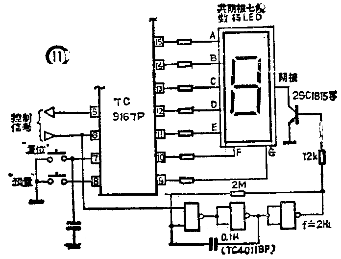
三、TC9167P9曲自动选曲电路的外形尺寸如图8所示。其方框图如图9。各引线端功能见表4,极限参数如表3所示。典型应用线路见图10。





在应用TC9167P作自动选曲系统时,可以通过外接甚低频振荡电路对选曲状态作闪烁显示,其电原理图如图11所示。

TC9167P选曲显示采用外接共阴极7段数码发光二极管,器件内设译码电路。这种显示方式比较直观。
TC9167P的工作全过程可用图12说明,图中为预置5曲时的工作状况。

自动选曲电路,近年来发展极为迅速,本文列举的几种器件,在国内应用比较广泛,有关部门已将它们作为向用户及生产单位的推荐品种。(江金林)