一台北京牌8303型18英寸彩色电视机(电路与长城JTC471—2型及东芝C—1831ZF型等相同)开机后无光栅,机内发吱叫声及电噪声,2秒钟左右便无声。
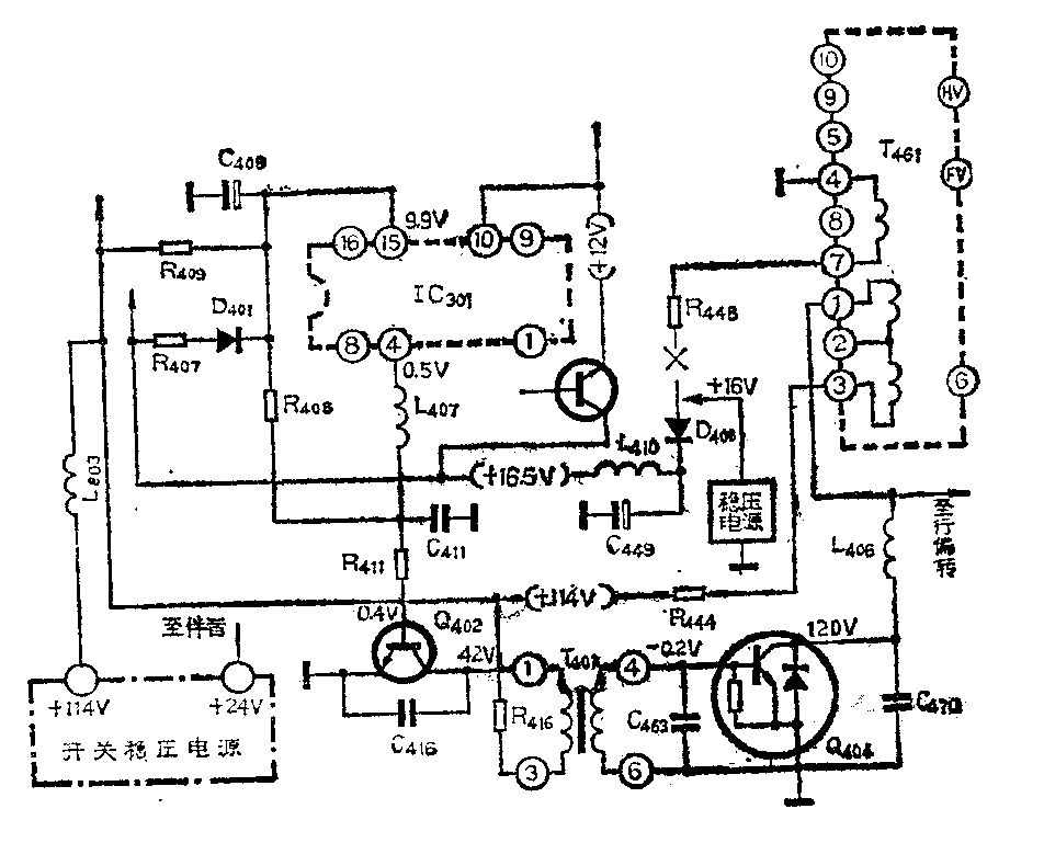
分析与检修:造成无光无声故障的最大可能是开关稳压电源电路和行扫描电路部分出故障。因此,首先要区分故障范围,然后在这一范围内逐步查找故障元件。有关电路见附图。

1.确定故障区域:检修步骤:(1)测量开关稳压电源输出+114V端对地电阻,测得正反向电阻均为19kΩ左右,说明无短路现象,可进一步通电检查。(2)通电,测+114V端对地电压,在开机的瞬间,随着吱叫声,电压上升至200V,2秒左右吱叫声停止,同时,电压也降近0V。由此判断行扫描电路没有工作。行扫描电路是开关稳压电源的主要负载,它不工作,使+114V电压输出端处于空载状态,致使电压上升至200V,随后过压保护电路动作,使稳压电源无电压输出。
2.为了验证稳压电源部分电路是否有故障,可酌情进行以下两步实验:(1)断开L\(_{8}\)03(见图),串入1A直流电流表,在开机瞬间测得电流只有30mA,随后即无,这说明电源的主要负载即行输出级没有工作。(2)在+114V端接一个300Ω、50W的电阻做假负载,原电路不动,此时+114V电压正常,电流为400mA,稳压电源的24V电压也输出正常,伴音电路工作,喇叭里发出噪音,保护电路不再动作。但是从行输出级提供的+16.5V电压没有输出,集成电路IC301(TA7609)没有工作,这说明故障在行扫描电路。
3.检查行扫描电路:行扫描电路是由集成电路IC\(_{3}\)01、RC定时振荡电路、行激励管Q402、激励变压器T\(_{4}\)01、行输出管Q404、行输出变压器T\(_{461}\)、行偏转线圈及其它相关元件组成。行输出级除了供超高压、次高压、灯丝电压、190V电压(供视放末级)外,还提供16.5V和12V电压给整机各部分(除伴音外),因此,IC301要正常工作,必须是行输出级工作正常。反之,行输出级要想正常工作,则IC\(_{3}\)01、Q402、T\(_{4}\)01、Q404及行偏转线圈也都必须正常。根据各元器件的关系,按以下步骤检修:(1)用万用表电阻档测量Q\(_{4}\)02、T401、Q\(_{4}\)04等均无故障,检查行输出变压器也正常。(2)为了更准确的判断,采用外加电源法进行判别:将R448断开,外加16V稳压电源到行输出级代替原来的16.5V电压。电源正极接D\(_{4}\)08的阳极,负极接地,如图所示。接好电路后开机,这时电视机工作正常,光栅也正常,由此断定IC301、Q\(_{4}\)02、T401、Q\(_{4}\)04、T461以及相关的电路都没有损坏,问题在于开机的瞬间,IC\(_{3}\)01没有工作,没有送出振荡信号。(3)在开机瞬间+114V电源是靠R409将电压送至IC\(_{3}\)01的脚,给集成电路提供电源,同时还经R408给行激励管加一个电信号,促其工作,重点检查这两个电阻,发现R\(_{4}\)09(6.8kΩ、3W)断路,用3只2.4kΩ、1W的电阻串联代替之,电视机便恢复正常。(李蒙)